Operation CHARM
: Car repair manuals for everyone.
Home
>>
Porsche
>>
1988
>>
911 Carrera Targa F6-3164cc 3.2L
>>
Repair and Diagnosis
>>
Diagrams
>>
Electrical Diagrams
>>
Diagrams By Coordinates
>>
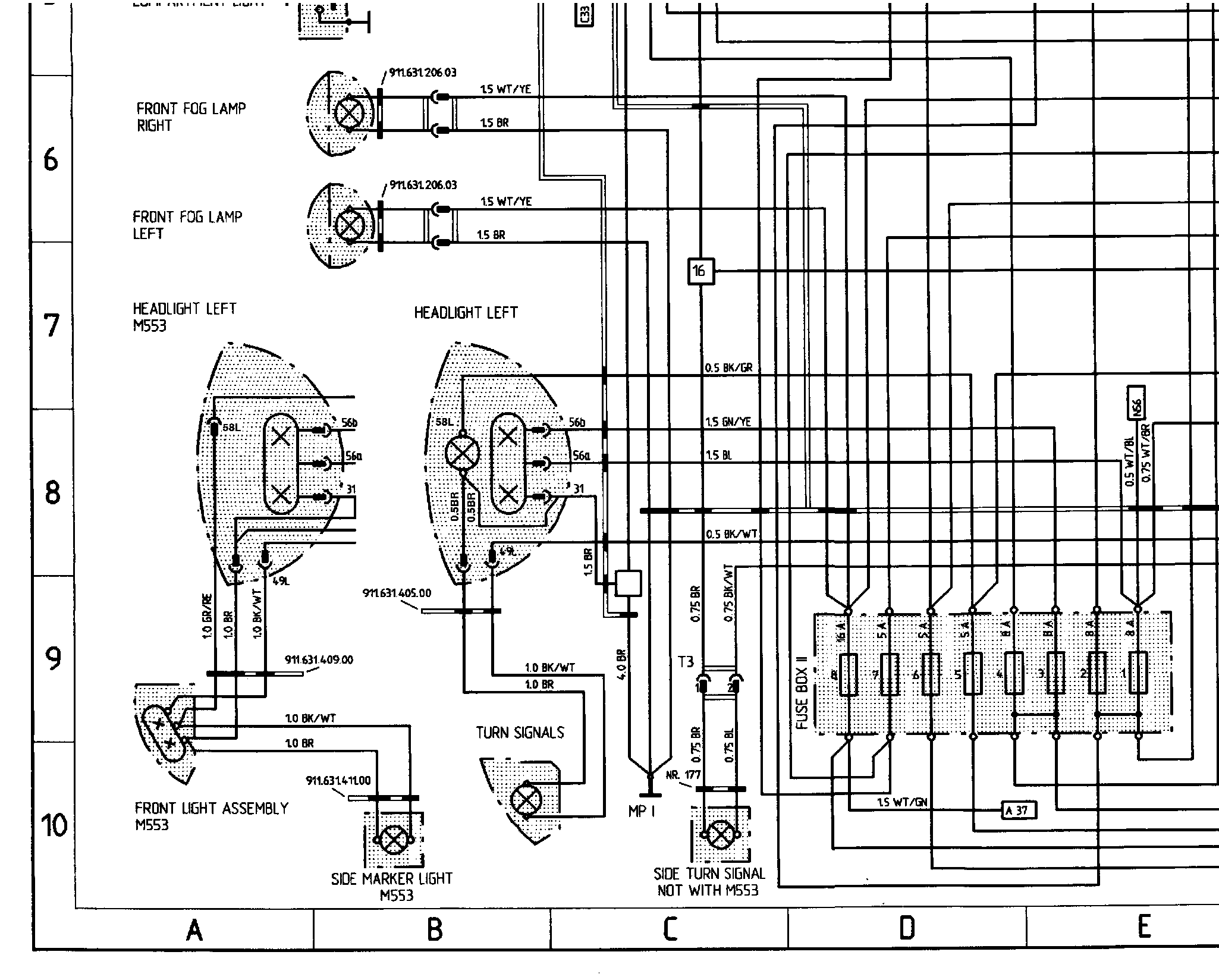
A1 to P10 (Lights)
A1 to P10 (Lights)
�|�f[��f3�f4�f5��f7�f!m�f: