Operation CHARM
: Car repair manuals for everyone.
Home
>>
Porsche
>>
1988
>>
911 Carrera Targa F6-3164cc 3.2L
>>
Repair and Diagnosis
>>
Diagrams
>>
Electrical Diagrams
>>
Diagrams By Coordinates
>>
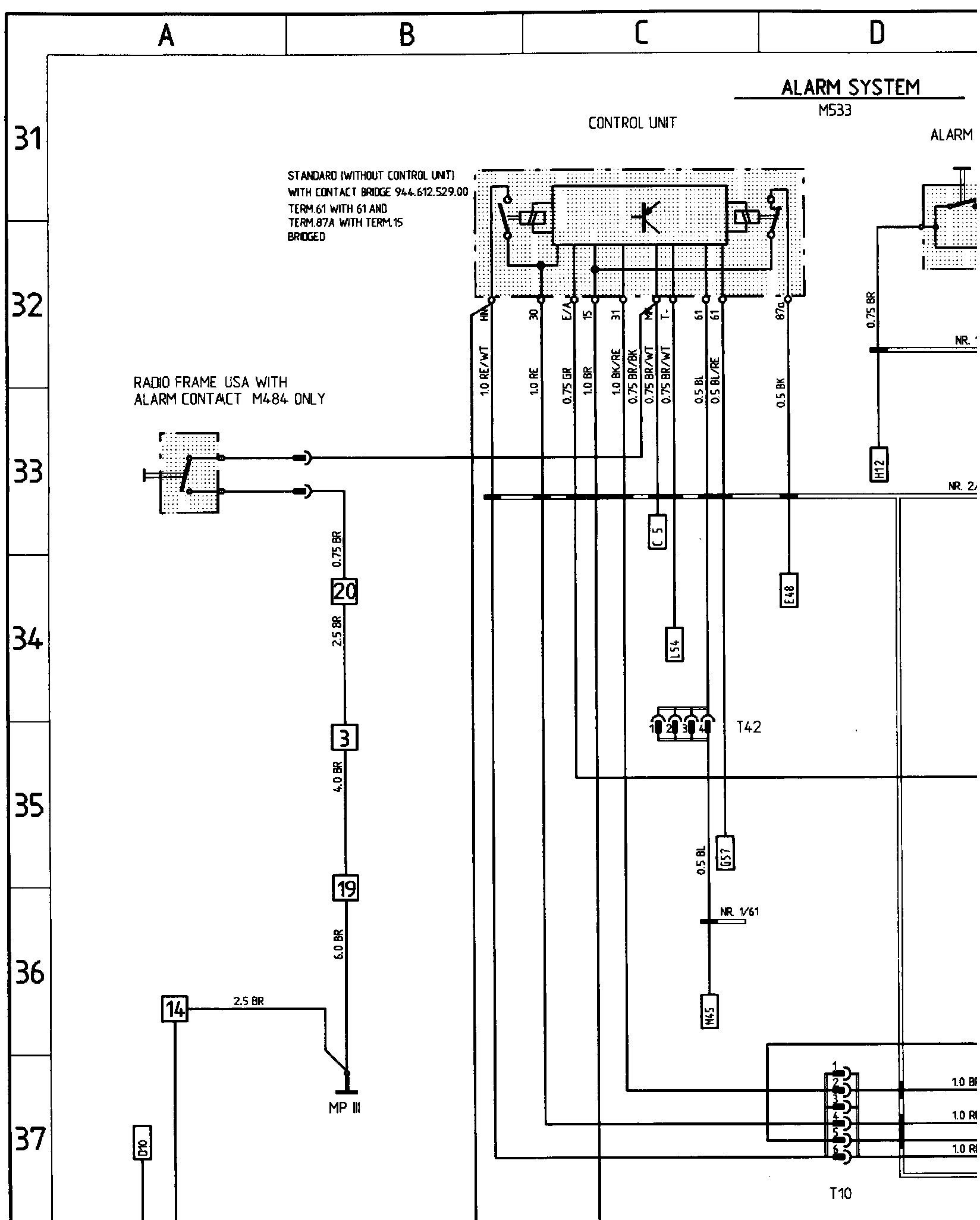
A31 to P40 (Power Top, Alarm System, Sun Roof)
A31 to P40 (Power Top, Alarm System, Sun Roof)
�܈g���g�@�gHW�gѕ�g:��g���g: