Operation CHARM
: Car repair manuals for everyone.
Home
>>
Porsche
>>
1988
>>
911 Carrera Targa F6-3164cc 3.2L
>>
Repair and Diagnosis
>>
Diagrams
>>
Electrical Diagrams
>>
Diagrams By Coordinates
>>
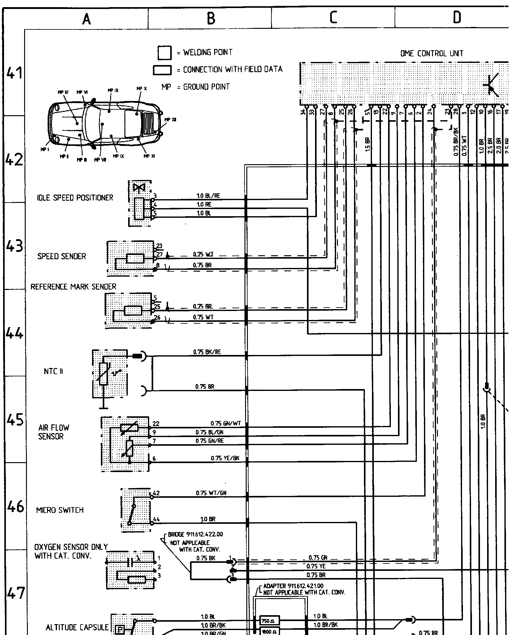
A41 to P50 (Engine [DME] Tempostat)
A41 to P50 (Engine [DME] Tempostat)
�@�g^�g=��g�ϕg�#�guQ�g���g: