Operation CHARM: Car repair manuals for everyone.
Manuals through 2025 now available!

Our trusted friends have launched a new website named LEMON, which has newer manuals. It also contains all the CHARM manuals.

LEMON is the spiritual successor to CHARM, I recommend you try it!

Link: lemon-manuals.la or lemon-manuals.org.ua

(Some people have issue connecting. LEMON is investigating. For now, use Firefox or change your DNS server)

Or, hide this message: temporarily or permanently

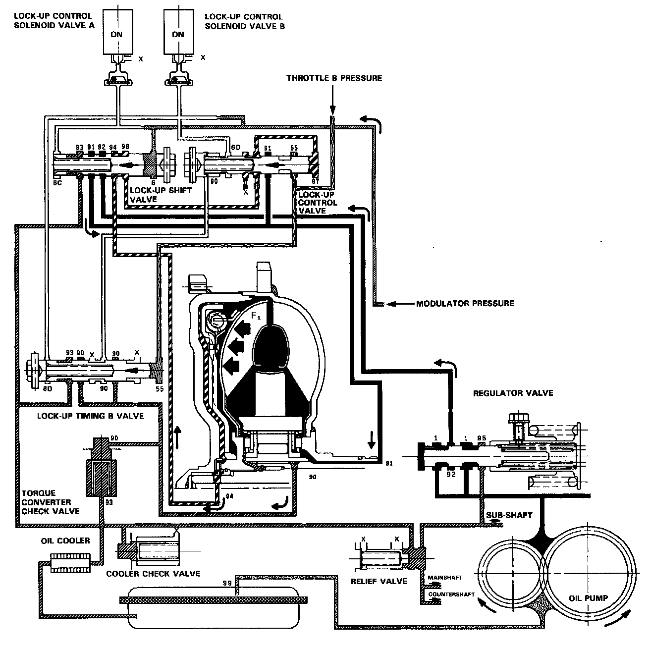
Full Lock-Up

FULL LOCK-UP





Lock-up Control Solenoid Valve A: ON Lock-up Control Solenoid Valve B: ON

When the vehicle speed further increases, the throttle B pressure is increased in accordance with the throttle opening. The lock-up timing B valve overcomes the spring force and moves to the left side. Also, this valve closes the oil port leading to the torque converter check valve.

Under this condition, the throttle B pressure working on the right end of the lock-up control valve becomes greater than that on the left end (modulator pressure in the left end has already been released by the solenoid valve B); i.e., the lock-up control valve is moved to the left. As this happens, the torque converter back pressure is released fully, causing the lock-up clutch to be engaged fully.

NOTE: When used, "left" or "right" indicates direction on the flowchart.