Operation CHARM: Car repair manuals for everyone.
Manuals through 2025 now available!

Our trusted friends have launched a new website named LEMON, which has newer manuals. It also contains all the CHARM manuals.

LEMON is the spiritual successor to CHARM, I recommend you try it!

Link: lemon-manuals.la or lemon-manuals.org.ua

(Some people have issue connecting. LEMON is investigating. For now, use Firefox or change your DNS server)

Or, hide this message: temporarily or permanently

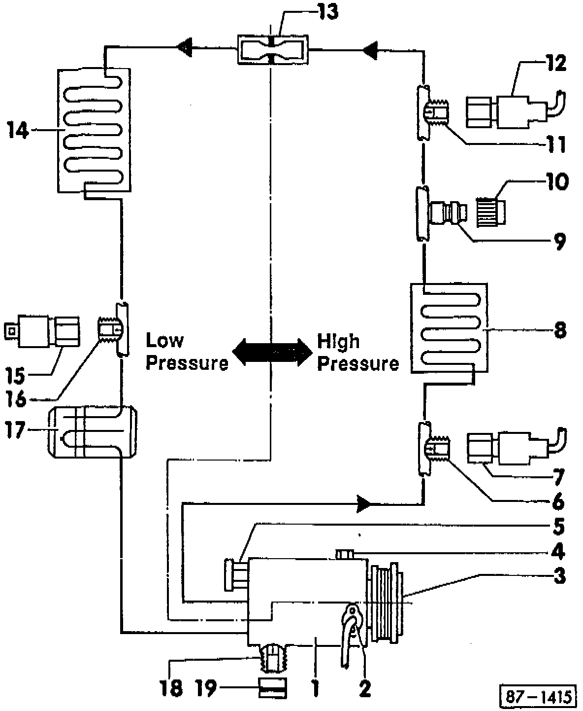
System Components

A/C REFRIGERANT SYSTEM (R-134A), COMPONENTS

Note!

^ Replacement A/C compressors supplied by the Parts Department are fitted with 250 cc (8.5 fl oz) of A/C refrigerant (PAG) oil. This is the total A/C system refrigerant oil capacity

^ Do Not top-off a charged refrigerant system. Instead, discharge, evacuate and recharge system.

^ For A/C refrigerant system capacities, see capacities section.

^ Only use new O-rings specified for use with R-134a.

^ O-ring and torque specifications also apply to threaded connections in the A/C lines.





System Components Diagram

1 - Compressor (Zexel)

^ O-ring seal:
Low pressure connection:
17.2 mm inside diameter
1.8 mm thickness
High pressure connection:
14.0 mm inside diameter
1.8 mm thickness

^ Torque:
Low pressure connection:
40 Nm (29.5 ft lb)
High pressure connection:
30 Nm(22.1 ft lb)

CAUTION
Mark travel direction of ribbed drive belt before removing. Reversing direction could cause the belt to fail.

If a new A/C compressor is installed, or if oil was added to compressor, manually rotate compressor 10 times before operating the system to prevent
compressor damage.

Note!
The variable displacement A/C compressor varies piston stroke and output depending on load requirements and suction pressure.

Ensure A/C compressor refrigerant lines are properly insulated from exhaust system heat.

2 - A/C compressor speed sensor

^ O-ring seal:
15.5 mm inside diameter
1.5 mm thickness

CAUTION
Discharge A/C system before removing A/C compressor speed sensor

3 - A/C Clutch

* Original equipment O-ring may be black in color. When replacing, use O-ring specified by Parts information.

4 - Oil drain plug

^ O-ring seal*:
7.8 mm inside diameter
1.9 mm thickness

^ Torque:
10 Nm (7.4 ft lb)

Note!
Only remove drain plug with compressor removed from vehicle. Use drain plug to drain/add oil to compressor and to check amount of oil in compressor.

5 - Pressure relief valve

^ O-ring seal*:
8.8 mm inside diameter
1.9 mm thickness

^ Torque:
10 Nm (7.4 ft lb)

CAUTION
Discharge A/C system before removing pressure relief valve.

* Original equipment O-ring may be black in color. When replacing, use O-ring specified by Parts information.

6 - Connection with Schrader valve for A/C refrigerant high pressure switch.

7 - A/C refrigerant high pressure switch

^ Switches A/C clutch OFF if system pressure is too high

^ Switch identification: red housing with bonded wire connections

^ Switching pressures: Opens (compressor OFF):

^ 28.2-31.0 bar (409-450 psi)

Closes (compressor ON):

^ 10.3-17.2 bar (149-250 psi)

^ O-ring seal:
7.6 mm inside diameter
1.8 mm thickness

^ Torque: 5 Nm (44 in. lb)

8 - Condenser

^ O-ring seal inlet:
14.0 mm inside diameter
1.8 mm thickness

^ O-ring seal outlet:
10.8 mm inside diameter
1.8 mm thickness

^ Torque: Inlet:
30 Nm (22.1 ft lb)

^ Outlet:
15 Nm (11.0 ft lb)

9 - Service valve (high pressure)

^ Used for checking system pressure, discharging, evacuating and recharging system

^ Mounted on front of condenser

10 - Cap, with seal

^ Always reinstall over valve

11 - Connection with Schrader valve

^ For A/C refrigerant high pressure switch

12 - A/C refrigerant high pressure switch

^ Switches coolant fan to 2nd speed operation.

^ Switch identification: green housing with bonded wire connections

^ Switching pressures: Closes (coolant fan 2nd speed ON): 14.2-17.4 bar
(206-252 psi)

Opens (coolant fan 2nd speed OFF): 11.7-15.0 bar (170-218 psi)

^ Opening and closing switching points must be at least 2 bar (29 psi) difference

^ O-ring seal:
7.6 mm inside diameter
1.8 mm thickness
^ Torque:
5 Nm (44 in. lb)

13 - Restrictor

^ O-ring seal:
7.5 mm inside diameter
1.5 mm thickness

^ O-ring seal inlet:
10.8 mm inside diameter
1.8 mm thickness

14 - Evaporator

^ O-ring seal inlet:
10.8 mm inside diameter
1.8 mm thickness

^ O-ring seal outlet:
17.2 mm inside diameter
1.8 mm thickness

^ Torque:
Inlet: 15 Nm (11.0 ft lb)
Outlet: 40 Nm (29.5 ft lb)

Note!
Do not disassemble evaporator and housing.

15 - A/C refrigerant low pressure switch (F 73)

^ Switches A/C clutch OFF if system suction pressure is too low (low refrigerant charge).

^ Switching pressures:

Opens (compressor OFF): 1.45-1.6 bar (21-23 psi)
Closes (compressor ON): 2.9-3.4 bar (42-49 psi)

^ O-ring seal:
8.9 mm inside diameter
1.8 mm thickness

^ Torque: 5 Nm (44 in. lb)

16 - Connection with Schrader valve

^ For A/C refrigerant low pressure switch

17 - Accumulator

^ O-ring seal inlet:
17.2 mm inside diameter
1.8 mm thickness

^ O-ring seal outlet:
17.2 mm inside diameter
1.8 mm thickness

^ Torque:
Inlet: 40 Nm (29.5 ft lb)
Outlet: 40 Nm (29.5 ft lb)

18 - Connection with Schrader valve

19 - Cap, with seal

^ Always reinstall over valve