Operation CHARM: Car repair manuals for everyone.
Manuals through 2025 now available!

Our trusted friends have launched a new website named LEMON, which has newer manuals. It also contains all the CHARM manuals.

LEMON is the spiritual successor to CHARM, I recommend you try it!

Link: lemon-manuals.la or lemon-manuals.org.ua

(Some people have issue connecting. LEMON is investigating. For now, use Firefox or change your DNS server)

Or, hide this message: temporarily or permanently

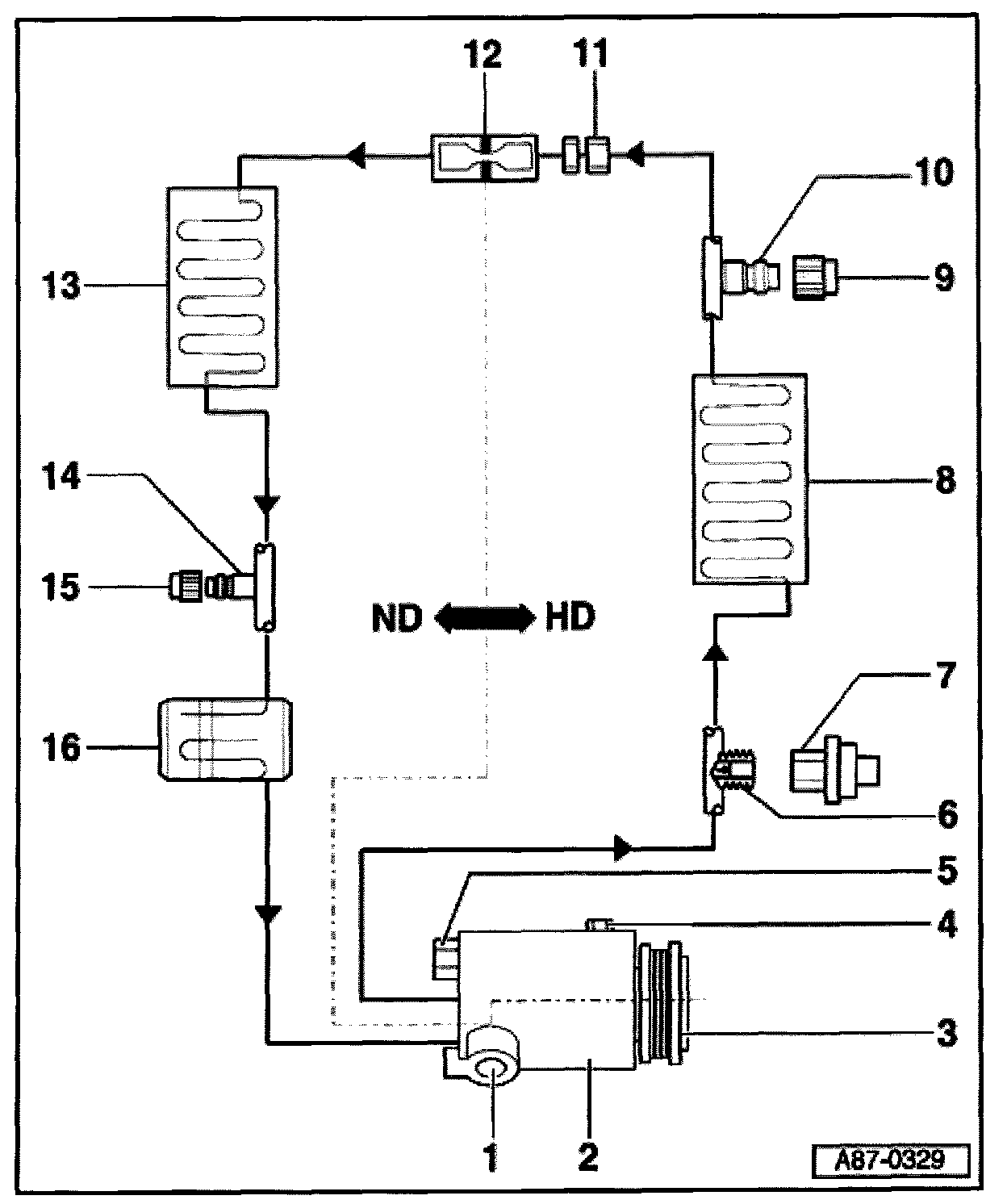
A/C Refrigerant Circuit, Servicing




A/C Refrigerant Circuit, Servicing (compressor With A/C Compressor Regulator Valve -N280-)


NOTE:
- With the engine running the compressor is always driven, the compressor has no A/C clutch. For this reason, the engine should only be started when the refrigerant circuit is completely and properly installed. For example; if the refrigerant lines are not connected, when the engine is running the compressor may heat up (via internal heat generation) so much that the compressor will be damaged. The reason for internal heat generation is, the compressor operates with almost 0% pump capacity against permanent resistance (locked circuit).
- To avoid compressor damage in the event the refrigerant circuit is empty, the compressor is designed is such way, the compressor is regulated to approx. 0% capacity and is lubricated with the remaining oil in compressor via an internal oil circuit.
- The replacement compressor contains the total amount of refrigerant oil to be filled into the refrigerant circuit (currently 220 cubic cm or 245 cubic cm). Observe information on sticker attached on compressor.







HP = High pressure side
LP = Low pressure side

1 - A/C - Compressor Regulator Valve -N280-

- Do not remove


NOTE: The A/C Compressor Regulator Valve -N280- is activated by the A/C control head -E87-, -N280- regulated the pressure on the low pressure side of the compressor.


2 - Compressor - O-ring seals for compressor:
- For low pressure - connection: 23.8 mm x 2.4 mm
- For high pressure - connection: 11.1 mm x 1.8 mm
- To protect the compressor, the engine should only be started with the refrigerant circuit completely assembled.
- Remove ribbed belt.
- Different compressor type depending on engine (installed on right or left side of engine, 6 cylinder engine
- If a new compressor has been installed or new refrigerant oil has been put into the compressor (e.g. after blowing through the A/C system), the compressor must be turned by hand approx. 10 revolutions. This ensures that the compressor is not damaged when activated.
3 - Oil drain plug
- Denso-compressors have sealing ring installed, always replace
- Tightening torque: 30 Nm
- Should only be unscrewed to drain refrigerant oil and with the compressor removed. Turn compressor via clutch pulley, to speed up the oil drainage.
4 - Belt pulley
- Do not remove
5 - Pressure relief valve, 10 Nm
- Do not remove
6 - Circuit with valve
7 - High Pressure Sensor -G65-
8 - Condenser

9 - Closing cap
- With seal
- Always install
10 - Service - connection
- High pressure side
- For measuring, discharging and recharging.
11 - Bolts in refrigerant line
- O-ring seals: 10.8 mm; 1.8 mm
- Tightening torque: 15 Nm
12 - Restrictor
- Installed in connection item 11
- O-ring seals: 7.5 mm x 1.5 mm
- Restrictor with O-ring, replacing
- Before installing seal into restrictor, lubricate O-ring seal with refrigerant oil before
13 - Evaporator
- Different versions, version "2" width of evaporator is 32 mm less than in version "1".
14 - Service connection
- Low pressure side
15 - Closing cap
- With seal
- Always install
16 - Catch reservoir