Operation CHARM: Car repair manuals for everyone.
Manuals through 2025 now available!

Our trusted friends have launched a new website named LEMON, which has newer manuals. It also contains all the CHARM manuals.

LEMON is the spiritual successor to CHARM, I recommend you try it!

Link: lemon-manuals.la or lemon-manuals.org.ua

(Some people have issue connecting. LEMON is investigating. For now, use Firefox or change your DNS server)

Or, hide this message: temporarily or permanently

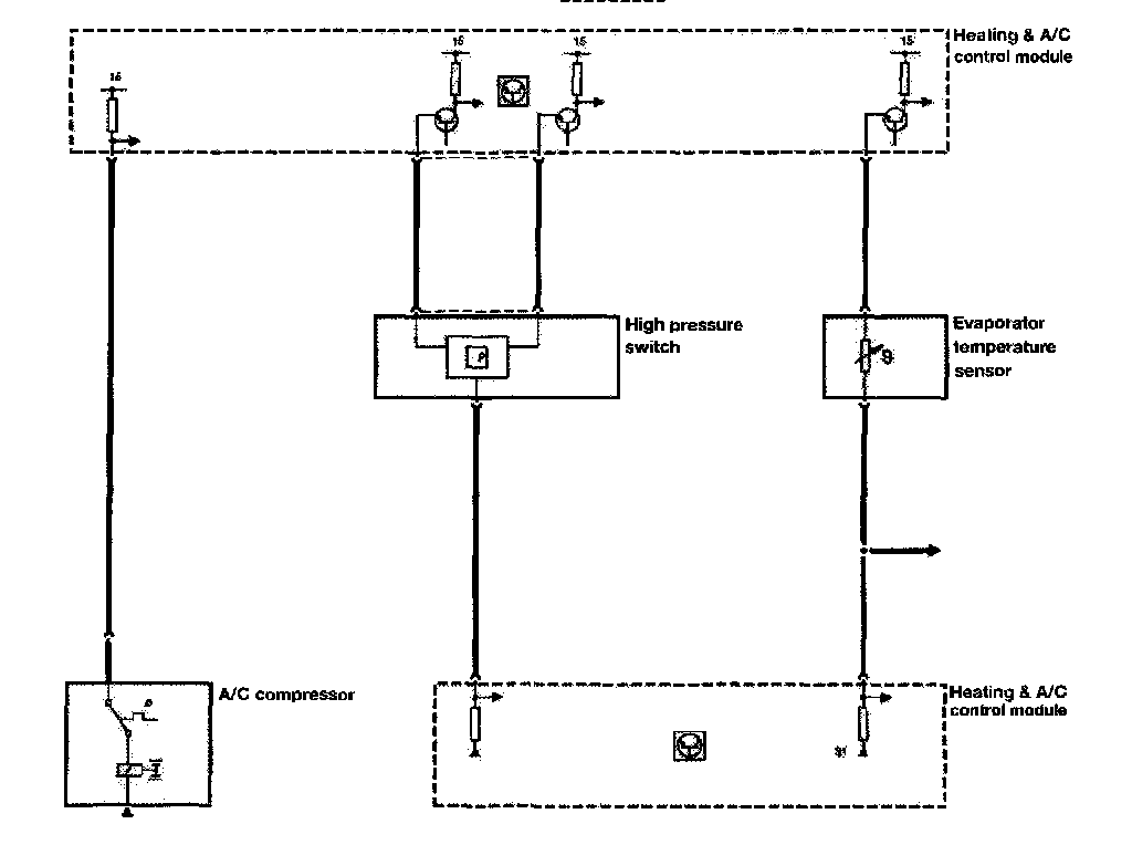
Temperature Sensor Monitoring




TEMPERATURE SENSOR MONITORING












Several different temperature sensors provide inputs to the IHKA control module. As previously covered, they are the NTC type. The IHKA control module provides the power and ground paths. The module also monitors the circuit voltage variation to determine temperatures. This test applies to the following sensors:

- Interior (internal control module circuit for all models except E31)
- Ambient (dedicated for E31/36, all other models supplied from Instrument cluster via K-bus)
- Heater core
- Evaporator
- Face vent (E38 only)