Operation CHARM: Car repair manuals for everyone.
Manuals through 2025 now available!

Our trusted friends have launched a new website named LEMON, which has newer manuals. It also contains all the CHARM manuals.

LEMON is the spiritual successor to CHARM, I recommend you try it!

Link: lemon-manuals.la or lemon-manuals.org.ua

(Some people have issue connecting. LEMON is investigating. For now, use Firefox or change your DNS server)

Or, hide this message: temporarily or permanently

Part 1

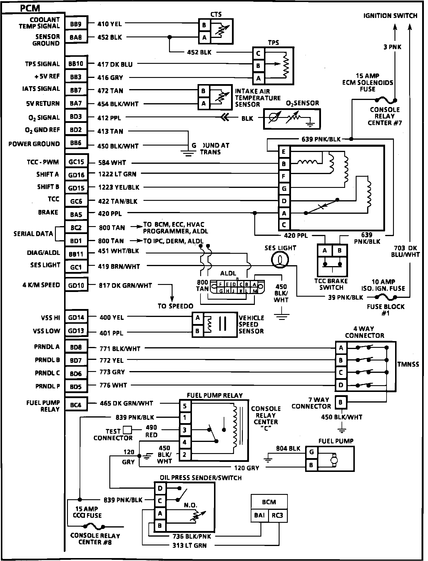
PCM Schematic (2 Of 3):







BB9 = Coolant Temp Signal
BA8 = Sensor Ground
BB10 = TPS Signal
BB3 = +5V REF
BB7 = IAT Sensor Signal
BA7 = +5V Return
BD3 = 02 Signal
BD2 = 02 Ground Ref.
BB6 = Power Ground
GC15 = TCC - PWM
GD16 = Shift Solenoid A
GD15 = Shift Solenoid B
GC6 = TCC
BA5 = Brake
BC2 = Serial Data
BD1 = Serial Data
BB11 = Diag/ALDL
GC1 = SES Light
GD10 = 4 K/M Speed
GD14 = VSS HI
GD13 = VSS Low
BD8 = PRNDL A
BD7 = PRNDL B
BD6 = PRNDL C
BD5 = PRNDL P
BC4 = Fuel Pump Relay