Operation CHARM
: Car repair manuals for everyone.
Home
>>
Buick
>>
1991
>>
Reatta V6-231 3.8L VIN L SFI
>>
Repair and Diagnosis
>>
Powertrain Management
>>
Diagrams
>>
Electrical Diagrams
>>
Electronic/Powertrain Control Module (ECM/PCM)
>>
Part 3
Manuals through 2025 now available!
Our trusted friends have launched a new website named LEMON, which has newer manuals. It also contains all the CHARM manuals.
LEMON is the spiritual successor to CHARM, I recommend you try it!
Link:
lemon-manuals.la
or
lemon-manuals.org.ua
(Some people have issue connecting. LEMON is investigating. For now, use Firefox or change your DNS server)
Or, hide this message:
temporarily
or
permanently
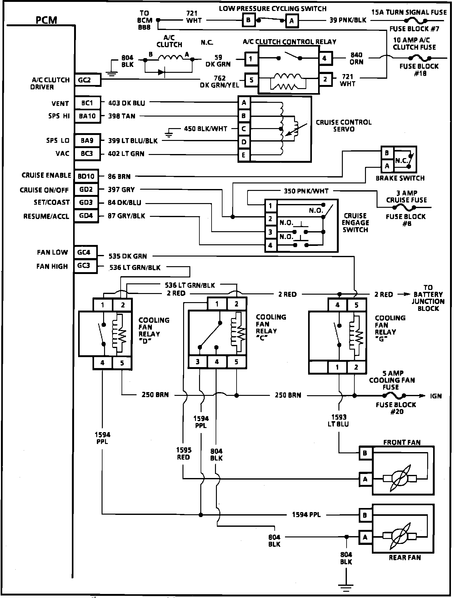
Part 3
PCM Schematic (3 Of 3):
GC2
= A/C Clutch Driver
BC1
= Cruise Vent
BA10
= SPS HI
BA9
= SPS LO
BC3
= Cruise Vacuum
BD10
= Cruise Enable
GD2
= Cruise ON/OFF
GD3
= Cruise Set/Coast
GD4
= Resume/Accel
GC4
= Fan Low
GC3
= Fan High