Electronic/Powertrain Control Module (ECM/PCM)
ECM Wiring Diagram (Part 1 Of 3):
G10 = INJECTOR GROUND
G21 = INJECTOR GROUND
R18 = ESC
B3 = CANISTER PURGE
P5 = IGNITION #1
G15 = MAF SIGNAL
B6 = IAC-B-HI
B17 = IAC-B-LO
P3 = IAC-A-HI
P8 = IAC-A-LO
G11 = INJECTOR #1
G17 = INJECTOR #2
G4 = INJECTOR #3
G5 = INJECTOR #4
G6 = INJECTOR #5
G22 = INJECTOR #6
G2 = EST
G9 = FUEL CONTROL
G8 = REFERENCE LOW (GND)
R10 = CAM SIGNAL
G7 = BYPASS
B20 = SPARK REFERENCE
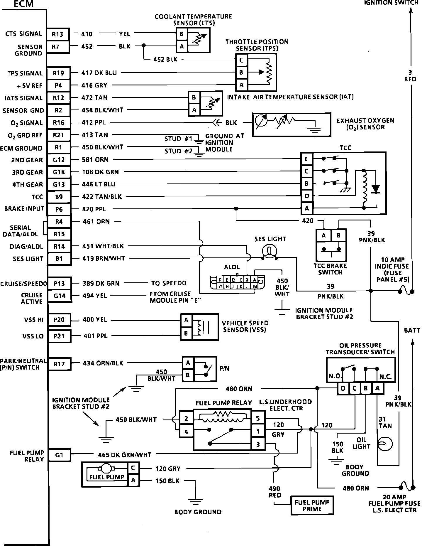
ECM Wiring Diagram (Part 2 Of 3):
R13 = CTS SIGNAL
R7 = SENSOR GROUND
R19 = TPS SIGNAL
P4 = +5 VOLT REFERENCE
R12 = IATS SIGNAL
R2 = SENSOR GND
R16 = O2 SIGNAL
R21 = O2 GND REFERENCE
R1 = ECM GROUND
G12 = 2ND GEAR
G18 = 3RD GEAR
G13 = 4TH GEAR
B9 = TCC
P6 = BRAKE INPUT
R4 = SERIAL DATA/ALDL
R15 = SERIAL DATA/ALDL
R14 = DIAG/ALDL
B1 = SES LIGHT
P13 = CRUISE/SPEEDO
G14 = CRUISE ACTIVE
P20 = VSS HI
P21 = VSS LO
R17 = PARK/NEUTRAL (P/N) SWITCH
G1 = FUEL PUMP RELAY
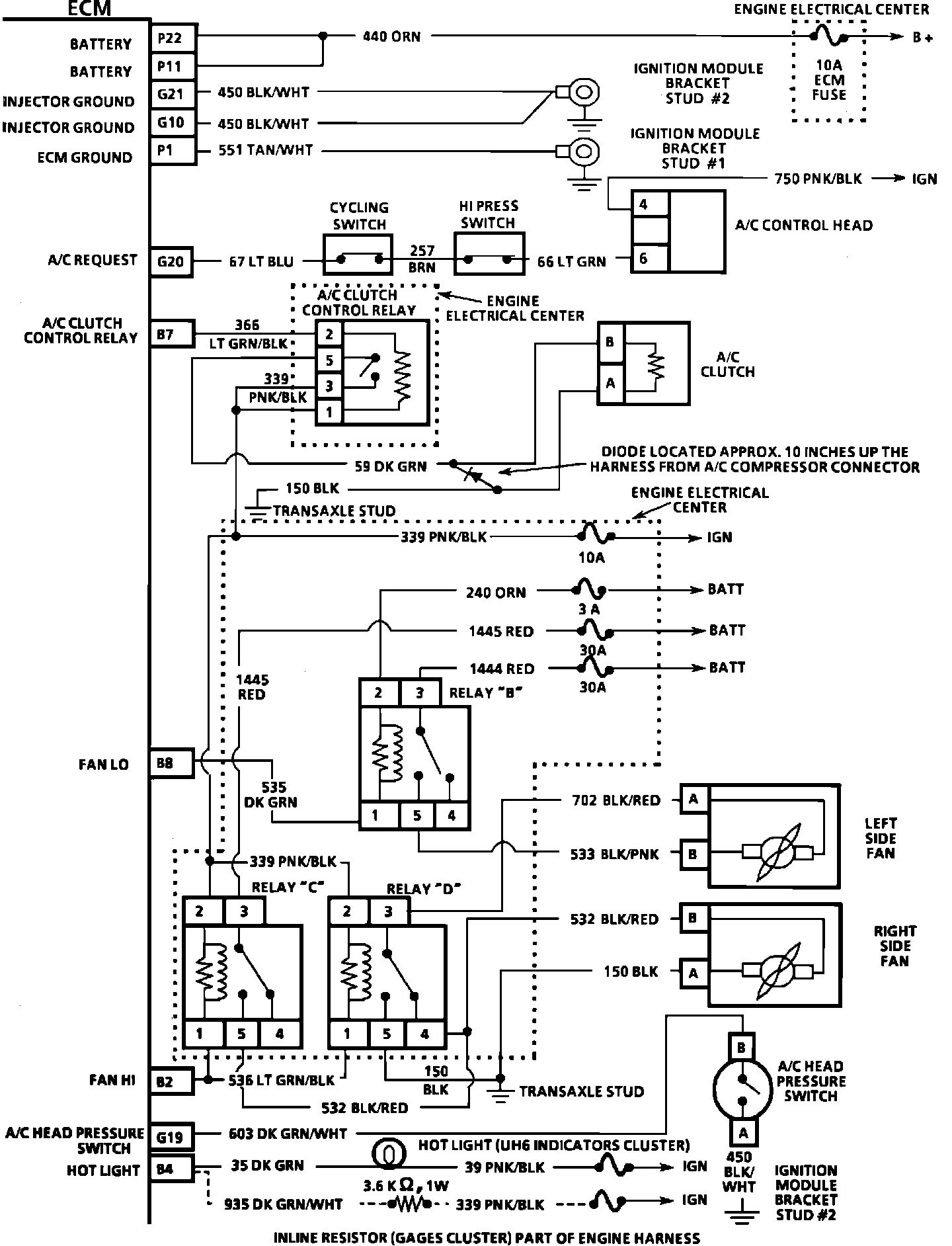
ECM Wiring Diagram (Part 3 Of 3):
P22 = BATTERY
P11 = BATTERY
G21 = INJECTOR GROUND
G10 = INJECTOR GROUND
P1 = ECM GROUND
G20 = A/C REQUEST
B7 = A/C CLUTCH CONTROL RELAY
B8 = FAN LO
B2 = FAN HI
G19 = A/C HEAD PRESSURE SWITCH
B4 = HOT LIGHT