Operation CHARM: Car repair manuals for everyone.
Manuals through 2025 now available!

Our trusted friends have launched a new website named LEMON, which has newer manuals. It also contains all the CHARM manuals.

LEMON is the spiritual successor to CHARM, I recommend you try it!

Link: lemon-manuals.la or lemon-manuals.org.ua

(Some people have issue connecting. LEMON is investigating. For now, use Firefox or change your DNS server)

Or, hide this message: temporarily or permanently

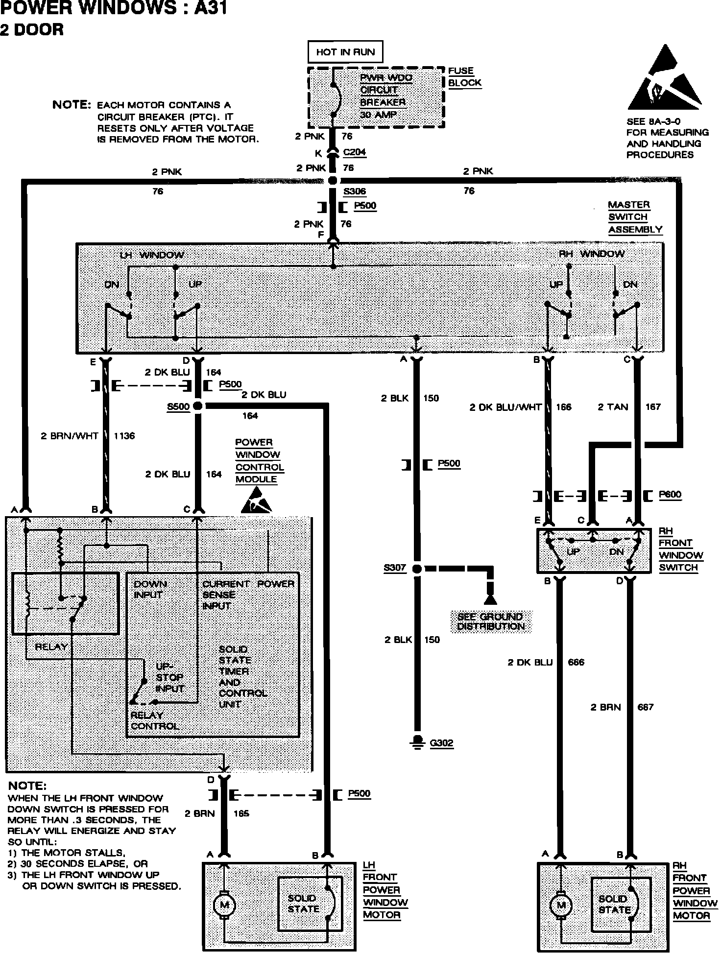
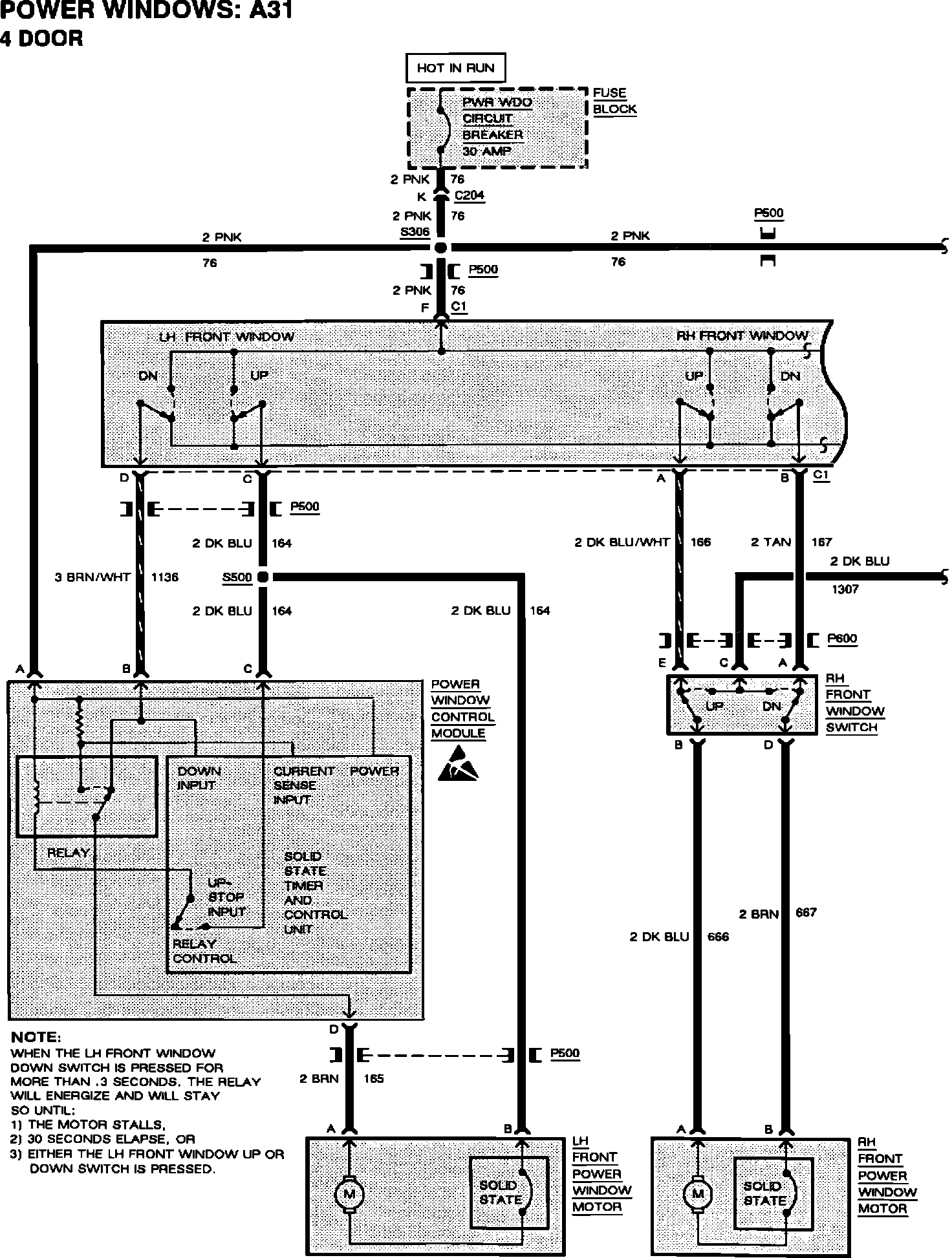
Windows - Revised Express Down Module Location/Schematic

Bulletin: 92-8-29
Date: Sept. '92
Ref.No.: 92-275-8
Corp.Ref.No.: 238111

SUBJECT:
SERVICE MANUAL UPDATE - SECTION 8A - EXPRESS DOWN WINDOW MODULE RELOCATION

MODELS AFFECTED:
1992 SKYLARK

1992 Buick Skylark vehicles equipped with power windows RPO A31 and built AFTER VIN NC638718 breakpoint have the Express Down Power Window Module relocated from the driver's side door to the left instrument panel sound insulator:

Refer to the following revised component location illustration and schematics.

WARRANTY INFORMATION:

Labor Operation Number: N-4831
Labor Time: 0.3 Hour





Component Location Illustration





Power Window Schematic 4-door





Power Window Schematic 2-door