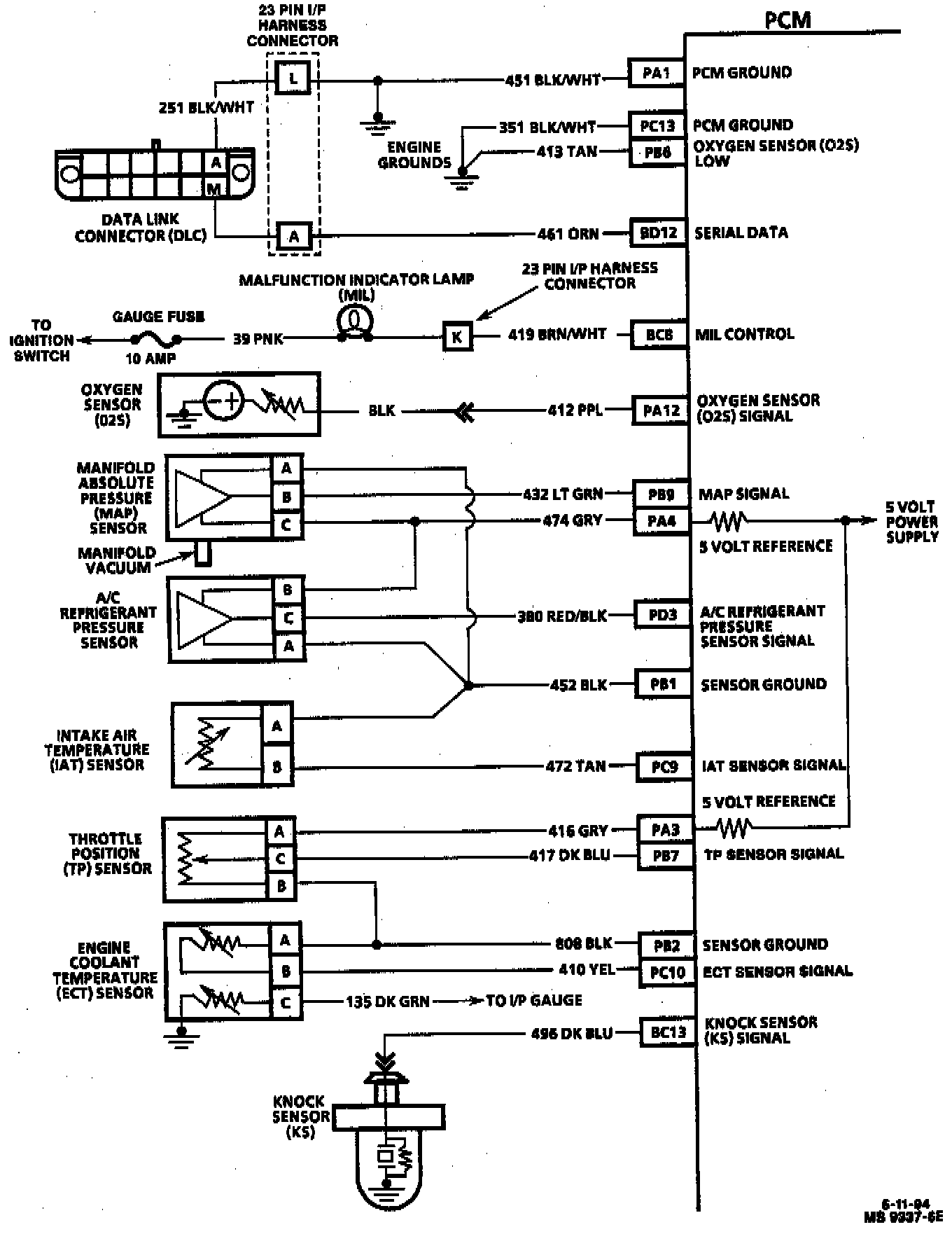
Engine Controls Diagrams
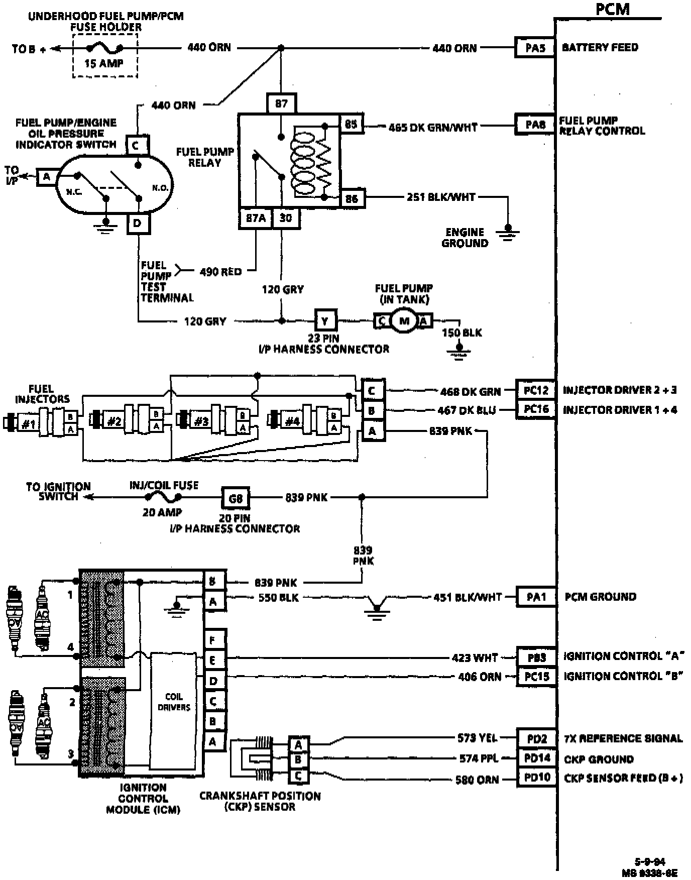
PCM Wiring Diagram (1 Of 4):
PA1 PCM GROUND
PC13 PCM GROUND
PB6 PCM GROUND
BD12 SERIAL DATA
BC8 MIL CONTROL
PA12 OXYGEN SENSOR (O2S) SIGNAL
PB9 MAP SIGNAL
PA4 5 VOLT REFERENCE
PD3 A/C REFRIG. PRESSURE SENSOR SIGNAL
PB1 SENSOR GROUND
PC9 IAT SENSOR SIGNAL
PA3 5 VOLT REFERENCE
PB7 TP SENSOR SIGNAL
PB2 SENSOR GROUND
PC10 ECT SENSOR SIGNAL
BC13 KNOCK SENSOR (KS) SIGNAL
PCM Wiring Diagram (2 Of 4):
PA5 BATTERY FEED
PA8 FUEL PUMP RELAY CONTROL
PC12 INJECTOR DRIVER 2 & 3
PC16 INJECTOR DRIVER 1 & 4
PA1 PCM GROUND
PB3 IGNITION CONTROL "A"
PC15 IGNITION CONTROL "B"
PD2 7X REFERENCE SIGNAL
PD14 CRANK POSITION (CKP) GROUND
PD10 CKP SENSOR FEED (B+)
PCM Wiring Diagram (3 Of 4):
BD16 IGNITION FEED
PD11 BRAKE SWITCH
BC2 TCC CONTROL
BC3 EGR CONTROL
BC1 CANISTER PURGE SOLENOID
PC3 IAC COIL "A" HIGH
PC4 IAC COIL "A" LOW
PC6 IAC COIL "B" HIGH
PC5 IAC COIL "B" LOW
BD13 VSS SIGNAL (LOW)
BD14 VSS SIGNAL (HIGH)
PB8 VEHICLE SPEED SIGNAL OUTPUT (4000 PPM)
BD1 PARK NEUTRAL POSITION (PNP) SIGNAL
PCM Wiring Diagram (4 Of 4):
PD12 A/C REQUEST
BC11 A/C COMPRESSOR CLUTCH RELAY
BC9 PRIMARY COOLING FAN RELAY CONTROL
BC10 AUXILIARY COOLING FAN RELAY CONTROL
BC5 TEMP LAMP