Operation CHARM: Car repair manuals for everyone.
Manuals through 2025 now available!

Our trusted friends have launched a new website named LEMON, which has newer manuals. It also contains all the CHARM manuals.

LEMON is the spiritual successor to CHARM, I recommend you try it!

Link: lemon-manuals.la or lemon-manuals.org.ua

(Some people have issue connecting. LEMON is investigating. For now, use Firefox or change your DNS server)

Or, hide this message: temporarily or permanently

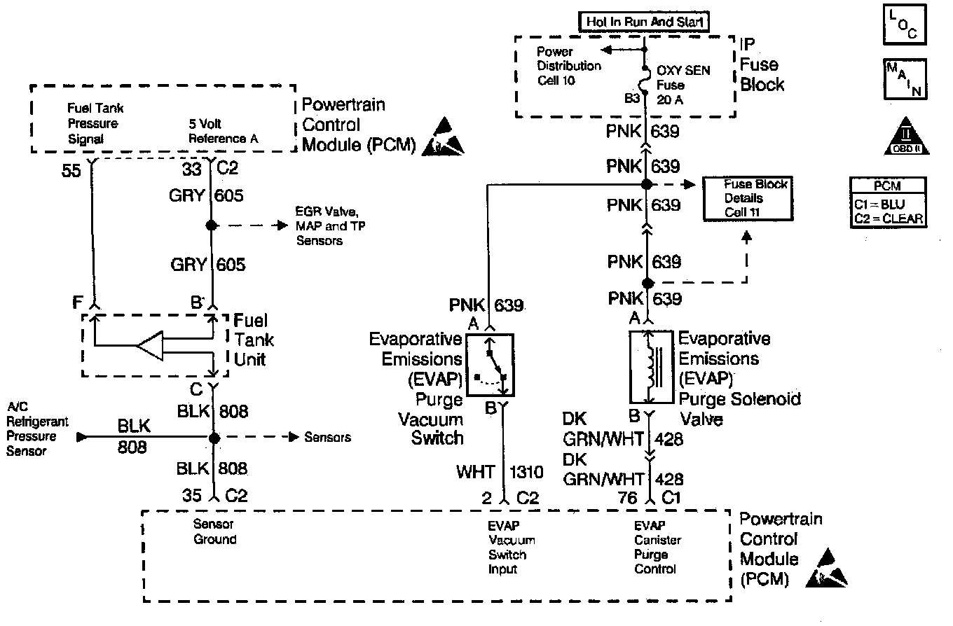
System Diagnosis - EVAP Control

Wiring Diagram:




Diagnostic Chart:




Diagnostic Chart:






CIRCUIT DESCRIPTION

The evaporative system includes the following components:

^ The fuel tank.

^ The EVAP canister vent valve.

^ The fuel tank pressure sensor.

^ The fuel pipes and hoses.

^ The fuel cap.

^ The [1][2]EVAP vapor lines.

^ The [1][2]EVAP purge lines.

^ The evaporative emission canister.

^ The [1][2]EVAP purge valve.

The Powertrain Control Module (PCM) supplies a ground to energize the valve valve (purge ON). The [1][2]EVAP purge valve control is Pulse Width Modulated (PWM) or turned ON and OFF several times a second. The duty cycle (pulse width) is determined by engine operating conditions including load, throttle position, coolant temperature and ambient temperature. The duty cycle is calculated by the PCM and the output is commanded when the appropriate conditions have been met. The system checks for conditions that cause the EVAP system to purge continuously by commanding the EVAP canister vent valve ON and the EVAP purge valve OFF (EVAP canister vent valve CLOSED, EVAP purge PWM 0%). If vacuum level in the fuel tank increases during the test, a continuous purge flow condition is indicated. This can be caused by any of the following conditions:

^ [1][2]EVAP purge valve leaking.

^ [1][2]EVAP purge and engine vacuum lines switched at the EVAP purge valve.

^ [1][2]EVAP purge valve control circuit grounded. If any of these conditions are present, DTC P1441 will set.


CONDITIONS FOR SETTING THE DTC

^ No TP sensor, Output Driver Module (ODM), IAT sensor, or MAP sensor DTCs set.

^ The DTC P0442 diagnostic test has passed.

^ A continuous open purge flow condition is detected during the diagnostic test (fuel tank pressure decreases to less than -11 in. H2O).

ACTION TAKEN WHEN THE DTC SETS

^ The PCM will illuminate the MIL during the first trip in which the diagnostic test has been run and failed.

^ The PCM will store conditions which were present when the DTC set as Freeze Frame and Fail Records data.


IMPORTANT: Although these diagnostics are considered type A, they act like type B diagnostics under certain conditions. Whenever the [1][2]EVAP diagnostics report that the system has passed, or if the battery has been disconnected, the diagnostic must fail during two consecutive cold start trips before setting a DTC. The initial failure is not reported to the diagnostic executive or displayed on a scan tool. A passing system always reports to the diagnostic executive immediately.


CONDITIONS FOR CLEARING THE MIL/DTC

^ The PCM will turn the MIL OFF during the third consecutive trip in which the diagnostic has been run and passed.

^ The history DTC will clear after 40 consecutive warm-up cycles have occurred without a malfunction.

^ The DTC can be cleared by using the scan tool Clear Info function or by disconnecting the PCM battery feed.


DIAGNOSTIC AIDS

Check for the following conditions:

^ Poor connection at the PCM.

Inspect harness connectors for backed out terminals, improper mating, broken locks, improperly formed or damaged terminals, and poor terminal to wire connection.

^ Damaged harness.

Inspect the wiring harness for damage.

^ If the harness appears to be OK, connect the J4l4l3.

^ Incorrect vacuum line routing.

Verify that the source vacuum line routing to the [1][2]EVAP purge valve is correct and that the EVAP purge and source vacuum lines to the EVAP purge valve are not switched.

^ Malfunctioning or damaged canister.

A malfunctioning canister may intermittently allow charcoal into the [1][2]EVAP purge valve, EVAP vacuum switch, and associated lines causing a DTC to be set. Use the following procedure to check for a carbon release condition:

1. Turn OFF the ignition switch.

2. Remove the [1][2]EVAP purge valve. Refer to EVAP Canister Purge Solenoid.

3. Lightly tap the [1][2]EVAP purge valve and (if applicable) the vacuum switch on a clean work area looking for carbon particles exiting either of the vacuum ports.

4. If no carbon release is evident, reinstall the components and continue with the DTC P1441 table. If carbon is being released from either component, continue with this service procedure.

5. Remove the EVAP canister from the vehicle.

6. Ensure that the main cylinder valve is turned off on the J 41413

7. Disconnect the black hose that connects the nitrogen cylinder to the [1][2]EVAP purge/pressure diagnostic station at the pressure regulator by unscrewing the knurled nut on the regulator. No tools are required to remove the black hose from the regulator.

8. Using a section of vacuum line, connect one end over the open threaded fitting of the [1][2]EVAP purge/pressure diagnostic station pressure regulator.

9. Connect the remaining end to the [1][2]EVAP purge valve end of the EVAP purge line at the vehicle and turn on the main nitrogen cylinder valve. Continue to blow any debris from the purge line for 15 seconds.

10. Return the [1][2]EVAP Pressure/Purge Diagnostic Station to its original condition by re-installing the black hose that was disconnected in step 7.

11. Replace the following components:

- The [1][2]EVAP purge valve. Refer to EVAP Canister Purge Solenoid

- The EVAP canister. Refer to EVAP Canister Replacement

12. Proceed with the the DTC P1441 Diagnostic Table.

Reviewing the Fail Records vehicle mileage since the diagnostic test last failed may help determine how often the condition that caused the DTC to set occurs. This may assist in diagnosing the condition.


TEST DESCRIPTION

Number(s) below refer to the step number(s) on the Diagnostic Table.

5. The PCM will command the [1][2]EVAP purge and EVAP canister vent valves closed with the scan tool Seal System EVAP output control function activated. Fuel tank pressure should not decrease under this condition.

6. The PCM commands the [1][2]EVAP purge valve OFF (open) and the EVAP canister vent valve ON (closed) with the scan tool System Perf. EVAP output control function activated. Engine vacuum should cause fuel tank pressure to decrease when System Perf. is activated.