Electrical Diagrams
ENGINE CONTROLS SCHEMATICS
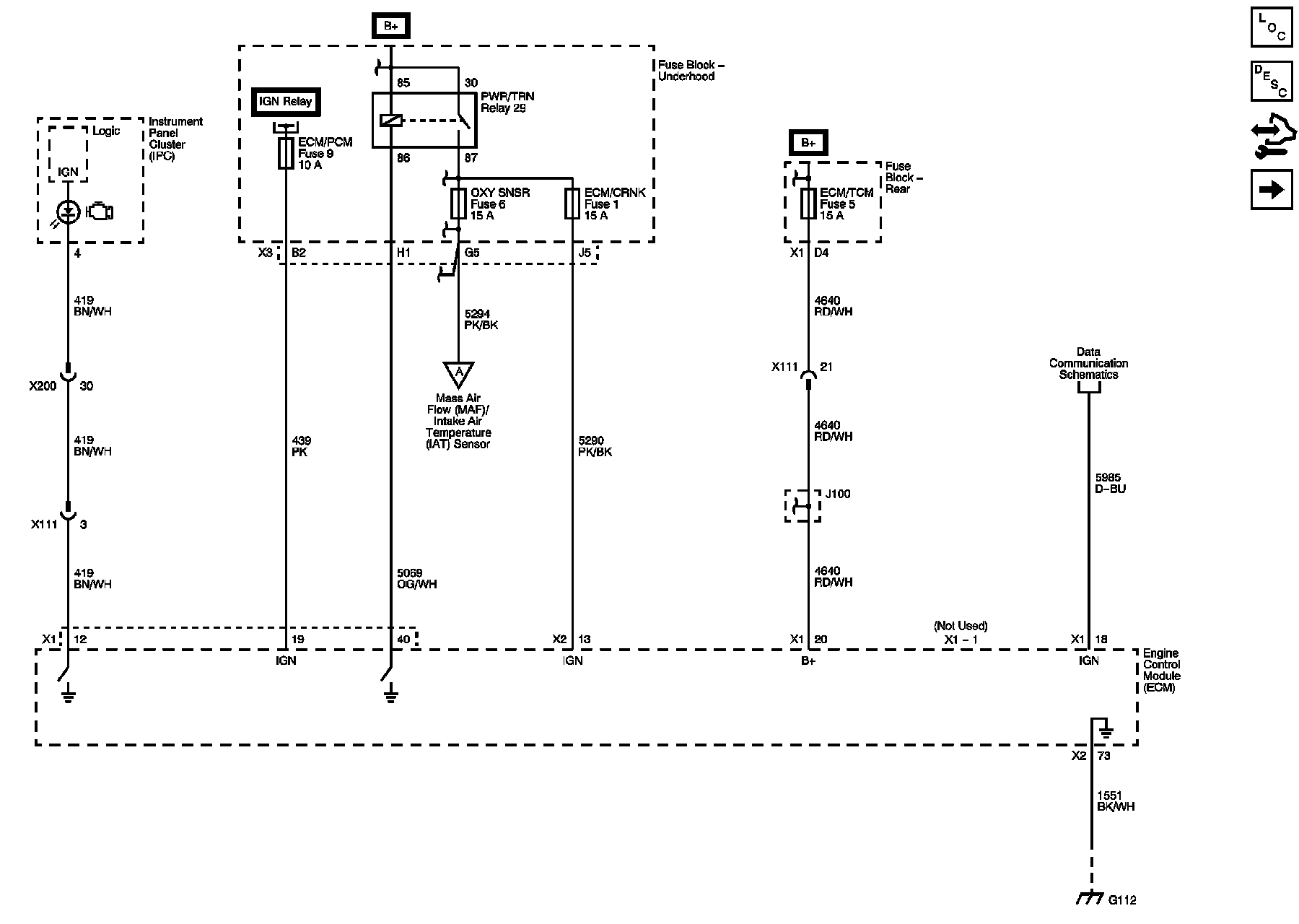
Power, Ground, MIL and DLC
Engine Data Sensors - 5V Reference Bussing
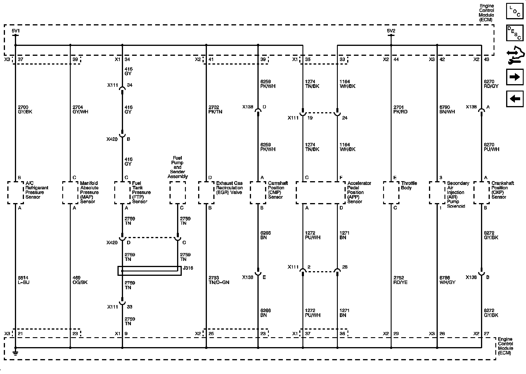
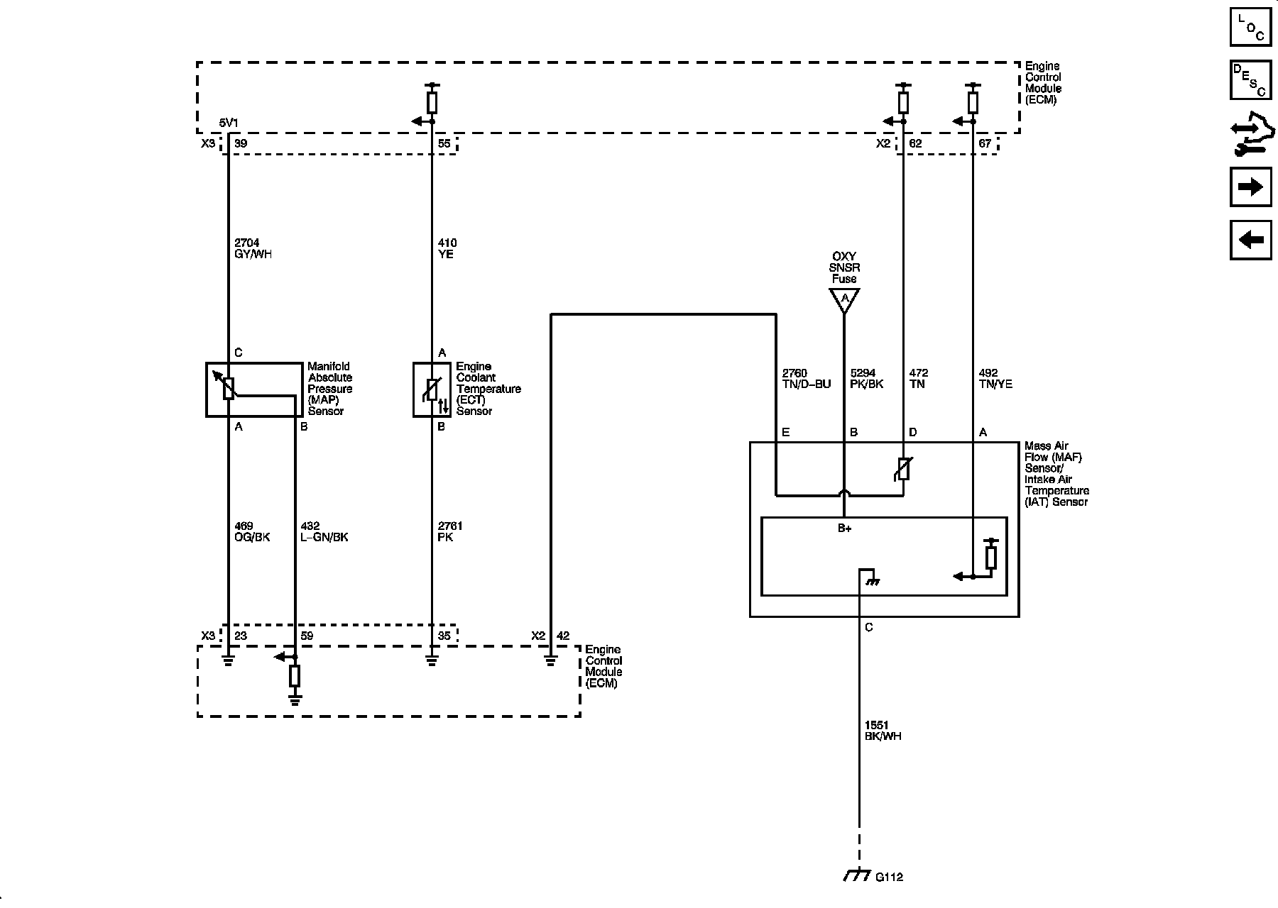
Engine Data Sensors - Pressure, Temp and MAF/IAT
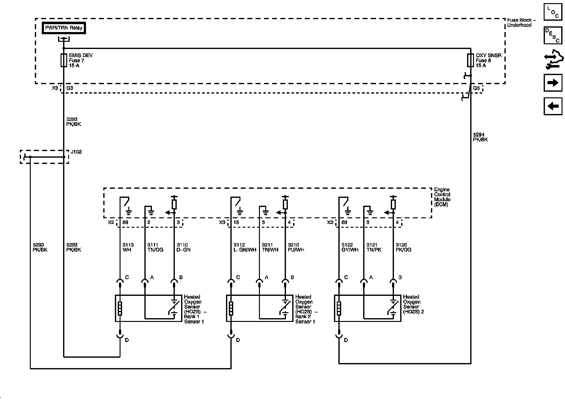
Engine Data Sensors - HO2S
Engine Data Sensors - APP and Throttle Body Assembly
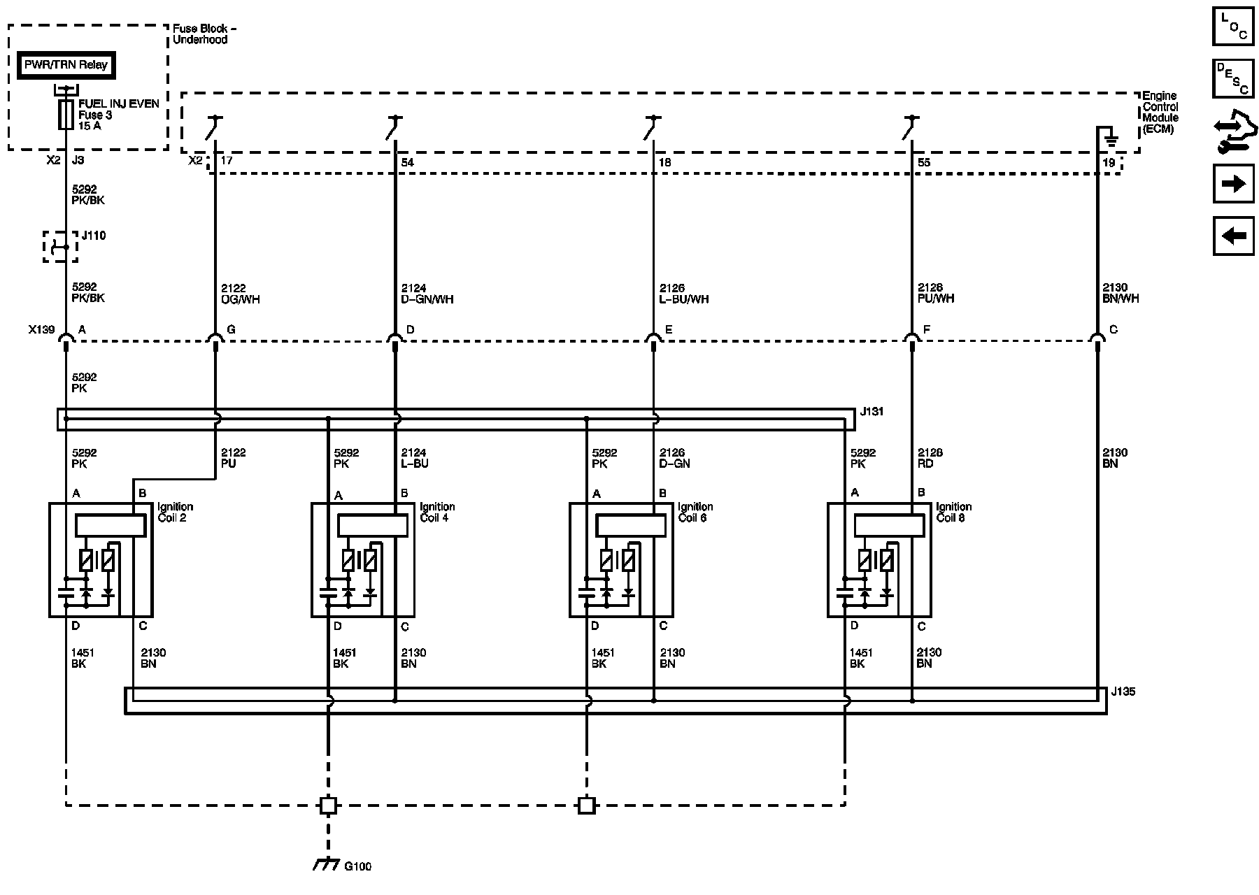
Ignition Controls
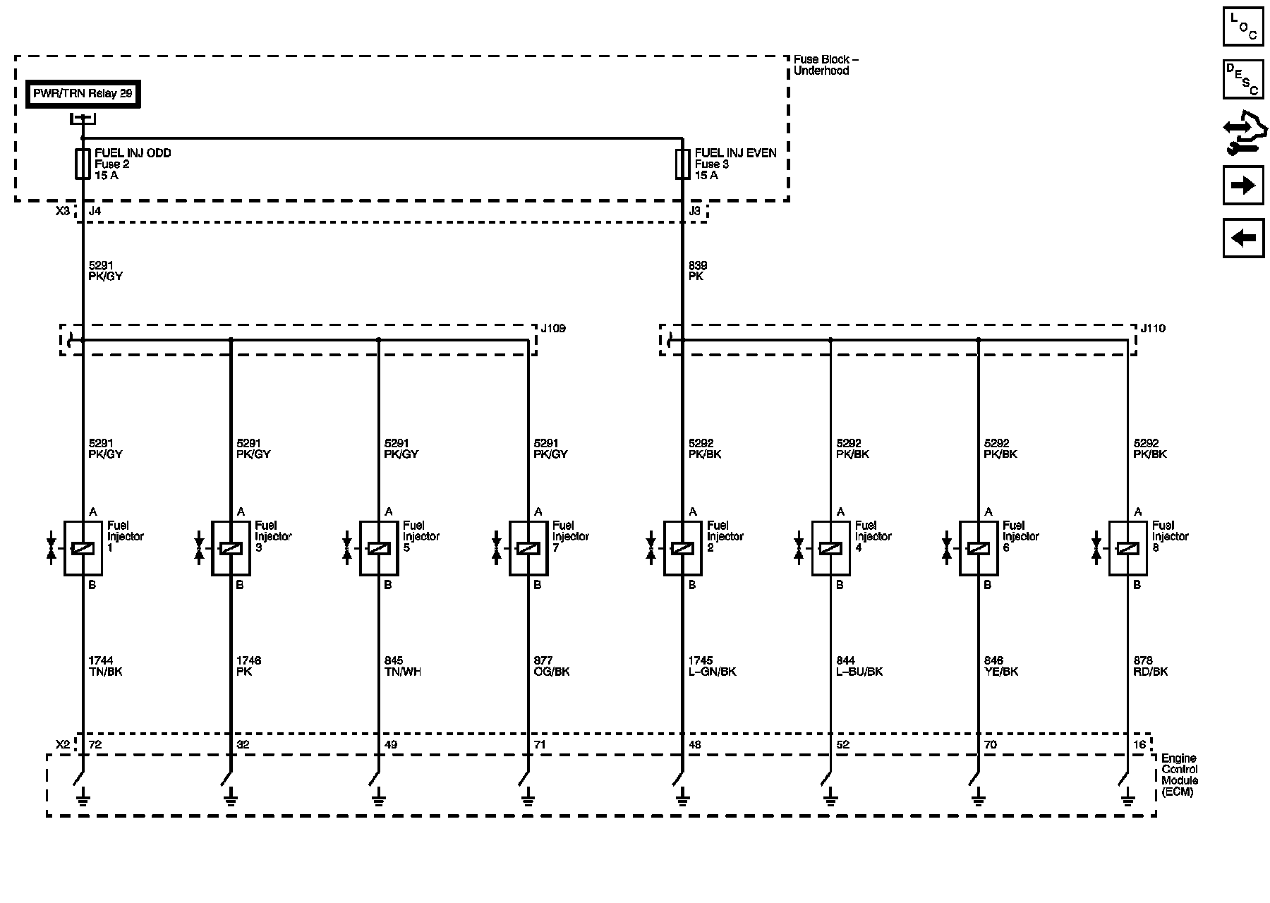
Fuel Controls
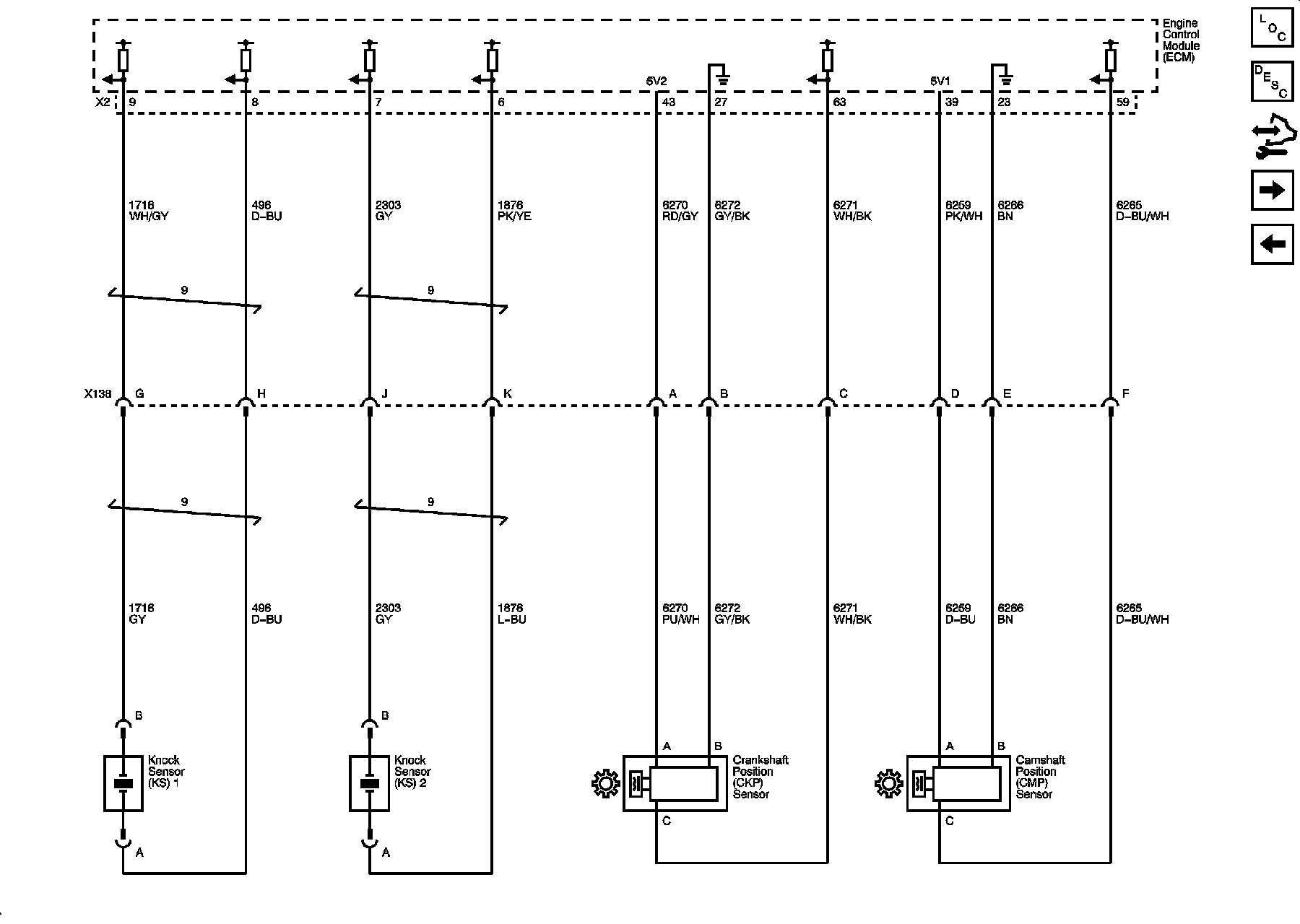
CKP, CMP, Knock Sensors
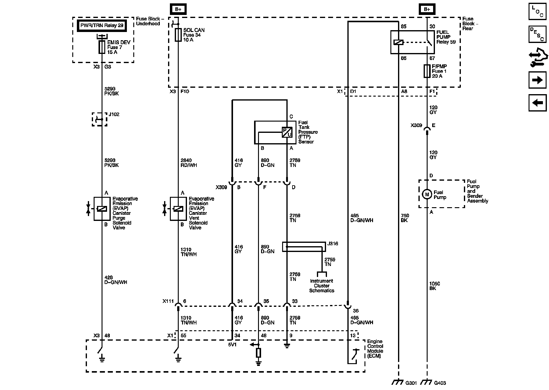
EVAP Controls, FTP Sensor
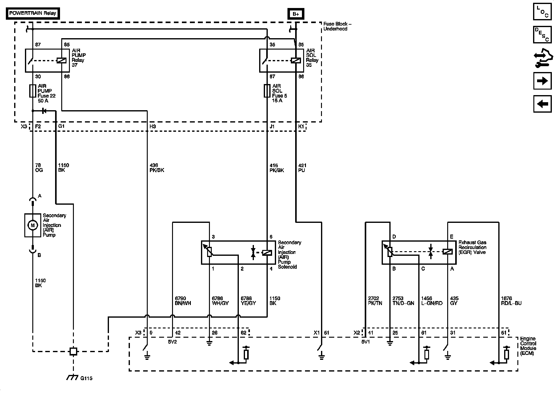
EGR, Secondary Air Injection (AIR)
Controlled and Monitored Subsystem References
Locations: The locations for the Connectors, Grounds, Splices, and Grommets shown within these diagrams can be found via their numbers at Vehicle Locations. Locations