Operation CHARM: Car repair manuals for everyone.
Manuals through 2025 now available!

Our trusted friends have launched a new website named LEMON, which has newer manuals. It also contains all the CHARM manuals.

LEMON is the spiritual successor to CHARM, I recommend you try it!

Link: lemon-manuals.la or lemon-manuals.org.ua

(Some people have issue connecting. LEMON is investigating. For now, use Firefox or change your DNS server)

Or, hide this message: temporarily or permanently

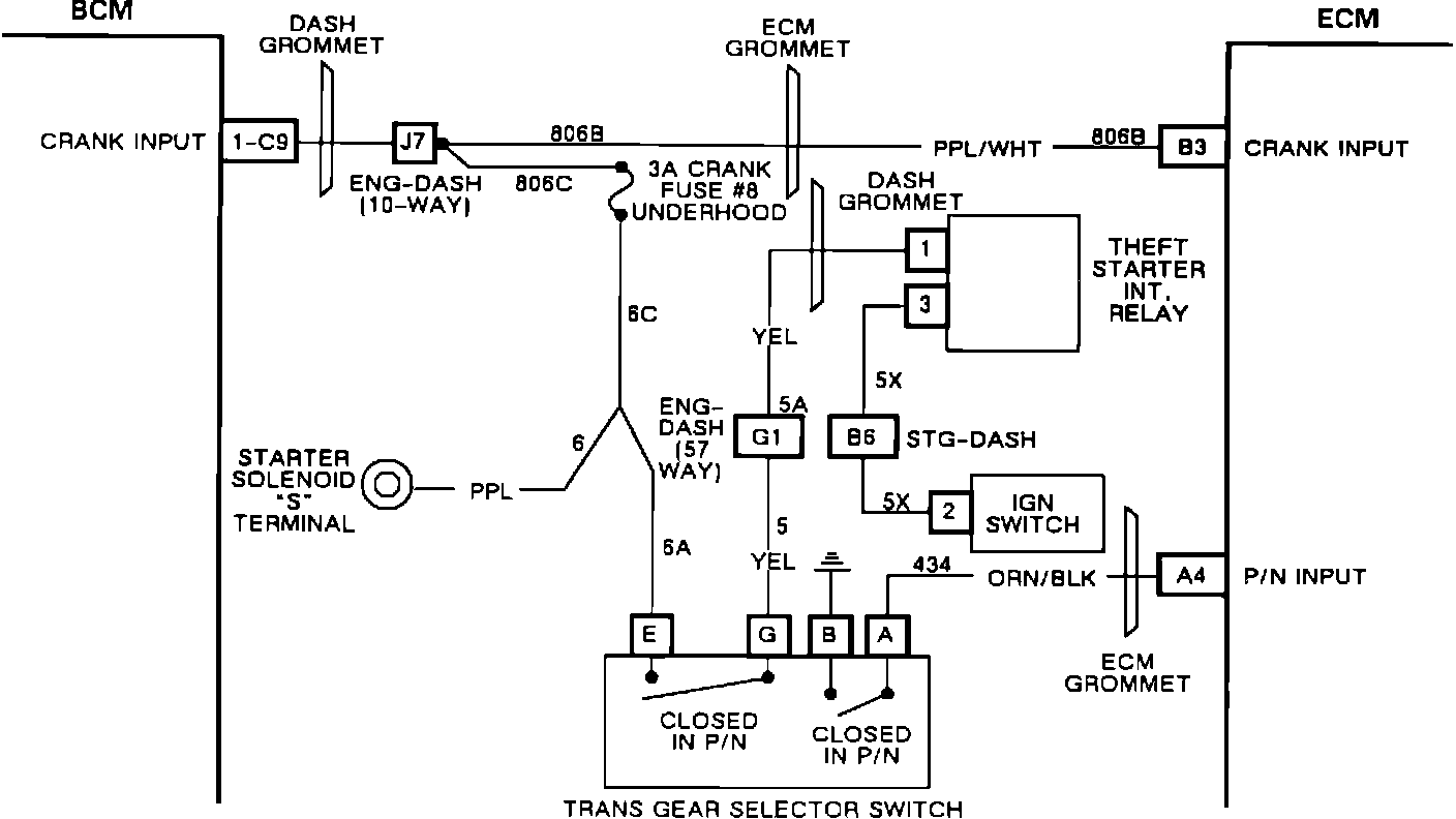
Transmission Position Sensor/Switch: Testing and Inspection

ECM Input EI74:




DFI Crank Circuit:





DESCRIPTION:

The Park/Neutral switch is a part of the transmission Gear Selector Switch, Pin "A" of the six-way weather pack connector on the switch is the park/neutral input for the ECM and BCM. The Park/Neutral Switch contacts are closed in park or neutral, shorting switch pin "A" to ground. In any other gear range, pin "A" is open. The ECM sends 12 volts to pin "A" of the Gear Selector Switch on CKT 434.

When the gear selector is in park or neutral, the 12 volt signal from the ECM is shorted to ground, resulting in 0 volts at ECM pin "A4". In reverse or forward gears, CKT 434 is open to ground, resulting in 12 volts at ECM pin "A4". On the diagnostic display, "Hi" is an open switch indication (not in park or neutral and "LO" is a closed switch gear selector in park or neutral). The ECM uses park/neutral status for fuel and idle speed control and as a test condition for many trouble codes.

NOTE ON INTERMITTENTS:

Check for trans gear selector switch out of adjustment.

Check for trans shift indicator out of adjustment.

Check for intermittent open or short to ground in CKT 434 between ECM and switch.

Check for open to ground on switch pin B.

Review the snapshot data parameters stored with this code to verify failure condition. If the failure condition is verified, check and repair intermittent wiring connection, or sensor.