Operation CHARM: Car repair manuals for everyone.
Manuals through 2025 now available!

Our trusted friends have launched a new website named LEMON, which has newer manuals. It also contains all the CHARM manuals.

LEMON is the spiritual successor to CHARM, I recommend you try it!

Link: lemon-manuals.la or lemon-manuals.org.ua

(Some people have issue connecting. LEMON is investigating. For now, use Firefox or change your DNS server)

Or, hide this message: temporarily or permanently

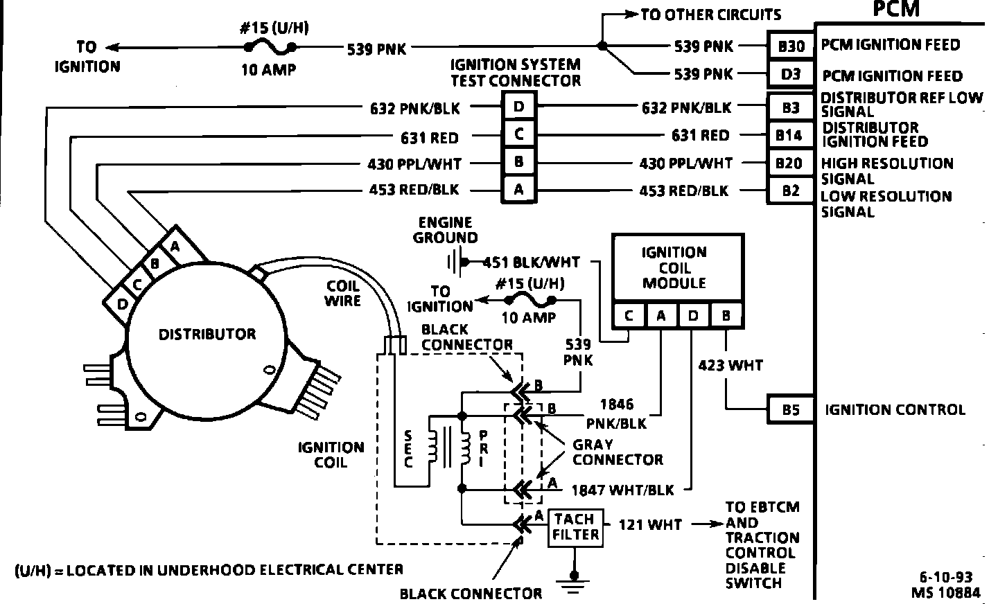
Distributor: Description and Operation

Ignition System Wiring Diagram:






Purpose:
The ignition system provides the PCM with high and low resolution pulses. These pulses are interpreted by the PCM as timing references, crankshaft position, firing order and RPM.

Operation:
One CPS senses 360 equally-spaced slots in the signal disk to provide 360 "ON" signals and 360 "OFF" signals per camshaft revolution. This provides the PCM with high resolution pulses. The PCM interprets high resolution pulses as detailed reference signals and crankshaft position information.

The other optical sensor senses 8 disk slots of variable length, providing low resolution pulses to the PCM. Low resolution pulses reflect to the PCM which spark plug is being fired.

The PCM can determine if one of the timing inputs is not being received by comparing the two inputs. Reference signals toggle between 0 and 5 volts as the camshaft turns.

Location:
The distributor is mounted directly to the camshaft next to the water pump. The distributor contains one signal disk and two optical Camshaft Position Sensors (CPS) that provide signals to the PCM for timing control.