Operation CHARM: Car repair manuals for everyone.
Manuals through 2025 now available!

Our trusted friends have launched a new website named LEMON, which has newer manuals. It also contains all the CHARM manuals.

LEMON is the spiritual successor to CHARM, I recommend you try it!

Link: lemon-manuals.la or lemon-manuals.org.ua

(Some people have issue connecting. LEMON is investigating. For now, use Firefox or change your DNS server)

Or, hide this message: temporarily or permanently

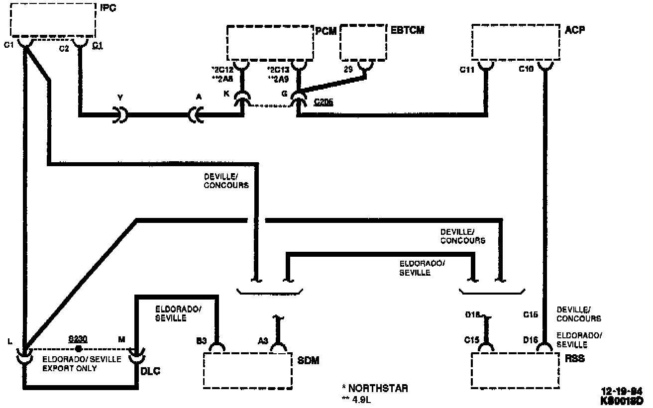
On-Board Diagnostic System

Computer Module Circuit:






OPERATION
This vehicle is equipped with an extensive on-board diagnostic system which is capable of detecting and compensating for faults, alerting the operator of a fault and recording pertinent data during the failure. It is also capable of displaying information about current vehicle performance when a fault occurred.

In order to access and control the self diagnostics features available, additional electronic components are utilized by the service technician. The Climate Control Center (CCC) and the Fuel Data Center (FDC) provide displays and keyboard switches.

The display and keyboard information is transmitted over a single wire data circuit which carries the coded data messages back and forth between the different control computers and the display panels (CCC/FDC). This communications process allows the appropriate computer to transfer any of its available diagnostic information to the appropriate panel for display during service. By depressing appropriate buttons on the CCC, data messages are requested to be displayed on the FDC. The diagnostics mode, the mode indicators on the CCC are used to indicate system operating modes. The different modes of operation are indicated by the status indicator either being turned "ON" or turned "OFF."

SELF-DIAGNOSTICS
Both the Powertrain Control Module (PCM) and Instrument Panel Cluster (IPC) have the capability to diagnose faults in the sensors, input switches, components and systems they control. When the PCM recognizes a problem, it may turn "ON" the "Service Engine Soon" Malfunction Indicator Lamp (MIL) on the instrument panel to alert the driver that a malfunction has occurred or the PCM may send a message to the IPC to turn "ON" the "Service Vehicle Soon" message on the Driver Information Center (DIC).

SERIAL DATA
All major components (IPC, CCC, FDC, PCM, DIC) in the system are always in continuous communication with each other to provide accurate control over the many sub-systems involved. When one or more of these sub-system circuits exceeds pre-programmed limits a malfunction is indicated by a service engine soon warning lamp, and a backup function may be activated until the malfunction is corrected. The communications line is a single circuit (CKT 800) which is referred to as the data line or serial data line.