Operation CHARM: Car repair manuals for everyone.
Manuals through 2025 now available!

Our trusted friends have launched a new website named LEMON, which has newer manuals. It also contains all the CHARM manuals.

LEMON is the spiritual successor to CHARM, I recommend you try it!

Link: lemon-manuals.la or lemon-manuals.org.ua

(Some people have issue connecting. LEMON is investigating. For now, use Firefox or change your DNS server)

Or, hide this message: temporarily or permanently

Air Injection: Testing and Inspection

Fig. 010 Chart C-6B Air Management Check:




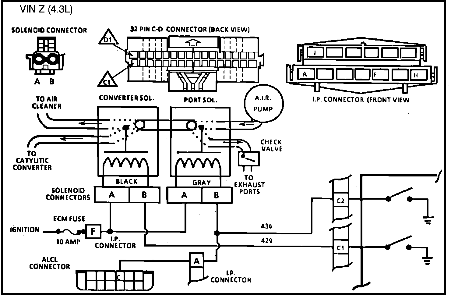
Fig. 011 - Wiring Diagram for Chart C-6B Air Management Check. VIN Z:





CHART C-6B, AIR MANAGEMENT CHECK (PEDES)

Air Management is controlled by a port valve a Converter Valve, each with an ECM controlled vacuum solenoid. When the solenoid is grounded by the ECM, AIR pressure will activate the valve and allow pump air to be directed as follows:
Neither solenoid grounded by the ECM - Air pump air diverted to atmosphere. Converter solenoid grounded by the ECM
- Air pump air to converter.
Port solenoid grounded by the ECM - Air pump air to exhaust ports.
1. This is a system functional check. Air is directed to ports during open loop and all engines start in open loop even on a warm engine. Since the air to the ports may be very short, prepare to observe port air prior to engine start up. This can be done by squeezing a hose.
2. This should normally set a Code 22. When any code is set, the ECM opens the ground to the converter solenoid and allows air to divert. This checks for ECM response to a fault. A ground in the control valve circuit to the ECM would prevent divert action.
3. This checks for a grounded circuit to the ECM. Test light "OFF" is normal and would indicate the circuit is not grounded.
4. Checks for an open in the solenoid control circuits. Grounding the test terminal should ground both solenoid circuits. Normally, the test light should be "ON" which indicates the problem is not in the ECM or wiring but at the solenoid connections or valve itself.
5. Checks for a grounded solenoid circuit. Test light "OFF" would indicate the circuit is normal and fault is in the valve.