Operation CHARM: Car repair manuals for everyone.
Manuals through 2025 now available!

Our trusted friends have launched a new website named LEMON, which has newer manuals. It also contains all the CHARM manuals.

LEMON is the spiritual successor to CHARM, I recommend you try it!

Link: lemon-manuals.la or lemon-manuals.org.ua

(Some people have issue connecting. LEMON is investigating. For now, use Firefox or change your DNS server)

Or, hide this message: temporarily or permanently

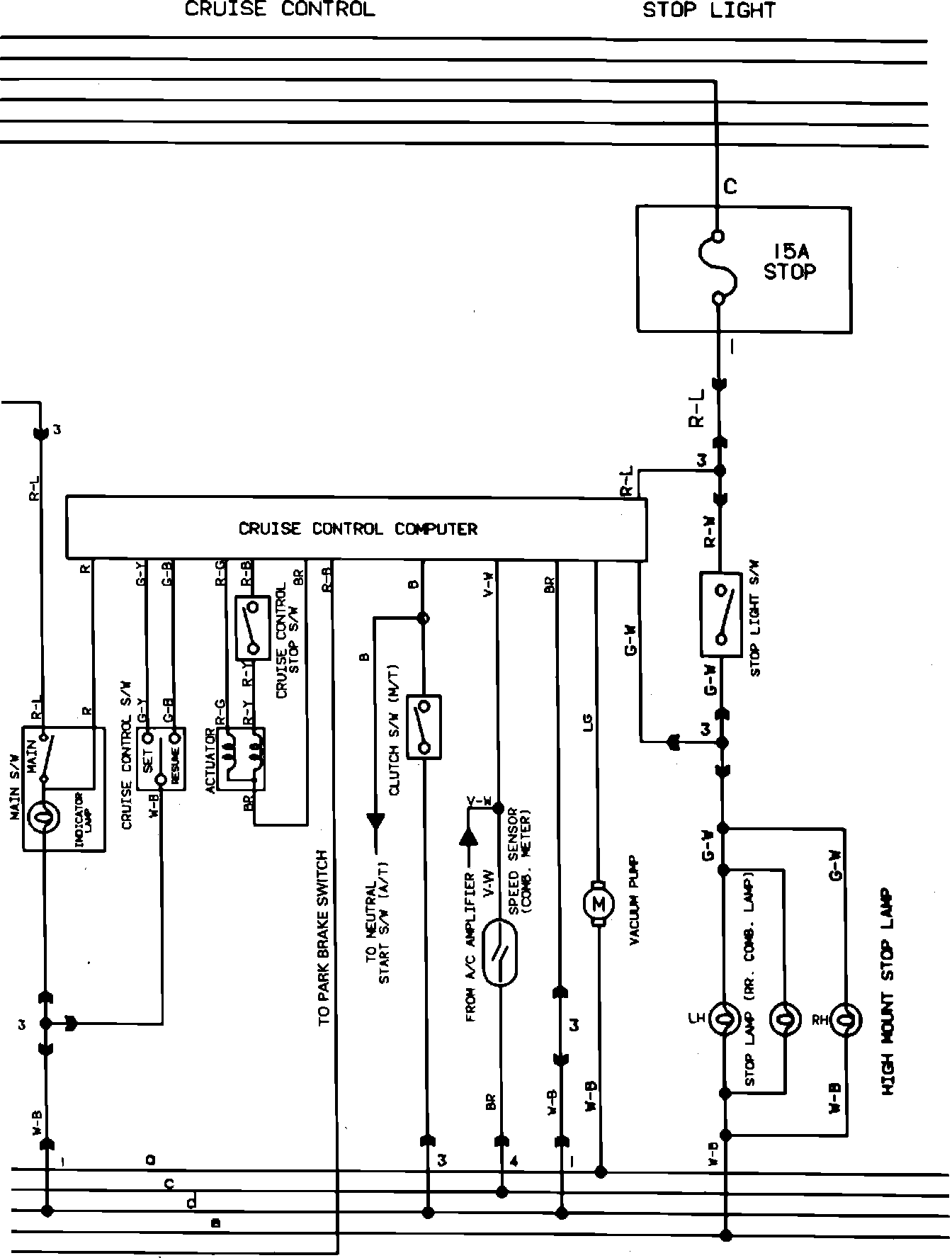
Cruise Control

Part 8 of 14 Cruise Control And Stop Lights:






The wiring diagrams for this vehicle only exist as one complete chassis wiring diagram. The wiring diagram above is only part of the complete wiring diagram as it relates to the Cruise Control.

To view circuits not included in this diagram, refer to the complete list of diagrams located at Vehicle Diagrams. Complete Body Wiring