Operation CHARM: Car repair manuals for everyone.
Manuals through 2025 now available!

Our trusted friends have launched a new website named LEMON, which has newer manuals. It also contains all the CHARM manuals.

LEMON is the spiritual successor to CHARM, I recommend you try it!

Link: lemon-manuals.la or lemon-manuals.org.ua

(Some people have issue connecting. LEMON is investigating. For now, use Firefox or change your DNS server)

Or, hide this message: temporarily or permanently

Computers and Control Systems: Description and Operation

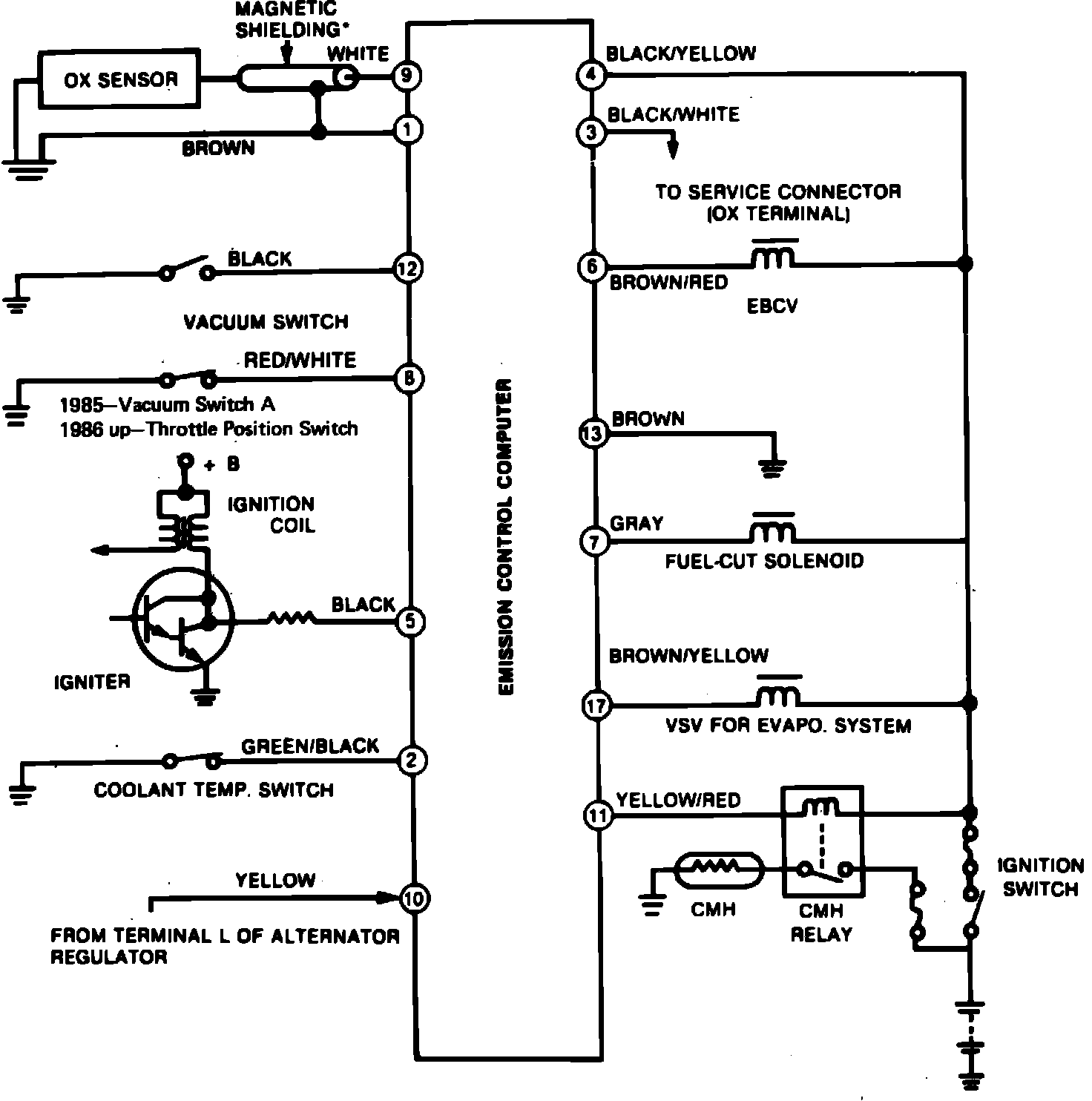
Fig. 1 Mixture Control System Wiring Schematic:




This system, used on Chevrolet Nova models, uses an Electronic Control Module (ECM) to control air/fuel mixtures in the carburetor primary main metering circuit, deceleration fuel cut, cold mixture heating and the evaporative emission control system. The ECM monitors signals from engine and vehicle sensors, Fig. 1, computes proper fuel mixtures based on these signals, then controls the above named systems accordingly. The individual systems operate as follows:
CARBURETOR FEEDBACK SYSTEM

Fuel flow through the carburetor main metering circuits is controlled by the ECM in order to maintain air fuel mixtures entering the engine within the ideal range necessary for proper operation of the three-way catalytic converter. The carburetor is designed to provide mixtures somewhat richer than actually desired, and the ECM controls actual air/fuel mixtures through an Electronic Air Bleed Control Valve (EBCV) in the carburetor primary main metering circuit. When the EBCV is energized, additional air enters the metering circuit. This additional air leans the air/fuel mixtures. When the EBCV is not energized, air/fuel mixtures move to the rich limit.


Fig. 2 Carburetor Feedback System Operation:




The ECM monitors reference pulses from the distributor, oxygen sensor signals, and signals from 2 vacuum switches on 1985 models or a vacuum switch and Throttle Position Switch (TPS) on 1986 and later models in order to control operation of the EBCV. When the engine is cold (coolant temperature below 45° F), the thermostatic switching valve vents the vacuum switch (switch ``B'' on 1985 models) to atmosphere, the vacuum switch is open and the EBCV is de-energized, and richer air/fuel mixtures are delivered to the engine, Fig. 2. When engine coolant temperature is above 63° F, vacuum is applied to the vacuum switch, the switch is closed and the ECM controls air fuel mixtures through the EBCV as shown in Fig. 2.



Fig. 3 Deceleration Fuel Cut Operation. 1985:




Fig. 4 Deceleration Fuel Cut Operation. 1986-1987:






DECELERATION FUEL CUT SYSTEM
This system uses an ECM controlled solenoid to cut off part of the fuel flow through the carburetor idle circuit in order to prevent overheating of the catalyst and backfire during deceleration. When the fuel cut solenoid is energized, normal fuel flow is allowed through the slow circuit, Figs. 3 and 4. However, when the solenoid is de-energized, fuel flow is cut.
During normal operation, the ECM completes the fuel cut solenoid ground circuit and the solenoid is energized. On 1985 models, he fuel cut solenoid is de-energized when vacuum applied to switching valve A exceeds 8.46 inches Hg at engine speeds above 2290 RPM. On 1986 and later models, the fuel cut solenoid is de-energized when ever the throttle is closed (throttle position switch open) and engine speed exceeds 2290 RPM.



Fig. 5 Cold Mixture Heater Operation:





COLD MIXTURE HEATER
The Cold Mixture Heater (CMH) system, Fig. 5, uses a heating element to warm the intake manifold during cold engine operation. The ECM monitors alternator output to determine if the engine is running and coolant temperature in order to control voltage applied to the heating element. When the engine is running and coolant temperature is below 109° F, the ECM activates the CMH relay which in turn energizes the heating element. When coolant temperature exceeds 109° F, or if no alternator output signal is sensed by the ECM, the CMH relay is deactivated and no current is applied to the heating element.




EVAPORATIVE EMISSION CONTROL (EVAP) SYSTEM
The ECM controls purge vacuum applied to the charcoal canister depending upon coolant temperature and engine RPM. With the ignition off, fuel vapors from the float bowl and fuel tank are routed to the vapor storage canister. With the ignition on and engine stopped, the outer vent control valve is energized, blocking movement of fuel vapor from the float bowl to the canister. When the engine is running between 1600 and 1900 RPM and coolant temperature is above 109° F, the ECM energizes a vacuum switching valve which connects manifold vacuum to the charcoal canister and vapor is purged from the canister.
When engine speed exceeds 2290 RPM on 1985 models, vacuum switch A closes, the VSV remains energized and vacuum remains applied to the canister. However, if vacuum applied to switch A exceeds 8.46 inches Hg the switch opens, the ECM senses the deceleration condition and de-energizes the vacuum switching valve, and purge vacuum is blocked.
When engine speed exceeds 2290 RPM on 1986 and later models, the throttle position switch is closed, the VSV remains energized and vapors are drawn into the intake manifold. However, if the throttle is closed the throttle position switch opens, the VSV is de-energized and the canister purge is blocked until engine RPM drops or the throttle is opened.