Operation CHARM: Car repair manuals for everyone.
Manuals through 2025 now available!

Our trusted friends have launched a new website named LEMON, which has newer manuals. It also contains all the CHARM manuals.

LEMON is the spiritual successor to CHARM, I recommend you try it!

Link: lemon-manuals.la or lemon-manuals.org.ua

(Some people have issue connecting. LEMON is investigating. For now, use Firefox or change your DNS server)

Or, hide this message: temporarily or permanently

Engine Controls - Update Add Code 32, EGR Circuit

chevy17

Number: 89-109-6E

Section: 6E

Date: MARCH, 1989
Subject: SERVICE MANUAL UPDATE

ADD CODE 32 - EGR CIRCUIT


Model and Year: 1988-89 J-CAR WITH 2.8L (VIN CODE W) ENGINE

TO: ALL CHEVROLET DEALERS


This bulletin is to add Code 32 - Exhaust Gas Recirculation (EGR) Circuit diagnostics to Section 6E "Driveability and Emissions" to the 1988 and 1989 Service Manuals for all "J" models with 2.8L LB6 (VIN W) engines.



CODE 32
EXHAUST GAS RECIRCULATION (EGR) CIRCUIT

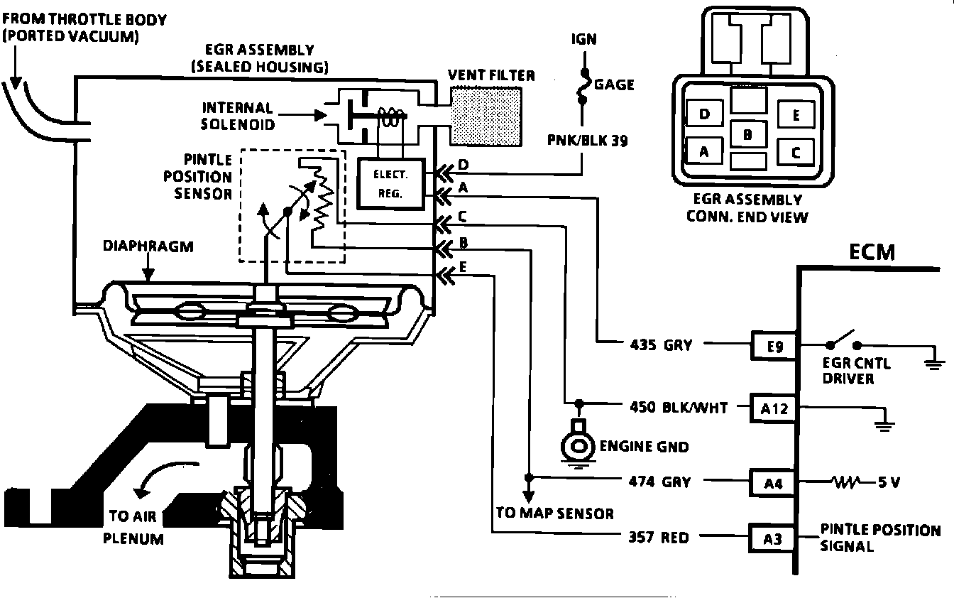
Circuit Description: 2.8L (VIN W) "J" CARLIN E (PORT) The integrated electronic EGR valve functions similar to a port EGR valve with a remote vacuum regulator. The internal solenoid is normally open, which causes the vacuum signal to be vented "OFF" to the atmosphere when EGR is not being commanded by the ECM. This, EGR valve has a sealed cap and the solenoid valve opens and closes the vacuum signal which controls the amount of vacuum vented to atmosphere, and this controls the amount of vacuum applied to the diaphragm. The electronic EGR valve contains a voltage regulator which converts the ECM signal to provide different amounts of EGR flow by regulating the current to the solenoid. The ECM controls EGR with a pulse width modulated signal (turns "ON" and "OFF" many times a second) based on air flow, TPS, and rpm. This system also contains a pintle position sensor which works similar to a TPS sensor, and as EGR flow is increased, the sensor output also increases. Code 32 means that there has been an EGR system fault detected. Code 32 will set under two conditions:
^ Coolant temperature above a specified amount, EGR should be "ON" or;
^ EGR pintle position does not match duty cycle.




Test Description: Numbers below refer to circled numbers on the diagnostic chart.
1. Whenever the internal sosenoid is de-energized, the solenoid valve should be closed which should not allow the vacuum to move the EGR diaphragm. However, if the filter is plugged, the vacuum applied with the hand held vacuum pump will cause the diaphragm to move because the vacuum will not be vented to the atmosphere.
2. Grounding the diagnostic terminal should energize the internal solenoid which closes off the vent and allows the vacuum to move the diaphragm. This test determines that the ECM is capable of controlling the solenoid. When EGR is commanded "ON" by the ECM, the test light should be "ON.
3. If CKT 450 is open, the pintle signal will go high (showing a 5 volts signal). This will set a Code 32.
If CKT 357 becomes shorted to 12 volts or to CKT 474, the signal voltage will go high causing a Code 32.

Diagnostic Aids:

"Scan" tools will read pintle position in volts. The EGR position voltage can be used to determine that the pintle is moving. When no EGR is commanded (0-% duty cycle), the position sensor should read between .5 volt and 1.5 volts and increase with the commanded EGR duty cycle. If system operates correctly, refer to "Intermittent" in Section "B".
* If vehicle is equipped with a manual transmission, (for Step #1 in chart), "Slip" clutch just enough to load engine and watch pintle volts on "Scan" tool. Voltage should increase.