Operation CHARM: Car repair manuals for everyone.
Manuals through 2025 now available!

Our trusted friends have launched a new website named LEMON, which has newer manuals. It also contains all the CHARM manuals.

LEMON is the spiritual successor to CHARM, I recommend you try it!

Link: lemon-manuals.la or lemon-manuals.org.ua

(Some people have issue connecting. LEMON is investigating. For now, use Firefox or change your DNS server)

Or, hide this message: temporarily or permanently

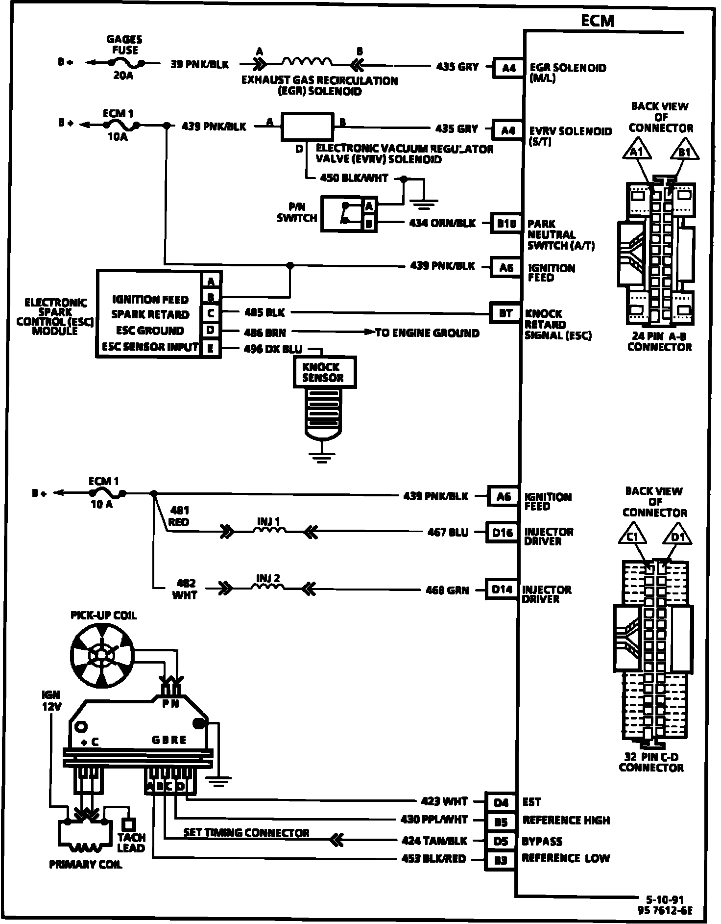
Electronic/Engine Control Module (ECM)

ECM Wiring Diagram (Part 1 Of 3):






A8 = SERIAL DATA.
A9 = DIAGNOSTIC TEST.
A12 = SYSTEM GROUND.
D6 = OXYGEN SENSOR GROUND.
D1 = SYSTEM GROUND.
C9 = CRANK SIGNAL.
D7 = OXYGEN SENSOR SIGNAL.
D2 = MAP GROUND.
C11 = MAP SIGNAL.
C14 = +5 VOLT REFERENCE.
C13 = TPS SIGNAL.
A11 = SENSOR GROUND.
C10 = CTS SIGNAL.
C5 = IAC COIL "A" HIGH.
C6 = IAC COIL "A" LOW.
C4 = IAC COIL "B" HIGH.
C3 = IAC COIL "B" LOW.

ECM Wiring Diagram (Part 2 Of 3):






B8 = A/C REQUEST SIGNAL.
B1 = IGNITION FEED.
C16 = IGNITION FEED.
A1 = FUEL PUMP RELAY DRIVE.
B2 = FUEL PUMP SIGNAL.
A5 = SERVICE ENGINE SOON LIGHT CONTROL.
C7 = HIGH GEAR SWITCH SIGNAL.
A7 = A/T TCC CONTROL (GROUND).
A10 = VEHICLE SPEED SENSOR SIGNAL.

ECM Wiring Diagram (Part 3 Of 3):






A4 = EGR SOLENOID (M+L).
A4 = EVRV SOLENOID (S+T).
B10 = PARK/NEUTRAL SWITCH (A/T).
A6 = IGNITION FEED.
D16 = INJECTOR DRIVER.
D14 = INJECTOR DRIVER.
D4 = EST.
B5 = REFERENCE HIGH.
D5 = BYPASS.
B3 = REFERENCE LOW.