Operation CHARM: Car repair manuals for everyone.
Manuals through 2025 now available!

Our trusted friends have launched a new website named LEMON, which has newer manuals. It also contains all the CHARM manuals.

LEMON is the spiritual successor to CHARM, I recommend you try it!

Link: lemon-manuals.la or lemon-manuals.org.ua

(Some people have issue connecting. LEMON is investigating. For now, use Firefox or change your DNS server)

Or, hide this message: temporarily or permanently

Air Injection: Testing and Inspection

Chart C-6 Secondary Air Injection System:




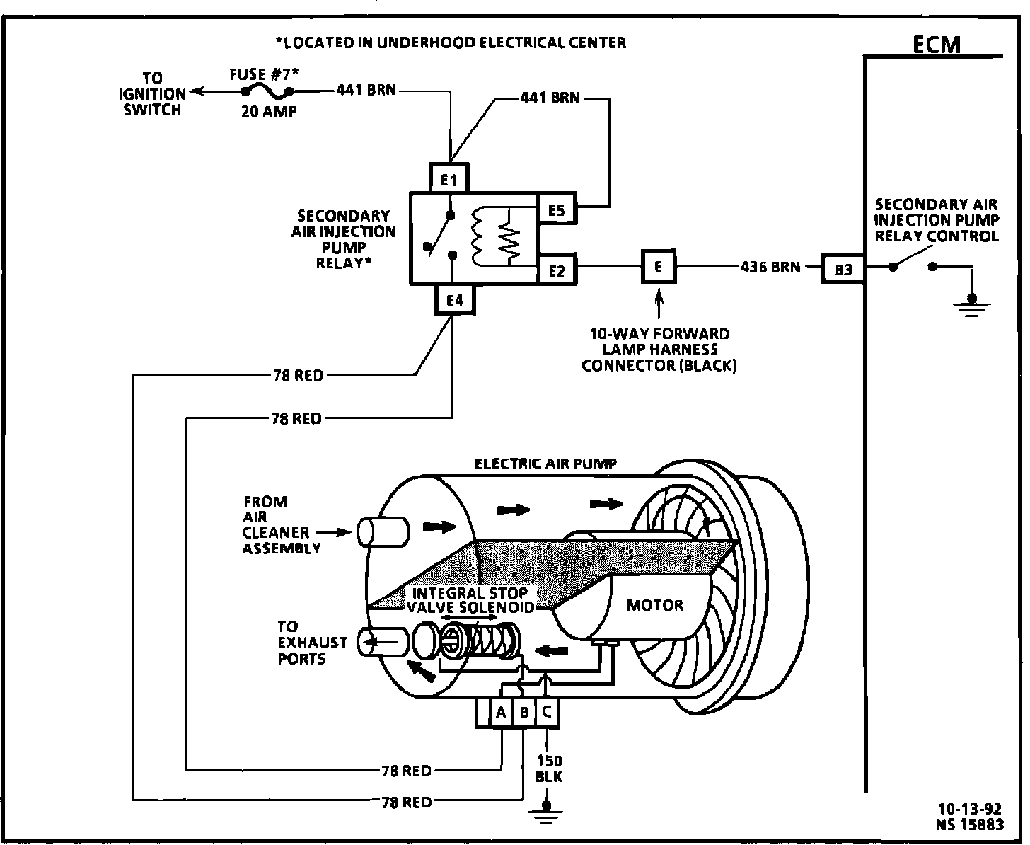
Secondary Air Injection System Wiring Diagram:






Circuit Description:

During cold starts, above 12°C (55°F), the ECM completes the ground circuit to the air pump relay which energizes the air pump and integral stop valve. Air is directed to the right side exhaust port whenever the engine is started. Whenever the fuel system goes to "Closed Loop," or the air pump has been "ON" for more than approximately 3 minutes, the ECM opens the ground circuit to the air pump relay, and the air pump is deenergized and integral stop valve closes.

Test Description: Number(s) below refer to circled number(s) on the diagnostic chart.

1. This is a system performance test. If both the AIR pump and AIR check valve are functioning properly, the amount of fresh air flowing past the O2 Sensor will cause a false lean condition (low voltage). Move quickly through these first two steps.

2. Checks the ECMs ability to shut "OFF" the AIR pump. Once turned "OFF," the AIR pump should stay "OFF" for at least 200 seconds.

3. Checks for battery voltage for the energizing coil and switching portions of the AIR pump relay.

4. Checks for an open control circuit. Grounding the diagnostic "Test" terminal or using the scanner "Output Test" will energize the AIR pump relay if the ECM and circuits are normal.