Operation CHARM: Car repair manuals for everyone.
Manuals through 2025 now available!

Our trusted friends have launched a new website named LEMON, which has newer manuals. It also contains all the CHARM manuals.

LEMON is the spiritual successor to CHARM, I recommend you try it!

Link: lemon-manuals.la or lemon-manuals.org.ua

(Some people have issue connecting. LEMON is investigating. For now, use Firefox or change your DNS server)

Or, hide this message: temporarily or permanently

Electronic/Powertrain Control Module (ECM/PCM)

VCM Wiring Diagram (Part 1 of 4):






F2 = DIAGNOSTIC TEST.
F16 = SYSTEM GROUND.
C1 = REDUNDANT GROUND.
D1 = VCM GROUND.
A7 = OXYGEN SENSOR GROUND.
F8 = SERIAL DATA.
A9 = HEATED O2 SENSOR.
D3 = MAP GROUND.
C14 = MAP SIGNAL.
C9 = +5 VOLT REFERENCE.
C8 = +5 VOLT REFERENCE.
C13 = TPS SIGNAL.
D2 = TPS & ECT SENSOR GROUND.
C16 = ECT SENSOR SIGNAL.
D7 = IAC COIL "A" HIGH.
D6 = IAC COIL "A" LOW.
C3 = IAC COIL "B" HIGH.
D5 = IAC COIL "B" LOW.
C6 = A/C REQUEST SIGNAL.

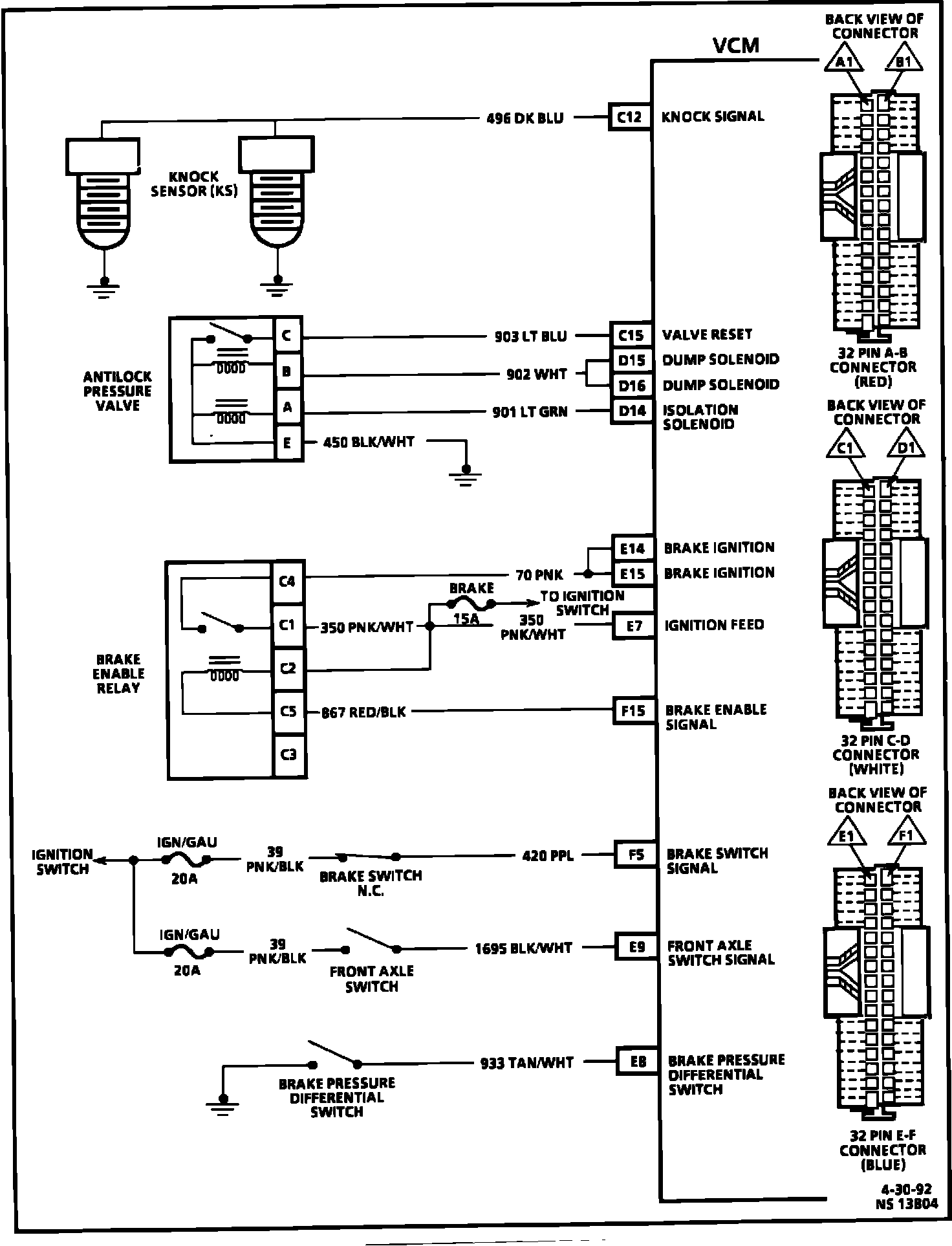
VCM Wiring Diagram (Part 2 of 4):






C12 = KNOCK SIGNAL.
C15 = VALVE RESET.
D15 = DUMP SOLENOID.
D16 = DUMP SOLENOID.
D14 = ISOLATION SOLENOID.
E14 = BRAKE IGNITION.
E15 = BRAKE IGNITION.
E7 = IGNITION FEED.
F15 = BRAKE ENABLE SIGNAL.
F5 = BRAKE SWITCH SIGNAL.
E9 = FRONT AXLE SWITCH SIGNAL.
E8 = BRAKE PRESSURE DIFFERENTIAL SWITCH.

VCM Wiring Diagram (Part 3 of 4):






E2 = 4WD CLUSTER SIGNAL.
F1 = VSS OUTPUT SIGNAL.
C10 = VSS SIGNAL LOW.
C11 = VSS SIGNAL HIGH..
E5 = BRAKE LAMP.
E4 = MALFUNCTION INDICATOR LAMP (MIL).
F14 = SHIFT LAMP..

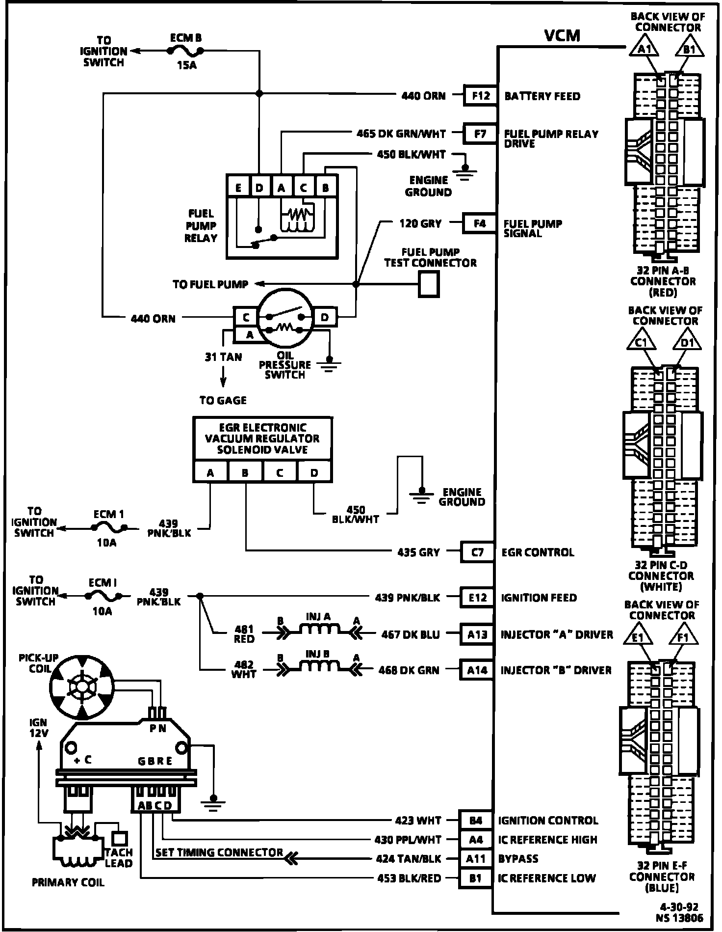
VCM Wiring Diagram (Part 4 of 4):






F12 = BATTERY FEED.
F7 = FUEL PUMP RELAY DRIVE.
F4 = FUEL PUMP SIGNAL.
C7 = EGR CONTROL.
E12 = IGNITION FEED.
A13 = INJECTOR "A" DRIVER.
A14 = INJECTOR "B" DRIVER.
B4 = IGNITION CONTROL.
A4 = IC REFERENCE HIGH.
A11 = BYPASS.
B1 = IC REFERENCE LOW.