Operation CHARM: Car repair manuals for everyone.
Manuals through 2025 now available!

Our trusted friends have launched a new website named LEMON, which has newer manuals. It also contains all the CHARM manuals.

LEMON is the spiritual successor to CHARM, I recommend you try it!

Link: lemon-manuals.la or lemon-manuals.org.ua

(Some people have issue connecting. LEMON is investigating. For now, use Firefox or change your DNS server)

Or, hide this message: temporarily or permanently

Electronic/Powertrain Control Module (ECM/PCM)

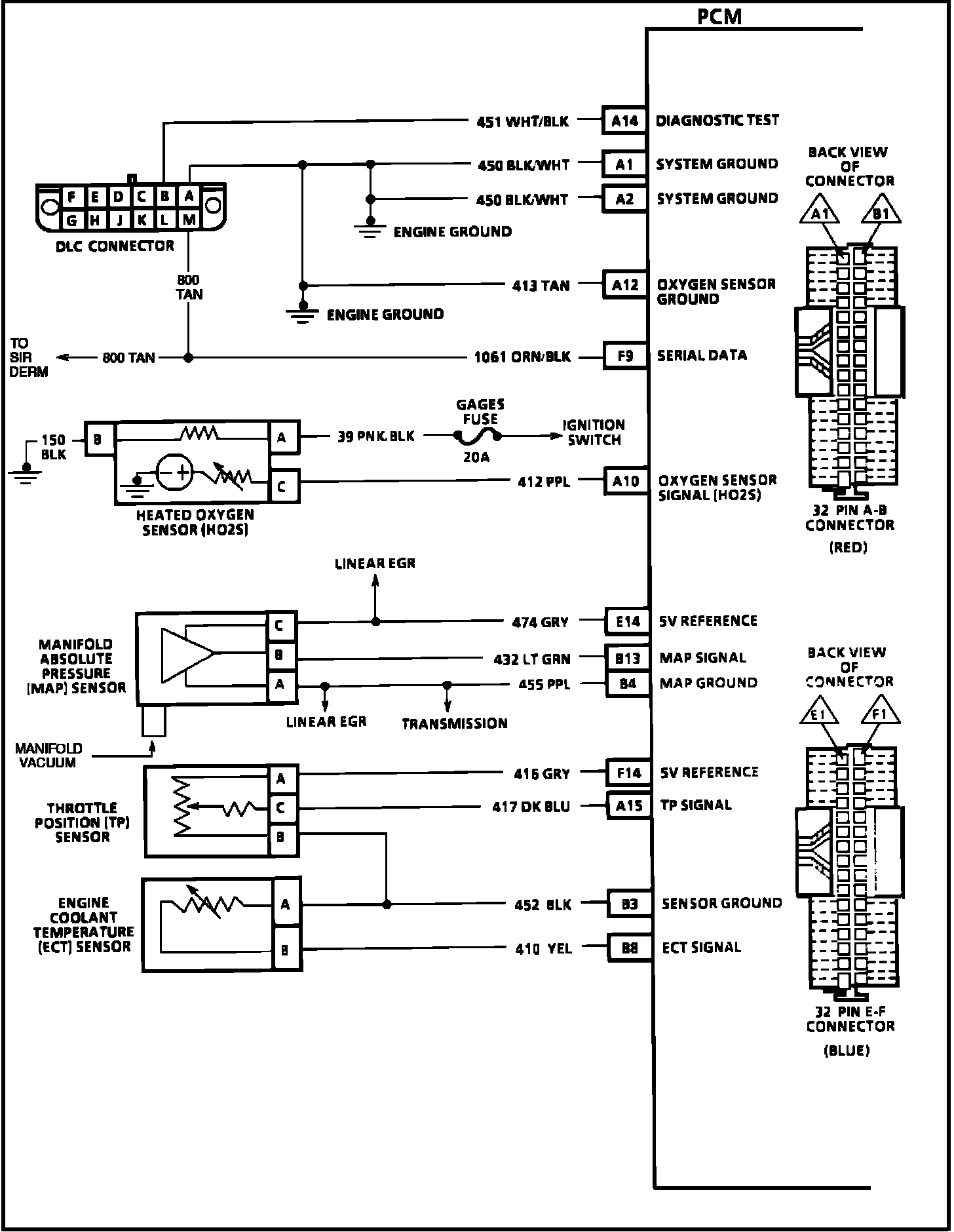
PCM Wiring Diagram (1 Of 5):






A14 = DIAGNOSTIC TEST.
A1 = SYSTEM GROUND.
A2 = SYSTEM GROUND.
A12 = OXYGEN SENSOR GROUND.
F9 = SERIAL DATA.
A10 = HEATED OXYGEN SENSOR (HO2S) SIGNAL.
E14 = +5 VOLT REFERENCE.
B13 = MAP SIGNAL.
B4 = MAP GROUND.
F14 = +5 VOLT REFERENCE.
A15 = TPS SIGNAL.
B3 = SENSOR GROUND.
B8 = ECT SIGNAL.

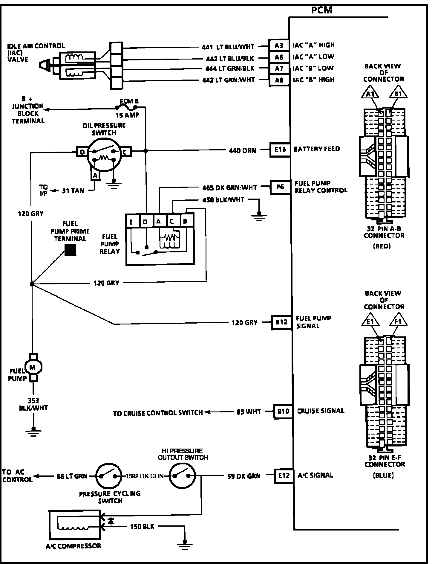
PCM Wiring Diagram (2 Of 5):






A3 = IAC COIL "A" HIGH.
A6 = IAC COIL "A" LOW.
A7 = IAC COIL "B" LOW.
A8 = IAC COIL "B" HIGH
E16 = BATTERY FEED.
F6 = FUEL PUMP RELAY CONTROL.
B12 = FUEL PUMP SIGNAL.
B10 = CRUISE SIGNAL.
E12 = A/C REQUEST SIGNAL.

PCM Wiring Diagram (3 Of 5):






F16 = EVAP. PURGE CONTROL.
E1 = EGR CONTROL.
B4 = SENSOR GROUND.
B16 = PINTLE POSITION SIGNAL.
E14 = 5 VOLT REFERENCE.
F15 = IGNITION FEED.
E15 = IGNITION FEED.
E13 = BRAKE SWITCH SIGNAL.
F13 = VEHICLE SPEED SIGNAL.
F12 = TRANSMISSION OUTPUT SPEED.

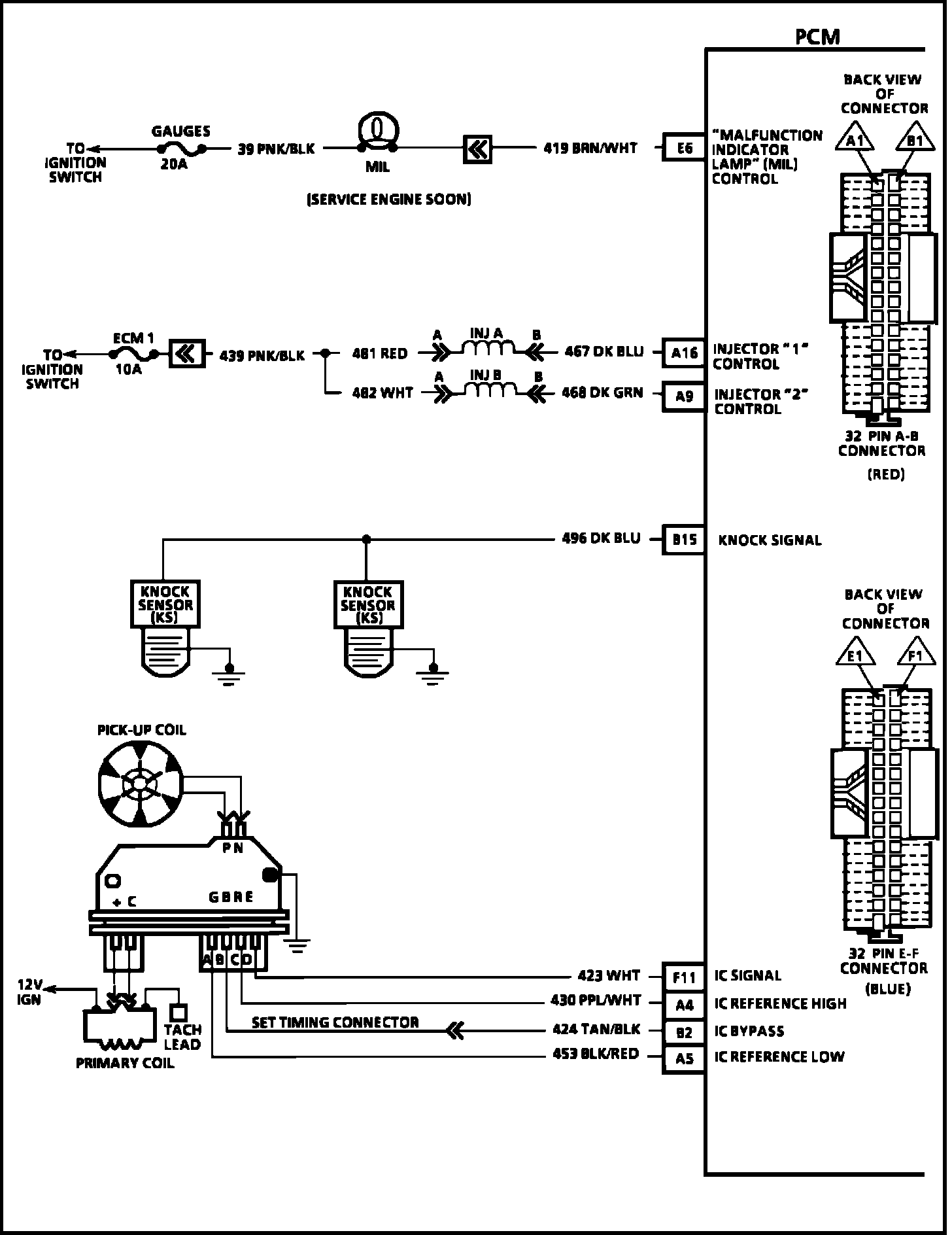
PCM Wiring Diagram (4 Of 5):






E6 = MALFUNCTION INDICATOR LAMP (MIL) CONTROL.
A16 = INJECTOR "1" CONTROL.
A9 = INJECTOR "2" CONTROL.
B15 = KNOCK SIGNAL.
F11 = IC SIGNAL.
A4 = IC REFERENCE HIGH.
B2 = IC BYPASS.
A5 = IC REFERENCE LOW.

PCM Wiring Diagram (5 Of 5):








E10 = TCC SOLENOID.
E2 = 3-2 CONTROL SOLENOID.
E9 = 1-2 SHIFT SOLENOID SIGNAL.
E8 = 2-3 SHIFT SOLENOID SIGNAL.
F7 = PRESSURE CONTROL LOW.
F10 = PRESSURE CONTROL HIGH.
F1 = RANGE SIGNAL "A".
E4 = RANGE SIGNAL "B".
E5 = RANGE SIGNAL "C".
B5 = TRANSMISSION FLUID TEMPERATURE SIGNAL.
B4 = SENSOR GROUND.