DTC 21/31 - Courtesy Lamps Feed
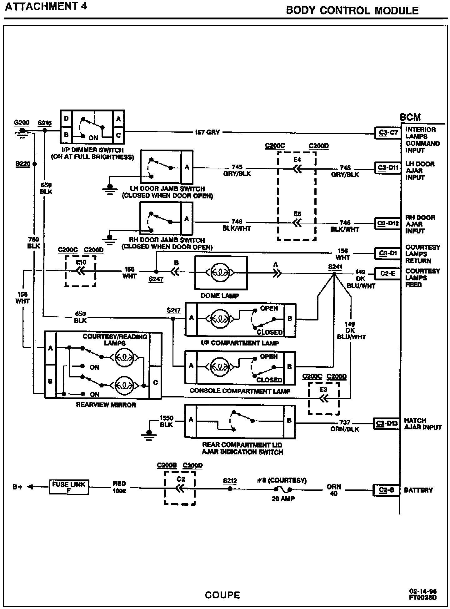
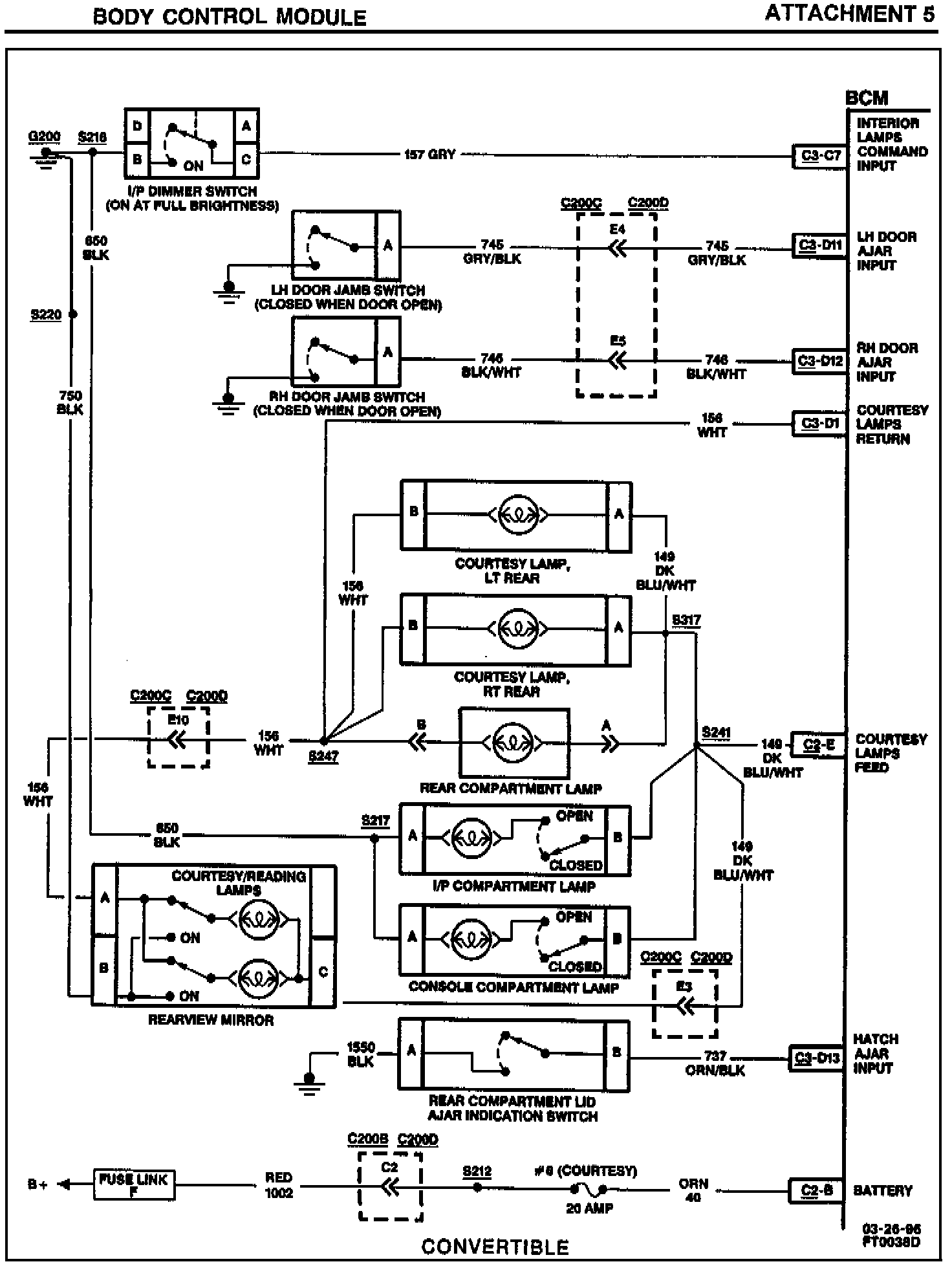
Circuit DescriptionThe BCM provides a 12 volt output to the courtesy lamps on circuit 149 to S241 when commanded by the I/P Dimmer Switch input, the RH or LH Door Jamb Switch inputs, or the Rear Compartment Lid Ajar Indicator Switch input. S241 distributes power to the following on the coupe and convertible models (see Attachments 4 and 5).
Coupe
^ Dome Lamp
^ I/P Compartment Lamp
^ Console Compartment Lamp
^ Courtesy/Reading Lamps
Convertible
^ S317 (RH/LH Rear Courtesy Lamps, Rear Compartment Lamp)
^ I/P Compartment Lamp
^ Console Compartment Lamp
^ Courtesy/Reading Lamps
DTC Will Set When
Circuit 40/1002 is open due to defective Courtesy Fuse 8; harness or connector failure; circuit 149 (Courtesy Lamps Feed) is shorted to ground for greater than 50 milliseconds, while the BCM is attempting to Power this circuit; or BCM is defective.
Action Taken
DTC 21 will set. No courtesy lighting in the vehicle; I/P Dimmer Switch is inoperative. Console Compartment and I/P Compartment Lamps inoperative. BCM will read out a series of flash DTCs upon entering Diagnostic Mode.
DTC Will Clear When
Fault is corrected and DTC memory is cleared.
DTC Chart Test Description
Numbers below refer to the steps in the diagnostic table (see Attachment 6).
1. This step checks for an open COURTESY Fuse 8.
2. If COURTESY fuse 8 is open, this test checks for a short to ground on circuit 40.
3. If COURTESY fuse 8 is OK, this test checks for an open in circuit 40 and circuit 1002.
5. This step checks for a short to ground in circuit 149.
Diagnostic Aids
If the only DTC that flashes is a "History" code (DTC 31), the problem may be intermittent. Try performing the test shown while "wiggling" wiring and connectors; this can often cause the fault to appear. Check for poor connections at the BCM connector, which could cause an open or an intermittent fault. Refer to "Intermittent/History" DTCs near the beginning of this Section.