Operation CHARM: Car repair manuals for everyone.
Manuals through 2025 now available!

Our trusted friends have launched a new website named LEMON, which has newer manuals. It also contains all the CHARM manuals.

LEMON is the spiritual successor to CHARM, I recommend you try it!

Link: lemon-manuals.la or lemon-manuals.org.ua

(Some people have issue connecting. LEMON is investigating. For now, use Firefox or change your DNS server)

Or, hide this message: temporarily or permanently

PNP Switch Check

Diagnostic Chart:




Diagnostic Chart:




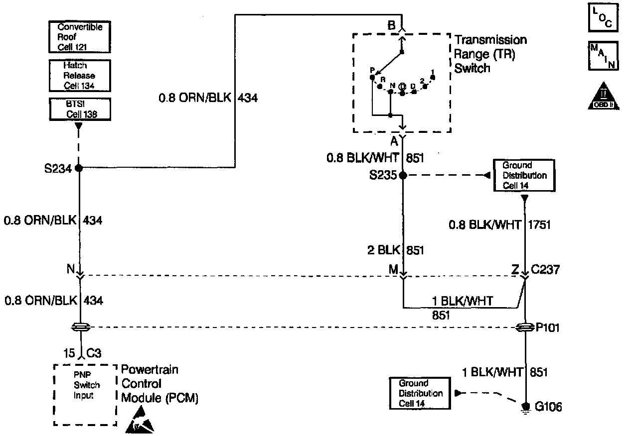
Wiring Diagram:







CIRCUIT DESCRIPTION

The Park/Neutral Position (PNP) switch contacts are closed to ground in park and neutral. The PCM applies a voltage (about 12.0 Volts) to the switch. When the gear selector is in park or neutral the PNP switch is closed and the PCM senses low signal voltage (low engine load). When the gear selector is in reverse or a drive range, the PNP switch opens, and the PCM senses high signal voltage (high engine load). The PCM will increase the idle air rate to compensate for the additional load on the engine when the transmission is in gear.

Some of the PCMs other uses for the PNP signal are:

^ Vehicle Speed Sensor (VSS) diagnostics

^ Exhaust Gas Recirculation (EGR) operation

DIAGNOSTIC AIDS

^ A PNP switch that does not close or an open circuit may cause the engine idle speed to drop when the vehicle is shifted into gear.

^ A switch that will not open or the signal circuit shorted to ground will cause the EGR system to be inoperative, possibly resulting in excessive spark knock.

^ Inspect all related wiring and connectors including the connections at the PCM. These may cause an intermittent malfunction. Check for damaged, corroded or pushed out terminals.