Operation CHARM: Car repair manuals for everyone.
Manuals through 2025 now available!

Our trusted friends have launched a new website named LEMON, which has newer manuals. It also contains all the CHARM manuals.

LEMON is the spiritual successor to CHARM, I recommend you try it!

Link: lemon-manuals.la or lemon-manuals.org.ua

(Some people have issue connecting. LEMON is investigating. For now, use Firefox or change your DNS server)

Or, hide this message: temporarily or permanently

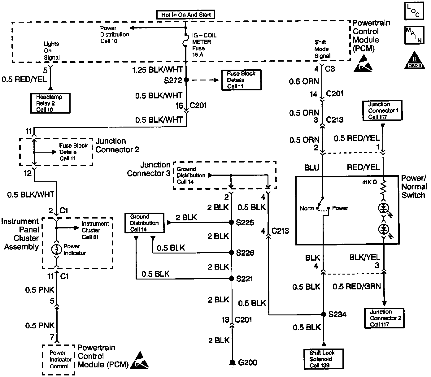
Power Indicator Does Not Light















Circuit Description
When the ignition switch turns ON, the Powertrain Control Module (PCM) performs a three second POWER indicator bulb check. The PCM performs the bulb check by grounding the POWER indicator control circuit. The Power/Normal switch button grounds the shift mode signal circuit to the PCM when the Power/Normal switch sets to POWER. The above condition causes the PCM to ground the POWER indicator control circuit. Grounding the POWER indicator control circuit turns on the POWER indicator lamp located in the I/P gauge cluster. The POWER indicator informs the driver that the PCM is using the Power gear shift schedule (delaying upshifting for improved acceleration). The PCM dims the POWER indicator lamp by adding additional internal resistance to the POWER indicator control output circuit when both of the following conditions occur:
^ The POWER indicator remains on.
^ The parking lamps/headlamp remain on.

Dimming the POWER indicator lamp reduces excessive glare to the driver at night. The following conditions occur after the Power/Normal switch button sets to NORMAL:
1. The Power/Normal switch button removes a path to ground to the shift mode signal circuit.
2. The PCM turns off the POWER indicator lamp.
3. The PCM uses the Normal gear shift schedule (early upshifting for improved fuel economy).

Diagnostic Aids
Inspect for the following conditions:
^ An open POWER indicator lamp bulb filament.
^ An open IG COIL fuse
^ A faulty Power/Normal switch (always open)
^ A reduced ground (G200)
^ An open circuit between the PCM and the I/P gauge cluster
^ A damaged I/P gauge cluster printed circuit
^ A faulty PCM
The following conditions may cause an intermittent condition:
^ A reduced connection
^ Rubbed through wire insulation
^ A broken wire inside the insulation
Before replacing components, inspect the inline harness connector terminals for the following conditions:
^ Reduced connections
^ Backed out terminals
^ Improper mating
^ Broken locks
^ Improperly formed or damaged terminals
^ Reduced terminal-to-wire connections.
Repeat the Powertrain OBD System Check after making repairs in order to ensure that the system functions normally.

Test Description
The numbers below refer to the step numbers on the diagnostic table.
1. The Powertrain OBD System Check prompts the technician to complete some basic checks and store the freeze frame data on the Scan Tool if applicable. The Scan Tool creates an electronic copy of the data taken when the fault occurred. The information then stores in the Scan Tool for later reference.
2. This step verifies that the PCM performs the bulb check.
3. This step tests the integrity of the indicator control circuit.
4. This step inspects for an open bulb filament.
5. This step tests the power source to the I/P gauge cluster.
6. This step tests for an open in the indicator control circuit.
7. This step determines if the PCM responds by turning on the POWER indicator when grounding the POWER signal circuit.
8. This step tests for a reduced ground (G200) to the Power/Normal switch.
9. This step tests for a faulty Power/Normal switch.
See the above figure.
10. This step verifies if the condition relates to a poor connection and not due to a faulty PCM.
18. This step tests for proper operation of the POWER indicator.