Operation CHARM: Car repair manuals for everyone.
Manuals through 2025 now available!

Our trusted friends have launched a new website named LEMON, which has newer manuals. It also contains all the CHARM manuals.

LEMON is the spiritual successor to CHARM, I recommend you try it!

Link: lemon-manuals.la or lemon-manuals.org.ua

(Some people have issue connecting. LEMON is investigating. For now, use Firefox or change your DNS server)

Or, hide this message: temporarily or permanently

Scan Tool Testing and Procedures












Description
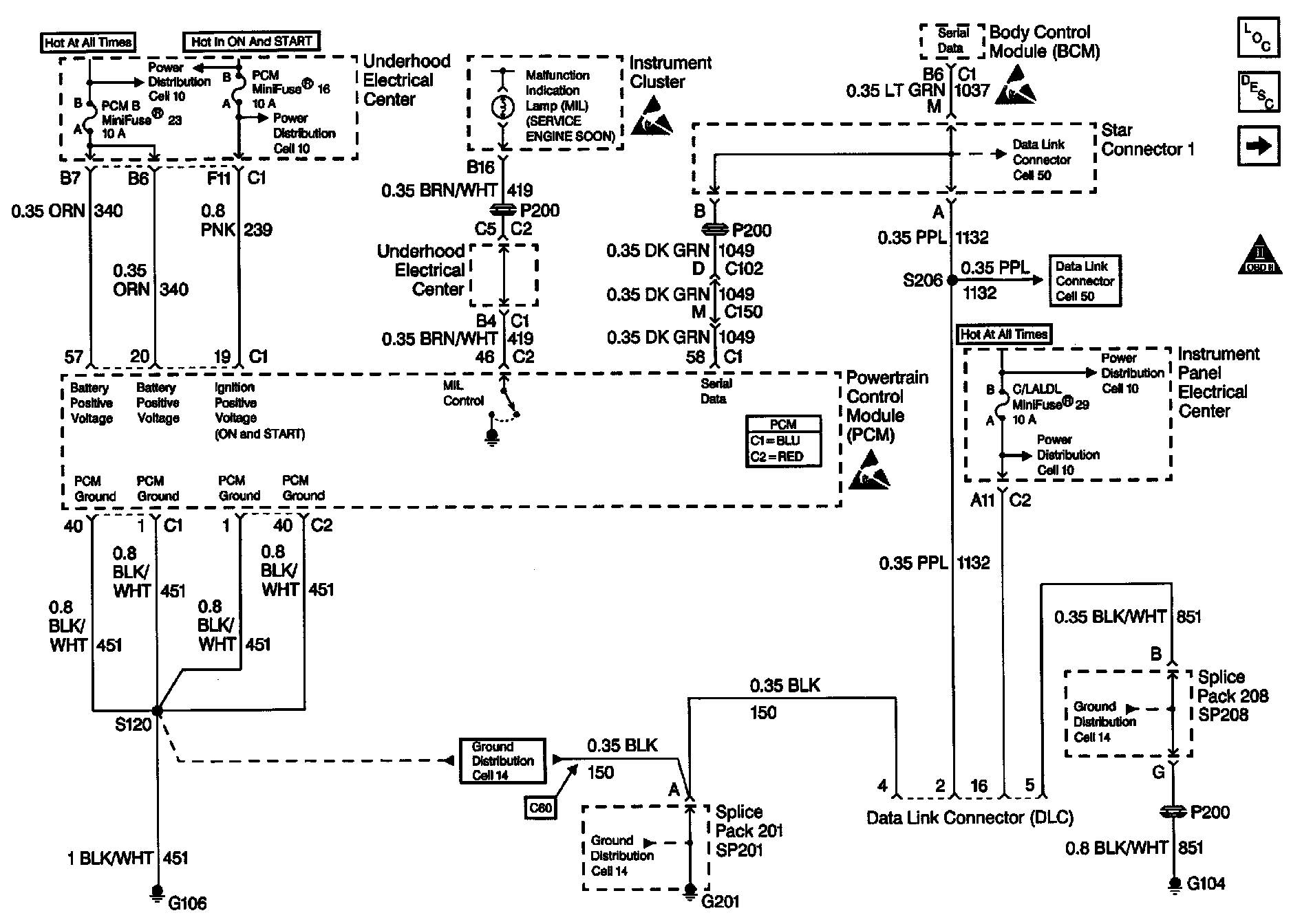
Use a properly functioning scan tool with the diagnostic tables in this section. DO NOT use the Clear Info function unless instructed by a diagnostic procedure.

Diagnostic Aids

Important:
^ Remove any debris from the PCM/TAC module connector surfaces before servicing the PCM/TAC module. Inspect the PCM/TAC module connector gaskets when diagnosing/replacing the modules. Ensure that the gaskets are installed correctly. The gaskets prevent contaminate intrusion into the PCM/TAC modules.
^ For any test that requires probing the PCM or a component harness connector, use the Connector Test Adapter Kit J 35616-A. Using this kit prevents damage to the harness/component terminals.
^ This vehicle, equipped with a Powertrain Control Module (PCM), utilizes an Electrically Erasable Programmable Read Only Memory (EEPROM). Program the new PCM when the diagnostics call for replacement of the PCM.
^ An engine which starts and then stalls is a good indication that a concern with the Vehicle Theft Deterrent system, or the Class 2 circuit, or the Column Lock system exists.

Test Description
The numbers below refer to the step numbers on the diagnostic table.
3. An engine which starts and then stalls is a good indication that a concern with the Vehicle Theft Deterrent system, or the Class 2 circuit, or the Column Lock system exists.
4. An engine that just cranks and does not attempt to start indicates that the PCM is not powered-up.
6. A ground must be available at both terminals for the scan tool to operate.
9. A no start condition occurs when fuse 16 or 23 is open. The MIL is inoperative and the Driver Information Center will display the Reduced Engine Power message.
14. If the test lamp does not illuminate for a circuit, inspect the fuse for being open. If the fuse is open, inspect the circuit for a short to ground.
16. Inspect for an open fuse 29 in the Instrument Panel Electrical Center. If the fuse is open, repair the grounded circuit.