Operation CHARM: Car repair manuals for everyone.
Manuals through 2025 now available!

Our trusted friends have launched a new website named LEMON, which has newer manuals. It also contains all the CHARM manuals.

LEMON is the spiritual successor to CHARM, I recommend you try it!

Link: lemon-manuals.la or lemon-manuals.org.ua

(Some people have issue connecting. LEMON is investigating. For now, use Firefox or change your DNS server)

Or, hide this message: temporarily or permanently

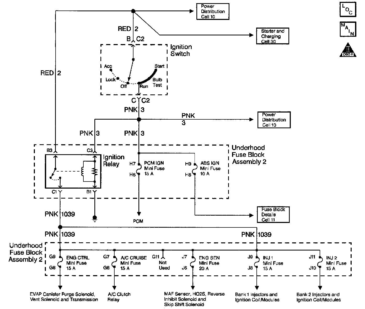
Ignition Relay Diagnosis

Schematic:






CIRCUIT DESCRIPTION
The IGN relay powers the following components
^ Injectors/Ignition coils
^ Transmission
^ A/C system
^ [1][2]EVAP solenoid and EVAP Vent Valve
^ MAF sensor
^ Heated Oxygen Sensors

DIAGNOSTIC AIDS
^ The following may cause an intermittent:
- Poor connections; Refer to Testing for Intermittent and Poor Connections in Diagrams.
- Corrosion
- Mis-routed harness.
- Rubbed through wire insulation.
- Broken wire inside the insulation.
^ For an intermittent, refer to Symptoms. Symptom Related Diagnostic Procedures

TEST DESCRIPTION


Diagnostic Chart (Part 1 Of 2):





Steps 7 - 11:






The numbers below refer to the step numbers on the diagnostic table.
4. This step tests the ignition relay ground circuit.
5. This step isolates the circuit from the IGN relay. All of the circuits at the relay are good if the test lamp illuminates.
8. Inspect the fuses for the IGN relay for being open. If a fuse is open inspect the circuits for a short to ground.
9. Inspect the fuses for the IGN relay for being open. If a fuse is open, inspect the circuits for a short to ground.
11. Remove the underhood electrical center and inspect the circuits that are supplied a voltage by the IGN relay.