Operation CHARM: Car repair manuals for everyone.
Manuals through 2025 now available!

Our trusted friends have launched a new website named LEMON, which has newer manuals. It also contains all the CHARM manuals.

LEMON is the spiritual successor to CHARM, I recommend you try it!

Link: lemon-manuals.la or lemon-manuals.org.ua

(Some people have issue connecting. LEMON is investigating. For now, use Firefox or change your DNS server)

Or, hide this message: temporarily or permanently

General Information

1.3 Liter:




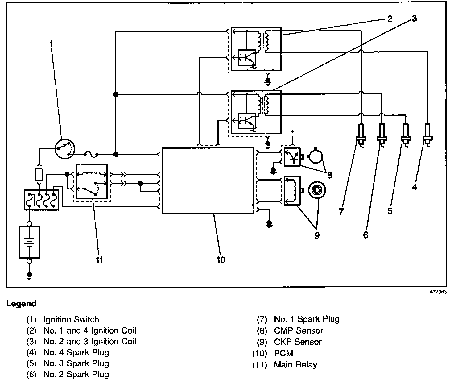
The electronic ignition system used is controlled by the Powertrain Control Module (PCM). The electronic ignition system is composed of the following components:
^ The PCM
^ Two ignition coil assemblies
^ The Crankshaft Position (CKP) sensor
^ The Camshaft Position (CMP) sensor
^ The spark plugs
^ The spark plug (secondary ignition) wires

The electronic ignition system components cannot be disassembled or repaired. A component that is correctly diagnosed as faulty must be replaced as a complete unit.