Operation CHARM: Car repair manuals for everyone.
Manuals through 2025 now available!

Our trusted friends have launched a new website named LEMON, which has newer manuals. It also contains all the CHARM manuals.

LEMON is the spiritual successor to CHARM, I recommend you try it!

Link: lemon-manuals.la or lemon-manuals.org.ua

(Some people have issue connecting. LEMON is investigating. For now, use Firefox or change your DNS server)

Or, hide this message: temporarily or permanently

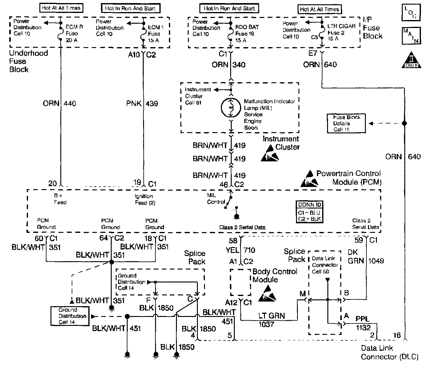
Data Link Connector Diagnosis

Schematic:





CIRCUIT DESCRIPTION
The Data Link Connector (DLC), which is usually located under the instrument panel, allows a scan tool to communicate with the Powertrain Control Module (PCM). The scan tool is able to perform the following operations when connected to the PCM through the data link connector:
^ Identifying stored Diagnostic Trouble Codes (DTCs)
^ Clearing DTCs
^ Performing output control tests
^ Reading serial data

Battery power and ground is supplied for the scan tool through the DLC The Class 2 Serial Data circuit to the DLC allows the PCM to communicate with the scan tool. The Class 2 Serial Data circuit is also used to communicate with the Electronic Brake Control Module (EBCM) and the body control module.

DIAGNOSTIC AIDS
Ensure that the correct application (model year, car line, VIN code) has been selected on the scan tool If communication still cannot be established, try the scan tool on another vehicle to ensure that the scan tool or cables are not the cause of the condition.

An intermittent may be caused by any of the following conditions:
^ A poor connection
^ Rubbed through wire insulation
^ A broken wire inside the insulation

Thoroughly test any circuitry that is suspected of causing the intermittent complaint. Refer to Testing for Intermittent and Poor Connections in Diagrams.

If a repair is necessary, refer to Wiring Repairs or Connector Repairs in Diagrams.


Diagnostic Chart:





TEST DESCRIPTION
The numbers below refer to the step numbers on the diagnostic table:
4. The replacement PCM must be programmed and the Crankshaft Position System Variation Learn procedure must be performed.