Operation CHARM: Car repair manuals for everyone.
Manuals through 2025 now available!

Our trusted friends have launched a new website named LEMON, which has newer manuals. It also contains all the CHARM manuals.

LEMON is the spiritual successor to CHARM, I recommend you try it!

Link: lemon-manuals.la or lemon-manuals.org.ua

(Some people have issue connecting. LEMON is investigating. For now, use Firefox or change your DNS server)

Or, hide this message: temporarily or permanently

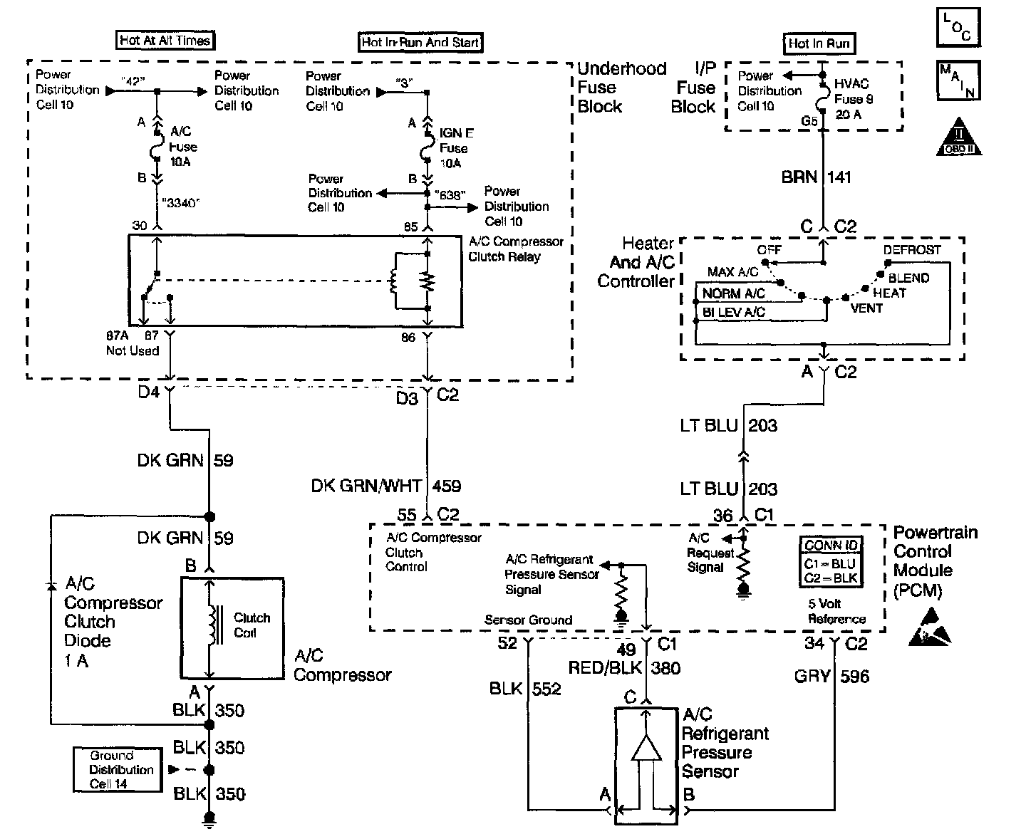
A/C Compressor Control Circuit Diagnosis

Schematic:




CIRCUIT DESCRIPTION
The Powertrain Control Module (PCM) receives an A/C request signal from the A/C selector switch. When A/C is requested, the Powertrain Control Module (PCM) provides a ground path to the A/C clutch relay control circuit. When the relay circuit is grounded, the A/C compressor clutch relay is energized. The PCM delays grounding the relay circuit for 0.3 second, so the PCM can adjust the engine idle RPM for the additional load.

The PCM will temporarily de-energize the A/C compressor clutch relay for one or more of the following conditions:
^ A hot engine restart.
^ A wide open throttle, or TP sensor over 90 percent.
^ Engine RPM more than 6,000 RPM.
^ During an Idle Air Control (IAC) valve reset.

The A/C compressor clutch relay will remain de-energized when one or both of the following conditions exist:
^ A DTC P0530 is set.
^ There is no A/C request signal to the PCM.
Refer to A/C diagnosis for more information on the A/C refrigerant systems.

DIAGNOSTIC AIDS
^ If DTC P0530 is set, do not use this table.
^ An A/C refrigerant pressure outside the range of 43 to 428 psi, will cause the A/C compressor clutch to be disabled by the PCM. Observe the A/C refrigerant pressure parameter on the scan tool for 2 minutes with the engine idling and A/C ON. If pressure goes out of range, refer to System Performance Test in Heating, Ventilation and Air Conditioning. Testing and Inspection

Diagnostic Chart (Part 1 Of 4):




Diagnostic Chart (Part 2 Of 4):




Diagnostic Chart (Part 3 Of 4):




Diagnostic Chart (Part 4 Of 4):





TEST DESCRIPTION
The numbers below refer to the steps on the diagnostic table:
3. This step tests if the A/C compressor clutch is engaged when there is no command to be engaged.
4. This step tests if the A/C compressor clutch is functioning. if the A/C clutch operates, inspect for poor connections throughout the system.
8. The A/C clutch relay is located in the underhood electrical center. This step tests the PCM and the A/C clutch relay control circuit.
13. There should be no A/C request when the HVAC control module is in the OFF position.
14. The A/C request circuit is shorted to a voltage between the A/C high pressure switch and the PCM if the scan tool indicates an A/C request when the switch is disconnected.
18. This step tests for a short to ground on the A/C relay control circuit.
19. This step tests for a short between the A/C relay control circuit and any other circuit in the PCM harness connector.