Operation CHARM: Car repair manuals for everyone.
Manuals through 2025 now available!

Our trusted friends have launched a new website named LEMON, which has newer manuals. It also contains all the CHARM manuals.

LEMON is the spiritual successor to CHARM, I recommend you try it!

Link: lemon-manuals.la or lemon-manuals.org.ua

(Some people have issue connecting. LEMON is investigating. For now, use Firefox or change your DNS server)

Or, hide this message: temporarily or permanently

Electrical Diagrams




Data Communication Schematics

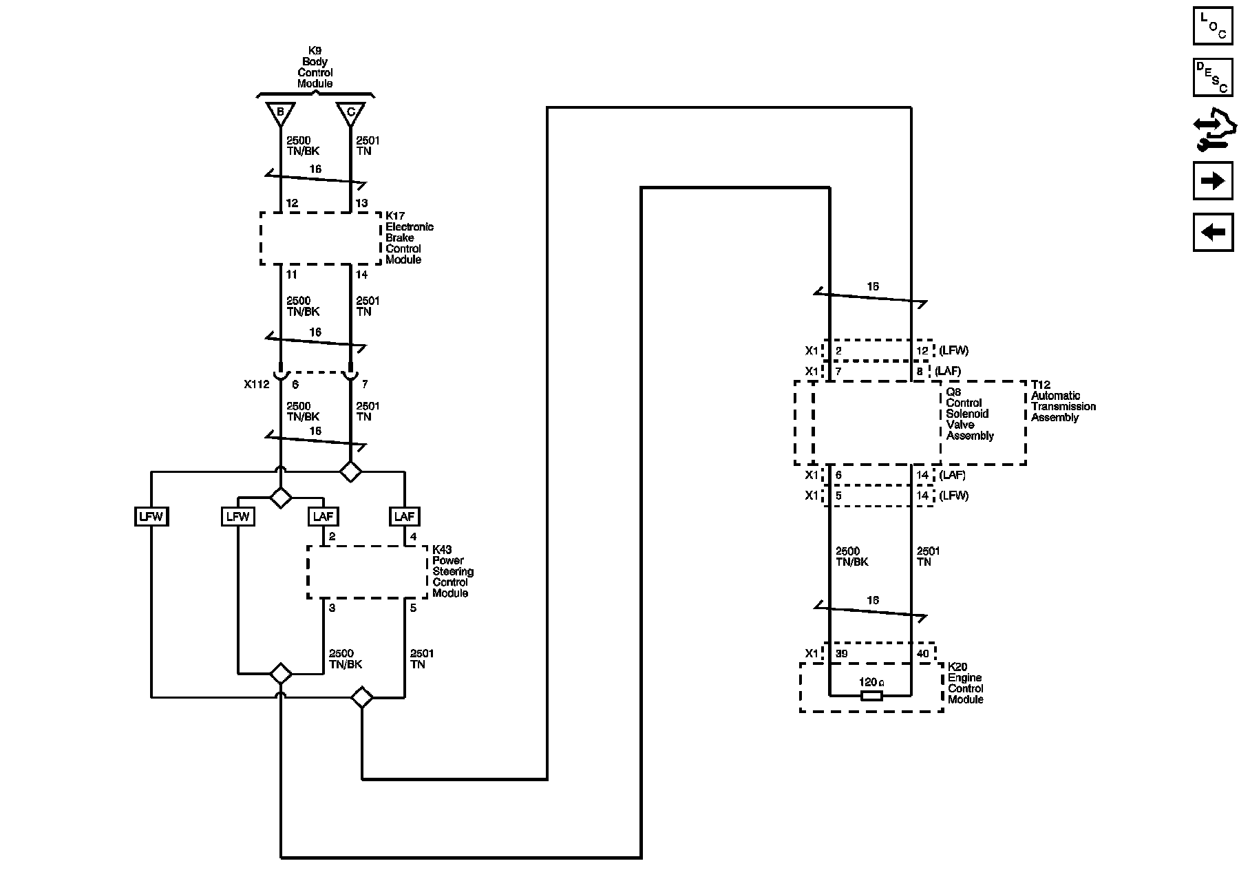
Low Speed GMLAN (1 of 2)





Low Speed GMLAN (2 of 2)





High Speed GMLAN (1 of 2)





High Speed GMLAN (2 of 2)





Enable Serial Data





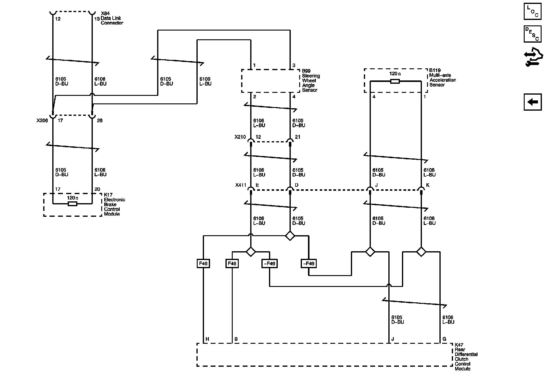
BCM Linear Interconnect Network (LIN) Bus 1, 2, 3, 4 and Memory Seat LIN Bus





Radio/HVAC Linear Interconnect Network (LIN) Bus and CAN Graphical Interface





Chassis Expansion Bus