Operation CHARM: Car repair manuals for everyone.
Manuals through 2025 now available!

Our trusted friends have launched a new website named LEMON, which has newer manuals. It also contains all the CHARM manuals.

LEMON is the spiritual successor to CHARM, I recommend you try it!

Link: lemon-manuals.la or lemon-manuals.org.ua

(Some people have issue connecting. LEMON is investigating. For now, use Firefox or change your DNS server)

Or, hide this message: temporarily or permanently

Description - Monitored Systems







DESCRIPTION - MONITORED SYSTEMS

There are new electronic circuit monitors that check fuel, emission, engine and ignition performance. These monitors use information from various sensor circuits to indicate the overall operation of the fuel, engine, ignition and emission systems and thus the emissions performance of the vehicle.

The fuel, engine, ignition and emission system monitors do not indicate a specific component problem. They do indicate that there is an implied problem within one of the systems and that a specific problem must be diagnosed.

If any of these monitors detect a problem affecting vehicle emissions, the Malfunction Indicator Lamp (MIL) will be illuminated. These monitors generate Diagnostic Trouble Codes that can be displayed with the a scan tool.

The following is a list of the system monitors:

- EGR Monitor
- Misfire Monitor
- Fuel System Monitor
- Oxygen Sensor Monitor
- Oxygen Sensor Heater Monitor
- Catalyst Monitor
- Evaporative Vacuum Leak Detection System Monitor

Following is a description of each system monitor and its DTC.


OXYGEN SENSOR (O2S) MONITOR

DESCRIPTION - Effective control of exhaust emissions is achieved by an oxygen feedback system. The most important element of the feedback system is the O2S. The O2S is located in the exhaust path. Once it reaches operating temperature 300° to 350°C (572° to 662°F), the sensor generates a voltage that is inversely proportional to the amount of oxygen in the exhaust. When there is a large amount of oxygen in the exhaust caused by a lean condition, misfire or exhaust leak, the sensor produces a low voltage, below 450mV. When the oxygen content is lower, caused by a rich condition, the sensor produces a higher voltage, above 450mV.

The information obtained by the sensor is used to calculate the fuel injector pulse width. The PCM is programmed to maintain the optimum air/fuel ratio. At this mixture ratio, the catalyst works best to remove hydrocarbons (HC), carbon monoxide (CO) and nitrous oxide (NOx) from the exhaust.

The O2S is also the main sensing element for the EGR, Purge System, and Catalyst and Fuel Monitors.

The O2S may fail in any or all of the following manners:

- Slow response rate (Big Slope)
- Reduced output voltage (Half Cycle)
- Heater Performance
- Dynamic shift
- Shorted or open circuits

Slow Response Rate (Big Slope) - Response rate is the time required for the sensor to switch from lean to rich signal output once it is exposed to a richer than optimum air/fuel mixture or vice versa. As the PCM adjusts the air/fuel ratio, the sensor must be able to rapidly detect the change. As the sensor ages, it could take longer to detect the changes in the oxygen content of the exhaust gas. The rate of change that an oxygen sensor experiences is called 'Big Slope'. The PCM checks the oxygen sensor voltage in increments of a few milliseconds.

Reduced Output Voltage (Half Cycle) - The output voltage of the O2S ranges from 0 to 1 volt. A good sensor can easily generate any output voltage in this range as it is exposed to different concentrations of oxygen. To detect a shift in the air/fuel mixture (lean or rich), the output voltage has to change beyond a threshold value. A malfunctioning sensor could have difficulty changing beyond the threshold value. Many times, the condition is only temporary and the sensor will recover. Under normal conditions the voltage signal surpasses the threshold and a counter is incremented by one. This is called the Half Cycle Counter.

OPERATION - As the Oxygen Sensor signal switches, the PCM monitors the half cycle and big slope signals from the oxygen sensor. If during the test neither counter reaches a predetermined value, a malfunction is entered and a Freeze Frame is stored. Only one counter reaching its predetermined value is needed for the monitor to pass.

The Oxygen Sensor Signal Monitor is a 2 trip monitor that is tested only once per trip. When the Oxygen Sensor fails the test in two consecutive trips, the MIL is illuminated and a DTC is set. The MIL is extinguished when the Oxygen Sensor monitor passes in three consecutive trips. The DTC is erased from memory after 40 consecutive warm-up cycles without test failure.

OXYGEN SENSOR HEATER MONITOR

DESCRIPTION - If the Oxygen Sensor (O2S) DTC as well as a O2S heater DTC is present, the O2S Heater DTC MUST be repaired first. After the O2S Heater is repaired, verify that the sensor circuit is operating correctly.

Note: The O2S Heaters are kept off at coolant temperatures below 20°C (68°F) and at high engine rpm in order to avoid damaging the heaters. The voltage reading taken from the O2S are very temperature sensitive. The readings taken from the O2S are not accurate below 300°C (572°F). Heating the O2S is done to allow the engine controller to shift to closed loop control as soon as possible. The heating element used to heat the O2S must be tested to ensure that it is heating the sensor properly. The heater resistance is checked by the PCM almost immediately after the engine is started. The same O2S heater return pin used to read the heater resistance is capable of detecting an open, shorted high or shorted low circuit.

OPERATION - The Oxygen Sensor Heater Monitor begins after the ignition has been turned OFF and the O2 sensors have cooled. As the sensor cools down, the resistance increases and the PCM reads the increase in voltage. Once voltage has increased to a predetermined amount, higher than when the test started, the oxygen sensor is cool enough to test heater operation.

When the oxygen sensor is cool enough, the PCM provides a ground path for the O2S heater circuit. Voltage to the O2 sensor begins to increase the temperature. As the sensor temperature increases, the internal resistance decreases.

The heater elements are tested each time the engine is turned OFF if all the enabling conditions are met. If the monitor fails, the PCM stores a maturing fault and a Freeze Frame is entered. If two consecutive tests fail, a DTC is stored. Because the ignition is OFF, the MIL is illuminated at the beginning of the next key cycle, after the 2nd failure.

EGR MONITOR

The Powertrain Control Module (PCM) performs an on-board diagnostic check of the EGR system.

The EGR monitor is used to test whether the EGR system is operating within specifications. The diagnostic check activates only during selected engine/driving conditions. When the conditions are met, the EGR is turned off (solenoid de-energized) and the O2S compensation control is monitored. Turning off the EGR shifts the air/fuel ratio in the lean direction. The O2S data should indicate an increase in the O2 concentration in the combustion chamber when the exhaust gases are no longer recirculated. While this test does not directly measure the operation of the EGR system, it can be inferred from the shift in the O2S data whether the EGR system is operating correctly. Because the O2S is being used, the O2S test must pass its test before the EGR test. This monitor also looks at EGR linear potentiometer for feedback.

MISFIRE MONITOR

Excessive engine misfire results in increased catalyst temperature and causes an increase in HC emissions. Severe misfires could cause catalyst damage. To prevent catalytic convertor damage, the PCM monitors engine misfire.

The Powertrain Control Module (PCM) monitors for misfire during most engine operating conditions (positive torque) by looking at changes in the crankshaft speed. If a misfire occurs, the speed of the crankshaft will vary more than normal.

FUEL SYSTEM MONITOR

The PCM is programmed to maintain the optimum air/fuel ratio. This is done by making short term corrections in the fuel injector pulse width based on the O2S output. The programmed memory acts as a self-calibration tool that the engine controller uses to compensate for variations in engine specifications, sensor tolerances and engine fatigue over the life span of the engine. By monitoring the actual air/fuel ratio with the O2S (short term) and multiplying that with the program long term (adaptive) memory calculation, then comparing that to the limit, it can be determined whether it will pass an emissions test. If a malfunction occurs such that the PCM cannot maintain the optimum air/fuel ratio, then the MIL will be illuminated.

CATALYST MONITOR

DESCRIPTION - To comply with clean air regulations, vehicles are equipped with catalytic converters. These converters reduce the emission of hydrocarbons, oxides of nitrogen and carbon monoxide.

Normal vehicle miles or engine misfire can cause a catalyst to decay. A meltdown of the ceramic core can cause a restriction of the exhaust. This can increase vehicle emissions and deteriorate engine performance, driveability and fuel economy.

The catalyst monitor uses dual oxygen sensors (O2Ss) to monitor the efficiency of the converter. The dual O2S strategy is based on the fact that as a catalyst deteriorates, its oxygen storage capacity and its efficiency are both reduced. By monitoring the oxygen storage capacity of a catalyst, its efficiency can be indirectly calculated. The upstream O2S is used to detect the amount of oxygen in the exhaust gas before the gas enters the catalytic converter. The PCM calculates the air/fuel mixture from the output of the O2S. A low voltage indicates high oxygen content (lean mixture). A high voltage indicates a low content of oxygen (rich mixture).

When the upstream O2S detects a high oxygen condition, there is an abundance of oxygen in the exhaust gas. A functioning converter would store this oxygen so it can use it for the oxidation of HC and CO. As the converter absorbs the oxygen, there will be a lack of oxygen downstream of the converter. The output of the downstream O2S will indicate limited activity in this condition.

As the converter loses the ability to store oxygen, the condition can be detected from the behavior of the downstream O2S. When the efficiency drops, no chemical reaction takes place. This means the concentration of oxygen will be the same downstream as upstream. The output voltage of the downstream O2S copies the voltage of the upstream sensor. The only difference is a time lag (seen by the PCM) between the switching of the O2Ss.

To monitor the system, the number of lean-to-rich switches of upstream and downstream O2Ss is counted. The ratio of downstream switches to upstream switches is used to determine whether the catalyst is operating properly. An effective catalyst will have fewer downstream switches than it has upstream switches i.e., a ratio closer to zero. For a totally ineffective catalyst, this ratio will be one-to-one, indicating that no oxidation occurs in the device.

The system must be monitored so that when catalyst efficiency deteriorates and exhaust emissions increase to over the legal limit, the MIL will be illuminated.

OPERATION - To monitor catalyst efficiency, the PCM expands the rich and lean switch points of the heated oxygen sensor. With extended switch points, the air/fuel mixture runs richer and leaner to overburden the catalytic converter. Once the test is started, the air/fuel mixture runs rich and lean and the O2S switches are counted. A switch is counted when an oxygen sensor signal goes from below the lean threshold to above the rich threshold. The number of Rear O2S switches is divided by the number of Front O2S switches to determine the switching ratio.

The test runs for 20 seconds. As catalyst efficiency deteriorates over the life of the vehicle, the switch rate at the downstream sensor approaches that of the upstream sensor. If at any point during the test period the switch ratio reaches a predetermined value, a counter is incremented by one. The monitor is enabled to run another test during that trip. When the test fails three times, the counter increments to three, a malfunction is entered, and a Freeze Frame is stored. When the counter increments to three during the next trip, the code is matured and the MIL is illuminated. If the test passes the first, no further testing is conducted during that trip.

The MIL is extinguished after three consecutive good trips.

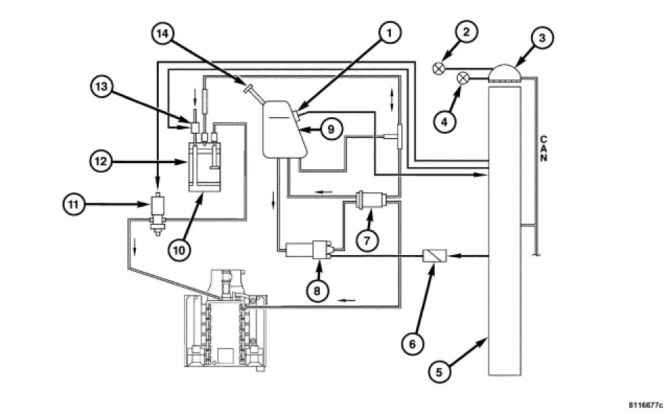
EVAPORATIVE VACUUM LEAK DETECTION SYSTEM





The Evaporative Vacuum Leak Detection (EVLD) system has replaced the leak detection pump as the method of evaporative system leak detection. This is to detect a leak equivalent to a 0.5 mm (0.020 in.) hole. This system has the capability to detect holes of this size very dependably. In addition to the detection of very small leaks, this system has the capability of detecting medium as well as large evaporative system leaks.

The EVLD system incorporates the EVAP Purge Hoses, EVAP Canister, fuel tank, fuel filler neck and fuel filler cap with the Charcoal Canister Shutoff Valve, EVAP Purge Solenoid, PCM and engine vacuum to detect a leak in the purge system.

The PCM seals the Charcoal Canister Shutoff Valve and opens the EVAP Purge Solenoid to perform the 3-stage leak test after the following conditions have been met:

- Battery voltage > 11 volts
- Engine running for approximately 16 minutes
- Engine idling
- Vehicle at rest
- Emission controls in closed loop
- Intake air temperature less than 45°C (113°F)
- Engine coolant temperature at startup < 100°C (212°F)
- Engine load < 35%
- Transmission in Drive or Reverse
- Secondary air injection not active
- Atmospheric pressure > 780 hPa (11.31 psi) i.e., altitude > 8200 feet
- Low purge canister activity
- Fuel tank level between 1/4 and 3/4
- No excessive fuel slosh in the fuel tank
- No fault in the Charcoal Canister Shutoff Valve, EVAP Purge Solenoid, or Fuel Tank Pressure Sensor
- No leak in the ORVR Pressure Relief Valve

The leak test consists of three successive tests that are dependent on the previous test passing. If one test fails, the next test will not be run. The major leak test begins by closing the Charcoal Canister Shutoff Valve and opening the EVAP Purge Solenoid to allow engine vacuum to build to 6 mbar (2.4 inH2O), as measured by the Fuel Tank Pressure Sensor, in the fuel tank within approximately 12 seconds. If there is no vacuum buildup in the fuel tank, there is a major leak present, the leak test is aborted, the Low Fuel Warning Indicator is illuminated in the instrument cluster and a DTC is stored in the PCM.

If the major leak test passes, the EVAP Purge Solenoid is closed when vacuum inside the fuel tank reaches approximately 6 mbar (2.4 inH2O) and the vacuum is analyzed for approximately 30 seconds. The vacuum must not drop by more than 0.3 to 0.5 mbar (0.12 to 0.2 inH2O), depending on the fuel level in the fuel tank, during the 30 second time period. If there is a minor leak, the leak test is aborted and a DTC is stored in the PCM. The leak test will be aborted if an excessive lean correction occurs during vacuum buildup.

If the minor leak test passes, the micro leak test initiates by again bringing the vacuum in the fuel tank up to approximately 6 mbar (2.4 inH2O). Once the vacuum in the fuel tank is re-established, the EVAP Purge Solenoid is closed. The vacuum must not drop by more than 0.1 to 0.15 mbar (0.04 to 0.06 inH2O), depending on the fuel level in the fuel tank, per second. If the vacuum drops more rapidly, a DTC is stored in the PCM. The leak test will be aborted if an excessive lean correction occurs during vacuum buildup.

When the leak test is complete, the EVAP Purge Solenoid is opened and the purge control system returns to normal operation.