Operation CHARM: Car repair manuals for everyone.
Manuals through 2025 now available!

Our trusted friends have launched a new website named LEMON, which has newer manuals. It also contains all the CHARM manuals.

LEMON is the spiritual successor to CHARM, I recommend you try it!

Link: lemon-manuals.la or lemon-manuals.org.ua

(Some people have issue connecting. LEMON is investigating. For now, use Firefox or change your DNS server)

Or, hide this message: temporarily or permanently

Repair Procedure

This procedure involves the installation of an electric fuel pump, control module, and fuel reservoir filter.

A. Instrument Panel Overlay Harness PN 4362699

1. Remove instrument panel left lower trim panel, remove engine cover and disconnect the battery.

FIGURE 1-A - BULKHEAD CONNECTOR AS INSTALLED (ENGINE COMPARTMENT SIDE):




2. Mark and drill a 1" diameter hole located 1" to the driver's side of the bulkhead connector in the engine compartment (Figure 1-A). Drill from the engine compartment side through the instrument panel side making sure there are no obstructions.
3. Install instrument panel overlay harness, PN 4362699, from the instrument panel side to the engine compartment side and seat grommet in the newly drilled hole.

FIGURE 1-B:




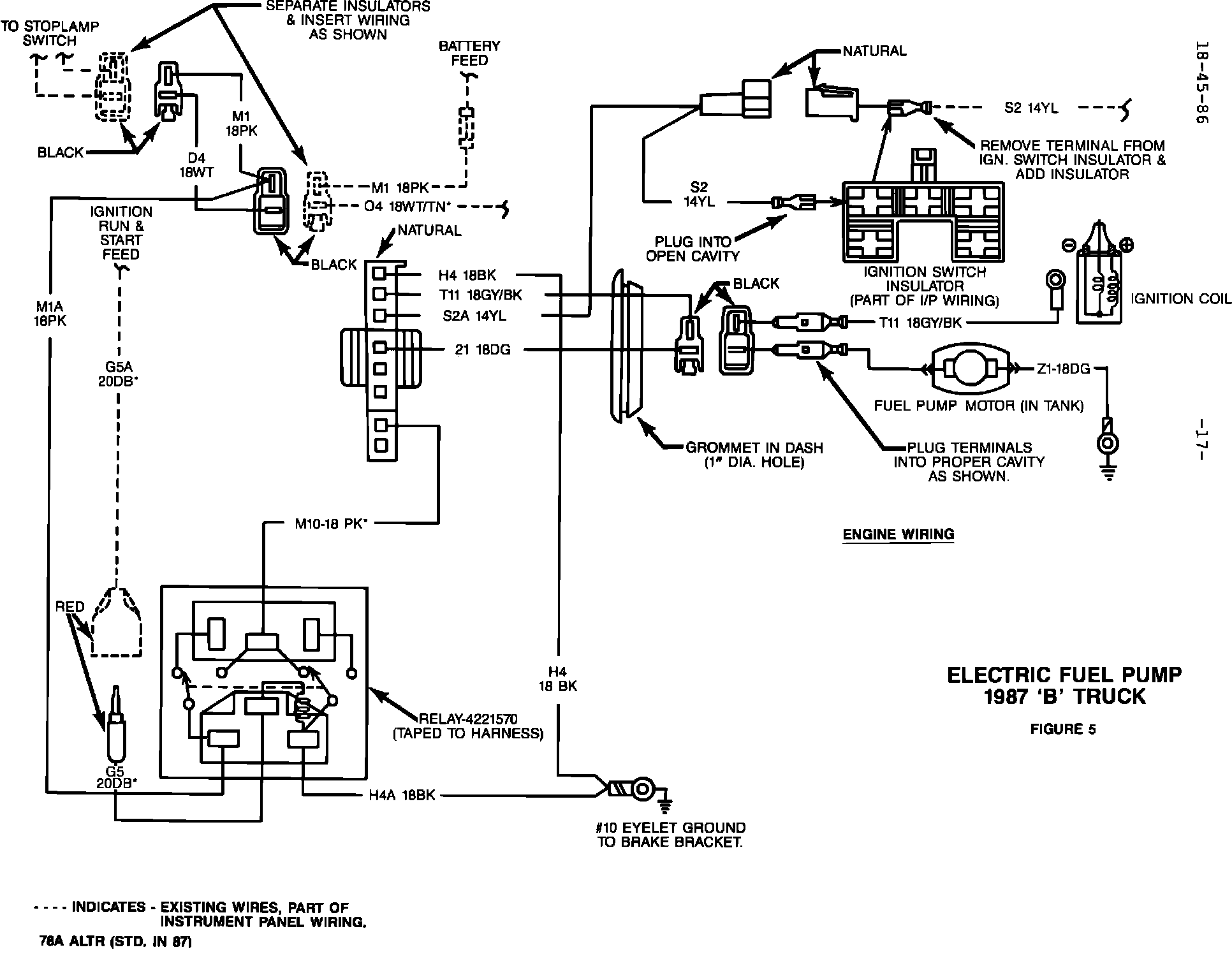
FIGURE 5 - ELECTRIC FUEL PUMP 1987 "B" TRUCK:




4. Secure the bare eyelet ground terminal (black wire) from instrument panel overlay harness, PN 4362699, with screw, PN 9414722, to the back of the brake bracket (Figures 1-B and 5).

NOTE: CERTAIN VEHICLES ARE ALREADY EQUIPPED WITH THE GROUND SCREW. IF SO, DISCARD THE SUPPLIED SCREW.

FIGURE 1-C - INSTRUMENT PANEL WIRING:




FIGURE 5 - ELECTRIC FUEL PUMP 1987 "B" TRUCK:




5. Disconnect the arced grey 5-way ignition switch connectors and remove the yellow wire from the instrument panel side (Figure 1-C). Install this just-removed wire into the natural colored 1-way male connector supplied with the instrument panel overlay harness, PN 4362699 (Figure 5).

NOTE: DISCONNECT MALE INSULATOR FROM FEMALE INSULATOR PRIOR TO INSERTION OF TERMINAL.

FIGURE 1-C - INSTRUMENT PANEL WIRING:




FIGURE 1-D:




FIGURE 5 - ELECTRIC FUEL PUMP 1987 "B" TRUCK:




6. Install the bare terminal of the yellow wire from the instrument panel overlay harness, PN 4362699, into the vacated cavity in the ignition switch connector. Reconnect the natural colored 1-way connectors and the ignition switch connectors (Figures 1-C, 1-D and 5).

FIGURE 1-E - TYPICAL CONTROL MODULE MOUNTING:




7. Connect the control (auto shut down) module, PN 5226640, to the natural colored 8-way connector from the instrument panel overlay harness, PN 4362699. Secure the module onto the main instrument panel wiring harness with a tie wrap, PN 6015756, close to the bulkhead connector (Figure 1-E).

FIGURE 1-D:




FIGURE 5 - ELECTRIC FUEL PUMP 1987 "B" TRUCK:




8. Disconnect the black 2-way connectors joining the stop lamp wiring harness with the instrument panel wiring harness. Insert the black 2-way connectors from the instrument panel overlay harness, PN 4362699, into the just-disconnected stop lamp and instrument panel wiring connectors (Figures 1-D and 5).

9. Locate the red mold candelabrum connector from the instrument panel wiring harness. Connect the red mold bullet terminal (ignition feed) from the instrument panel overlay harness, PN 4362699, to the candelabrum connector (Figures 1-D and 5).

NOTE: CANDELABRUM CONNECTOR MAY HAVE 0, 1, OR 2 WIRES CONNECTED TO IT, DEPENDENT ON VEHICLE HAVING REAR WINDOW DEFROSTER AND/OR SPEED CONTROL. REGARDLESS, CONNECT BULLET TERMINAL FROM INSTRUMENT PANEL OVERLAY HARNESS, PN 4362699, TO ANY OPEN CAVITY ON CANDELABRUM CONNECTOR.

10. Install the ignition switch protection relay, PN 4221570, to the instrument panel overlay harness, PN 4362699, and tape to harness (Figures 1-D and 5).
11. Secure the instrument panel overlay harness, PN 4362699, using tie wrap, PN 6015756, to keep it clear of any possible interferences. Replace the instrument panel left lower trim panel.

FIGURE 2-A:




B. Engine Compartment Harness PN 4362295

1. Install the bare eyelet terminal of the overlay harness, PN 4362295, to the negative terminal of the ignition coil (Figure 2-A).

FIGURE 2-B:




2. Route and secure the engine overlay harness, PN 4362295, along the existing main engine wiring harness using the existing wiring clips and two tie wraps, PN 6015756 (Figure 2-B).

FIGURE 2-C - ENGINE COMPARTMENT WIRING:




3. Route and secure the engine overlay harness, PN 4362295, along the existing headlamp-to-dash main engine wiring harness to the bulkhead area using the existing wiring clips and three tie wraps, PN 6015756 (Figure 2-C). Loop and tape any excess wire of the engine overlay harness.

FIGURE 2-C - ENGINE COMPARTMENT WIRING:




FIGURE 5 - ELECTRIC FUEL PUMP 1987 "B" TRUCK:




4. Coat the bare blade terminal of the engine overlay harness, PN 4362295, liberally with Mopar Multi-Purpose Grease, PN 4318063, and snap into black 2-way female connector located on engine side of the instrument panel overlay harness, PN 4362699 (Figures 2-C and 5).

NOTE: DISCONNECT FEMALE CONNECTOR FROM MALE CONNECTOR PRIOR TO INSERTION OF TERMINAL, AND BE SURE THAT BLACK WIRE OF ENGINE HARNESS MATES WITH BLACK WIRE OF INSTRUMENT PANEL OVERLAY HARNESS.
C. In-Tank Fuel Pump Installation

1. Remove the fuel tank gauge unit from the fuel tank per service manual procedure and discard. Install the new seal and gauge/pump unit from the applicable kit. Use extreme caution to protect the float and gauge assembly during installation into the fuel tank.

2. With the fuel tank partially raised, connect the fuel tank vent hose, fuel return, and fuel supply hoses. Secure the hoses with the hose clamps provided.

3. Feed red and yellow molds of body wiring harness, PN 4362293, through slot in the crossmember. Remove existing screw for gauge unit ground. Install eyelet terminal of harness, PN 4362293 (and ground eyelet terminal of 35 gallon tank gauge/pump unit), and torque ground screw to 35 inch pounds.

CAUTION: GROUND SCREW MUST BE TIGHTENED SECURELY TO OPERATE ELECTRIC PUMP AND GAUGE UNIT.

FIGURE 3-A - 35 GALLON TANK:




FIGURE 3-B - 22 GALLON TANK:




Install red mold of body harness, PN 4362293, onto red stud of gauge/pump unit. Install yellow mold of harness, PN 4362293, onto black stud of gauge/pump unit (Figure 3-A or 3-B).

Install molded blade terminal of harness, PN 4362293, onto blade terminal of 22 gallon gauge unit only.

NOTE: PREVIOUS GAUGE UNIT GROUND WILL NOT BE USED ON 22 GALLON GAUGE/PUMP UNIT. ON 35 GALLON GAUGE PUMP UNIT, THE GROUND WIRE ON HARNESS, PN 4362293, WILL NOT BE USED.

CAUTION: INCORRECT WIRING CONNECTIONS WILL CAUSE THE FUEL LEVEL GAUGE UNIT AND/OR CLUSTER GAUGE TO FAIL AND THE ELECTRIC PUMP TO BE INOPERATIVE.

Set aside the rest of harness, PN 4362293, to assure wiring is not pinched when reinstalling fuel tank.

4. Reinstall fuel tank to original position.

FIGURE 3-C - 35 GALLON TANK:




FIGURE 3-E & 3-FBODY WIRING:




D. Body Wiring Harness PN 4362293

1. Vehicles With 35 Gallon Tank

Route harness, PN 4362293, to the right (passenger) side of vehicle along the fuel line tubes and tie wrap (1). At right frame rail, route harness forward to next crossmember (Figures 3-C and 3-E). Tie wrap harness in three (3) places.

FIGURE 3-D - 22 GALLON TANK:




FIGURE 3-E & 3-FBODY WIRING:




Vehicles With 22 Gallon Tank

Route harness, PN 4362293, along right frame rail following brake lines (Figures 3-D and 3-E). Tie wrap in two (2) places.

NOTE: HARNESS MUST BE ABOVE SHOCK STRUT WITH EITHER 35 OR 22 GALLON TANK.

FIGURE 3-E & 3-FBODY WIRING:




2. At crossmember, route harness to the left rail following existing brake lines and tie wrap in two (2) places. At left rail, route harness forward through access holes following existing brake lines.

NOTE: HARNESS SHOULD BE TIGHT IN THIS AREA. TIE WRAP IN FOUR
(4) PLACES (FIGURE 3-E).
3. At engine compartment, route harness through existing speedometer cable clips to bulkhead connector. If excess wiring exists, loop and tie wrap in two (2) places and install into existing clip (Figure 3-F).

FIGURE 3-E & 3-FBODY WIRING:




FIGURE 5 - ELECTRIC FUEL PUMP 1987 "B" TRUCK:




4. Coat the bare blade terminal of the body harness, PN 4362293, liberally with Mopar Multi-Purpose Grease, PN 4318063, and snap into the black 2-way female connector located on the engine side of the instrument panel overlay harness, PN 4362699 (Figures 3-F and 5).

NOTE: CONNECTORS SHOULD BE SEPARATED FROM STEP B. 4. IF NOT, DISCONNECT FEMALE INSULATOR FROM MALE INSULATOR PRIOR TO INSERTION OF TERMINAL AND BE SURE THAT DARK GREEN WIRE OF BODY HARNESS MATES WITH DARK GREEN WIRE OF INSTRUMENT PANEL OVERLAY HARNESS. RECONNECT CONNECTORS.

FIGURE 4-A - DRILLING HOLES TO MOUNT FUEL RESERVOIR/FILTER:




E. Engine Compartment Fuel Reservoir/Filter Installation

1. Using template, PN 4418011, mark and drill (from engine side of passenger side chassis rail) two (2) holes .290" diameter (L size drill) - (Figure 4-A).

FIGURE 4-B:




2. Install supplied fuel reservoir/filter, PN 4418012, using two (2) self-tapping screws, PN 6022777 (Figure 4-B). Screws must be tightened to 95 inch pounds.

NOTE: RUBBER SPLASH SHIELD MAY HAVE TO BE CUT OUT AROUND FUEL RESERVOIR.

3. Remove and discard the fuel pump outlet tube, return hose, and fuel filter with rubber hoses and clamps. Install the fuel pump-to-reservoir tube, PN 4306968 (Figure 4-B).
4. Install return hose assembly, PN 4418006, from the fuel reservoir return nipple to the chassis tube, and clamp with hose clamp, PN 6500650, at each end.

5. Slide both 6" pieces of convolute sleeve, PN 4279993, over each 5/16" x 8" hose, PN 4203576.

FIGURE 4-B:




6. Install one 5/16" x 8" hose, PN 4203576 (with convolute sleeve, PN 4279993), from the fuel pump outlet tube to the reservoir/filter inlet nipple and clamp with hose clamp, PN 6500651, at each end (Figure 4-B).
7. Install the other 5/16" x 8" hose, PN 4203576 (with convolute sleeve, PN 4279993), from the reservoir outlet nipple to the carburetor fuel tube and clamp with hose clamp, PN 6500651, at each end (Figure 4-B).
8. Tighten all hose clamps to 10 inch pounds.

9. Reconnect battery. Start the engine and inspect the entire system for fuel leaks and proper wire and hose routing. Reinstall engine cover.

FIGURE 6:




10. Type Authorized Modification Label, PN 4275086, as shown in Figure 6 and attach near VECI label.
POLICY: Reimbursable within the provisions of the warranty


TIME ALLOWANCE:
Labor Operation No. 14-70-17-94 2.5 Hrs.


FAILURE CODE: AM - Authorized Modification