Operation CHARM: Car repair manuals for everyone.
Manuals through 2025 now available!

Our trusted friends have launched a new website named LEMON, which has newer manuals. It also contains all the CHARM manuals.

LEMON is the spiritual successor to CHARM, I recommend you try it!

Link: lemon-manuals.la or lemon-manuals.org.ua

(Some people have issue connecting. LEMON is investigating. For now, use Firefox or change your DNS server)

Or, hide this message: temporarily or permanently

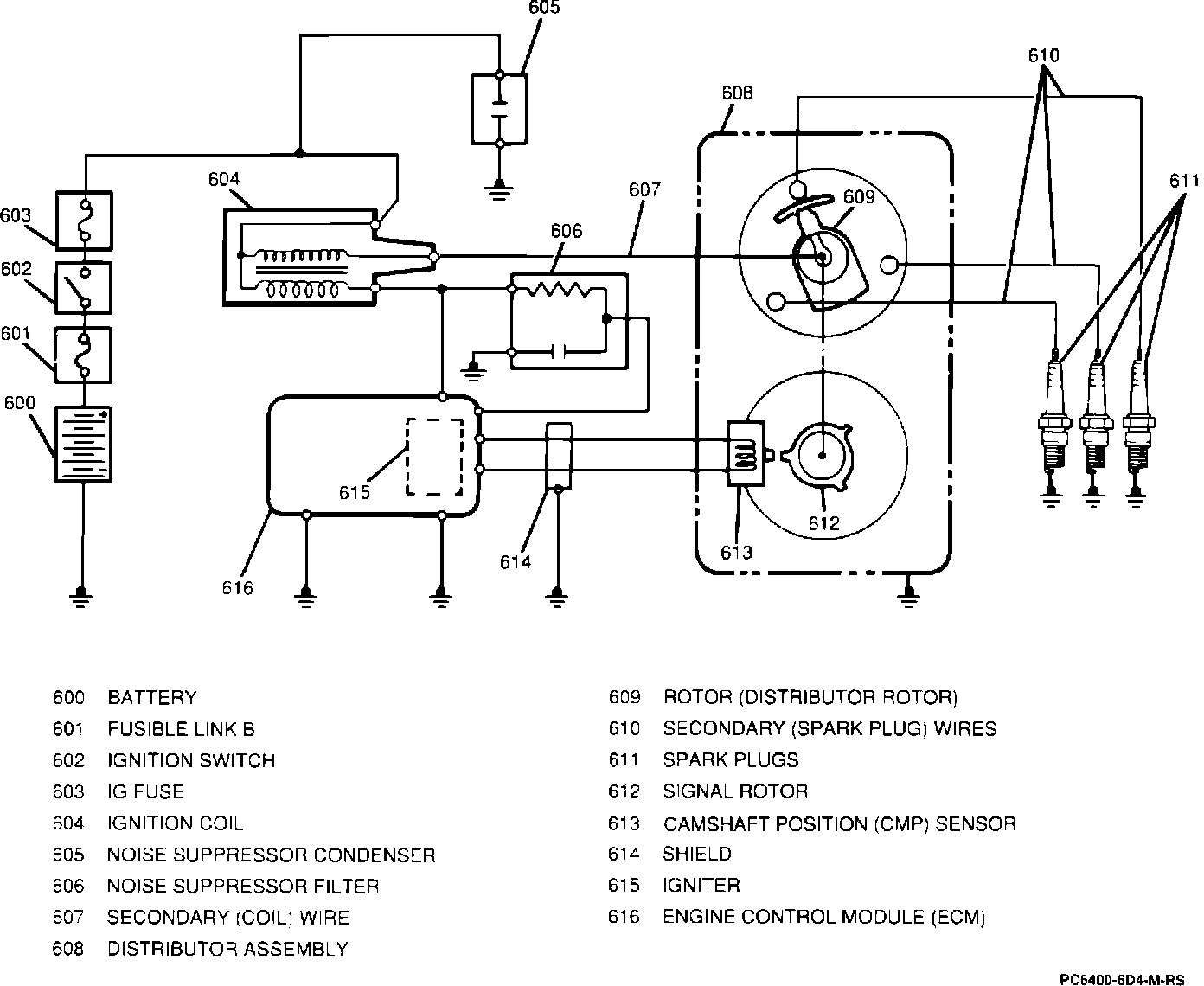
Ignition System: Description and Operation


Ignition System:






The ignition circuit consists of the battery, distributor, ignition switch, ignitor, spark plugs, and primary and secondary wiring. All models are equipped with an electronic spark control (ESC) ignition system which is monitored and controlled by the engine control module (ECM).

The distributor that is used within the ignition system consists of a signal generator (signal rotor and camshaft position sensor) and rotor. The ignitor is internal to the ECM circuitry and determines the best time to fire the ignition coil and spark plugs.

All spark timing changes in the distributor are performed electronically by the ECM. The ECM monitors information from various engine sensors, computes desired spark timing, and signals the distributor to change the timing accordingly. No vacuum or mechanical advance mechanisms are used. The ignition system also includes a noise suppressor condenser and noise suppressor filter to eliminate ignition sound. The noise suppressor filter also provides the tachometer with an ignition signal.