Operation CHARM: Car repair manuals for everyone.
Manuals through 2025 now available!

Our trusted friends have launched a new website named LEMON, which has newer manuals. It also contains all the CHARM manuals.

LEMON is the spiritual successor to CHARM, I recommend you try it!

Link: lemon-manuals.la or lemon-manuals.org.ua

(Some people have issue connecting. LEMON is investigating. For now, use Firefox or change your DNS server)

Or, hide this message: temporarily or permanently

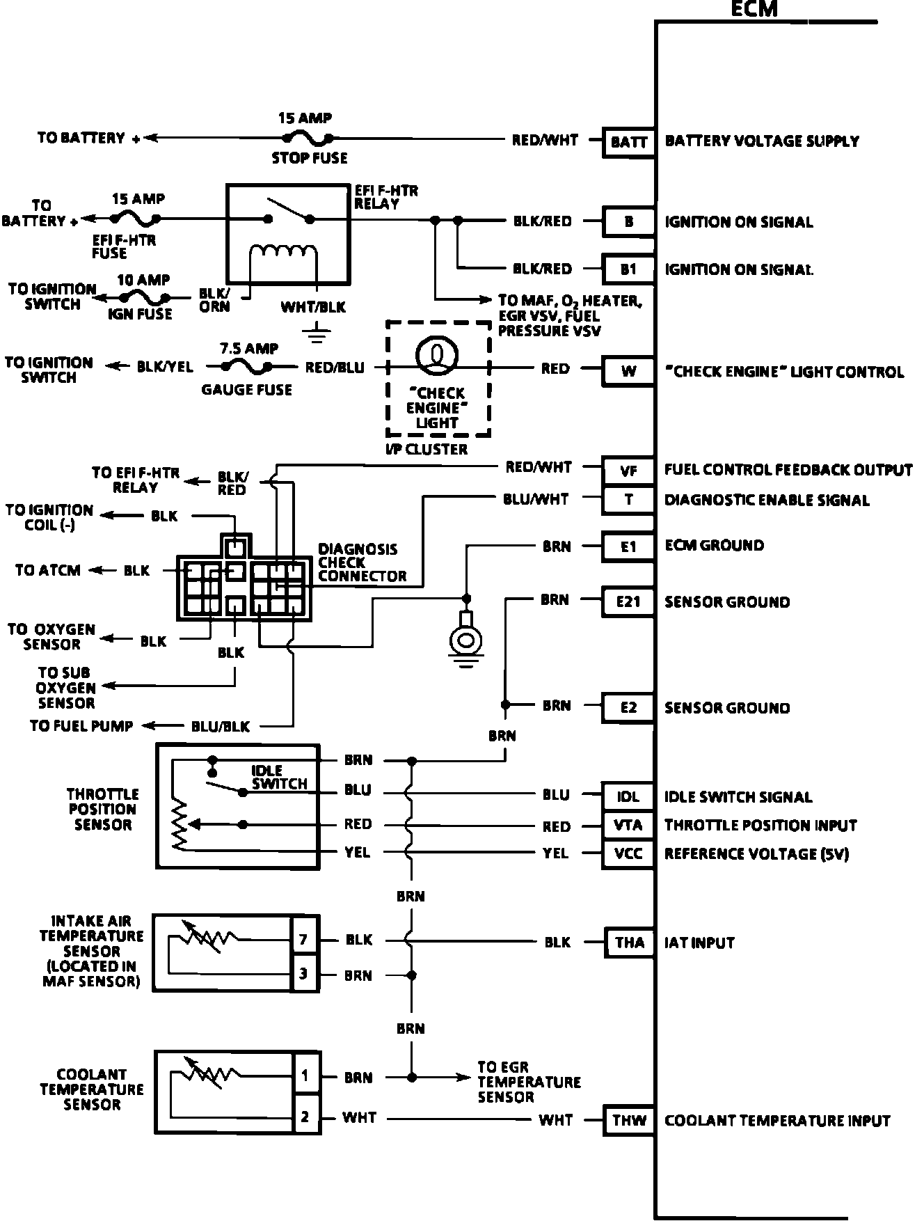
Electronic/Powertrain Control Module (ECM/PCM)

ECM Wiring Diagram:







BATT = BATTERY VOLTAGE SUPPLY
B = IGNITION ON SIGNAL
B1 = IGNITION ON SIGNAL
W = CHECK ENGINE LIGHT CONTROL
VF = FUEL CONTROL FEEDBACK OUTPUT
T = DIAGNOSTIC ENABLE SIGNAL
E1 = ECM GROUND
E21 = SENSOR GROUND
E2 = SENSOR GROUND
IDL = IDLE SWITCH SIGNAL
VTA = TPS SIGNAL INPUT
VCC = 5.0 VOLT TPS REFERENCE
THA = IAT SENSOR INPUT
THW = COOLANT TEMPERATURE INPUT



ECM Wiring Diagram:







10 = FUEL INJECTOR 3 AND 4 CONTROL
20 = FUEL INJECTOR 1 AND 2 CONTROL
E01 = ECM GROUND
E02 = ECM GROUND
GO+ = IGNITION FIRING REFERENCE HIGH
GO- = IGNITION FIRING REFERENCE LOW
IGT = IGNITION TIMING INPUT
IGF = IGNITION FIRING OUTPUT
NE = RPM SIGNAL INPUT
KNK = KNOCK INPUT
STP = BRAKE SIGNAL




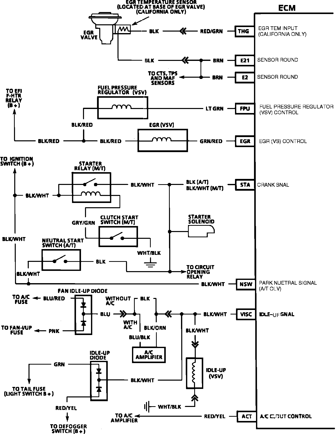
ECM Wiring Diagram:







THG = EGR TEMP SENSOR INPUT
E21 = SENSOR GROUND
E2 = SENSOR GROUND
FPU = FUEL PRESSURE REGULATOR (VSV) CONTROL
EGR = EGR (VSV) CONTROL
STA = CRANK SIGNAL
NSW = PARK/NEUTRAL SWITCH (AT) INPUT
VISC = IDLE UP SIGNAL INPUT
ACT = A/C CUTOUT CONTROL



ECM Wiring Diagram:







L1 = TPS OUTPUT CONTROL (L-1)
L2 = TPS OUTPUT CONTROL (L-2)
L3 = TPS OUTPUT CONTROL (L-3)
ECT = O/D INPUT LOCKUP CANCEL CONTROL
SPD = VSS INPUT
OX+ = EXHAUST OXYGEN CONCENTRATION INPUT
OX1 = EXHAUST OXYGEN CONCENTRATION INPUT
HT = OXYGEN SENSOR HEATER CONTROL
A/C = A/C CLUTCH ON SIGNAL
E1 = ECM GROUND
E2 = SENSOR GROUND
VC = MAF VOLTAGE CONTROL
VS = MAF INPUT
THA = IAT INPUT




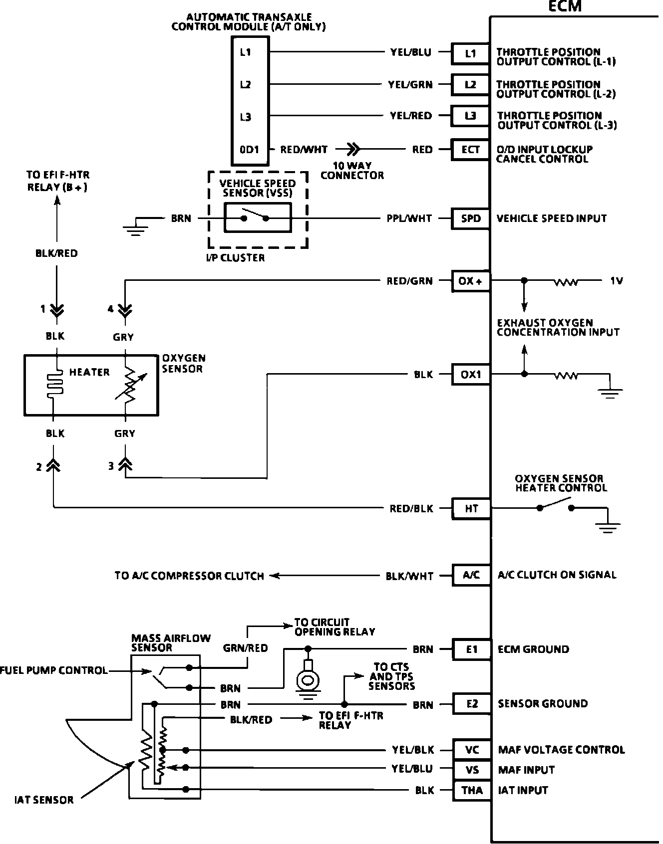
ECM Wiring Diagram:







L1 = TPS OUTPUT CONTROL (L-1)
L2 = TPS OUTPUT CONTROL (L-2)
L3 = TPS OUTPUT CONTROL (L-3)
ECT = O/D INPUT LOCKUP CANCEL CONTROL
SPD = VSS INPUT
OX1 = EXHAUST OXYGEN CONCENTRATION INPUT
HT = OXYGEN SENSOR HEATER CONTROL
A/C = A/C CLUTCH ON SIGNAL
E1 = ECM GROUND
E2 = SENSOR GROUND
VC = MAF VOLTAGE CONTROL
VS = MAF INPUT
THA = IAT INPUT
OX2 = SECONDARY EXHAUST OXYGEN CONCENTRATION INPUT
E1 = ECM GROUND