Operation CHARM: Car repair manuals for everyone.
Manuals through 2025 now available!

Our trusted friends have launched a new website named LEMON, which has newer manuals. It also contains all the CHARM manuals.

LEMON is the spiritual successor to CHARM, I recommend you try it!

Link: lemon-manuals.la or lemon-manuals.org.ua

(Some people have issue connecting. LEMON is investigating. For now, use Firefox or change your DNS server)

Or, hide this message: temporarily or permanently

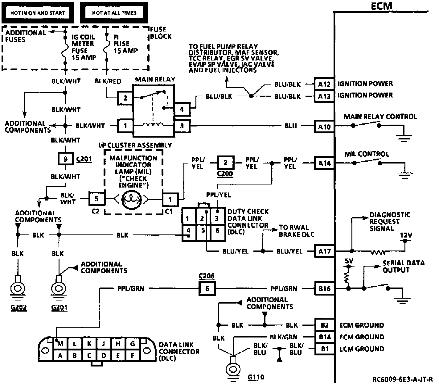
- Powertrain/On-Board Diagnostic System Check

On-Board Diagnostic System Check:




MIL Circuit:







CIRCUIT DESCRIPTION
The On-Board Diagnostic (OBD) System Check is an organized approach to identifying a problem created by an electronic engine control system malfunction. It must be the starting point for any driveability complaint diagnosis, because it directs the service technician to the next logical step in diagnosing the complaint. Understanding the chart and using it correctly will reduce diagnostic time and prevent the unnecessary replacement of good parts.

TEST DESCRIPTION
Number(s) below refer to circled number(s) on the diagnostic chart.
1. Checks the MIL operation.
2. Checks to see if the ECM's self-diagnostic mode is operating.
3. Checks to see if the ECM's serial data output is operating.
4. Checks to see if vehicle will start.
5. Checks for any Diagnostic Trouble Codes (DTCs) that are stored in the ECM's memory with the engine running.
6. Checks for any DTCs that are stored in the ECM's memory with the engine off.
7. Compares ECM's control data to typical data values.
8. Checks to see if DTCs are intermittent problems.