Operation CHARM: Car repair manuals for everyone.
Manuals through 2025 now available!

Our trusted friends have launched a new website named LEMON, which has newer manuals. It also contains all the CHARM manuals.

LEMON is the spiritual successor to CHARM, I recommend you try it!

Link: lemon-manuals.la or lemon-manuals.org.ua

(Some people have issue connecting. LEMON is investigating. For now, use Firefox or change your DNS server)

Or, hide this message: temporarily or permanently

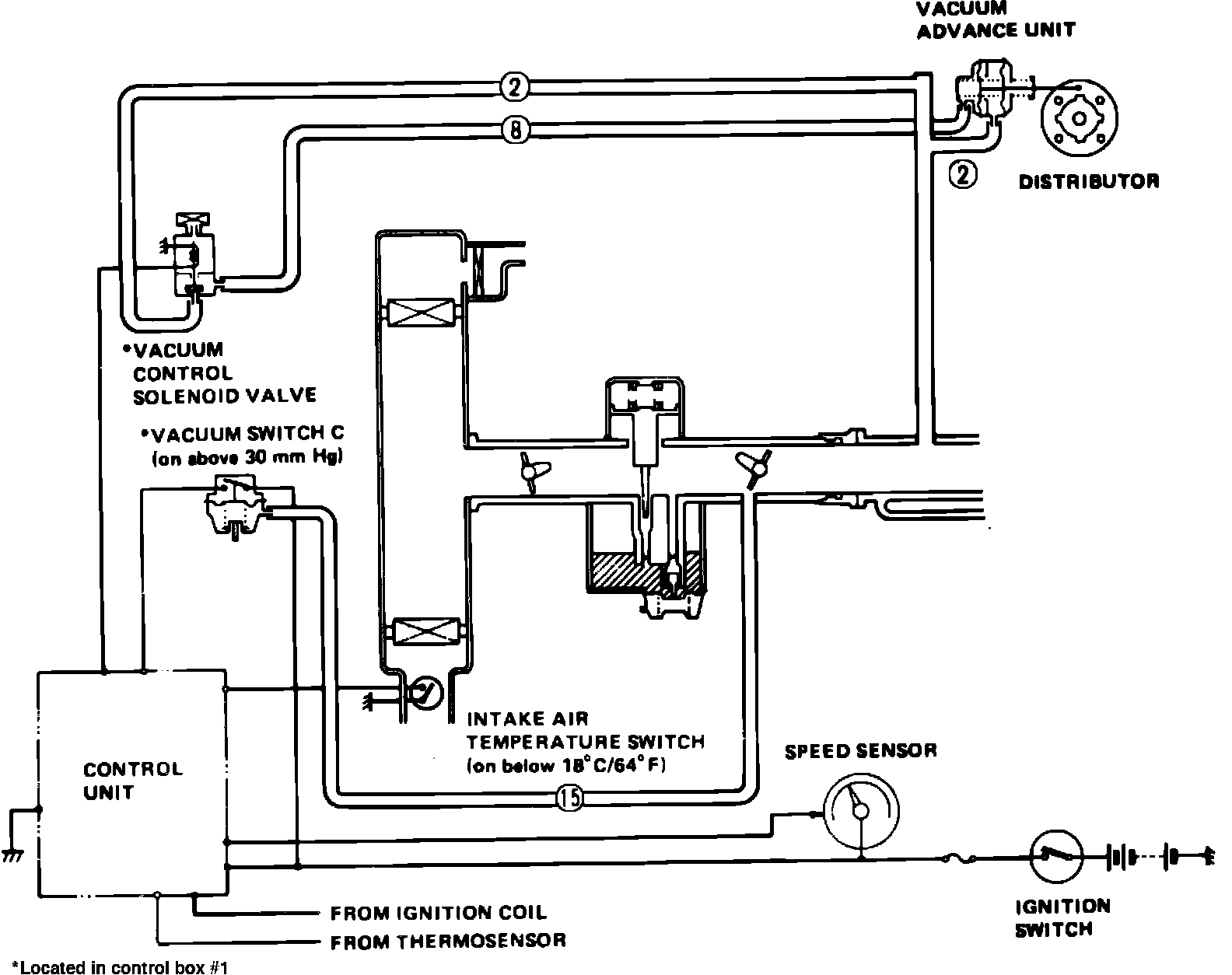
Ignition System: Description and Operation

Fig. 41 Ignition timing control system. Prelude w/carbureted engine:





This system, Fig. 41, is designed to improve driveability at cold engine temperature by advancing ignition timing. The vacuum control solenoid valve is operated by the control unit which receives signals from the intake air temperature sensor and thermosensor. When vacuum control solenoid valve opens to introduce manifold vacuum to the vacuum advance unit, the distributor breaker plate is turned and ignition timing advanced.