Operation CHARM: Car repair manuals for everyone.
Manuals through 2025 now available!

Our trusted friends have launched a new website named LEMON, which has newer manuals. It also contains all the CHARM manuals.

LEMON is the spiritual successor to CHARM, I recommend you try it!

Link: lemon-manuals.la or lemon-manuals.org.ua

(Some people have issue connecting. LEMON is investigating. For now, use Firefox or change your DNS server)

Or, hide this message: temporarily or permanently

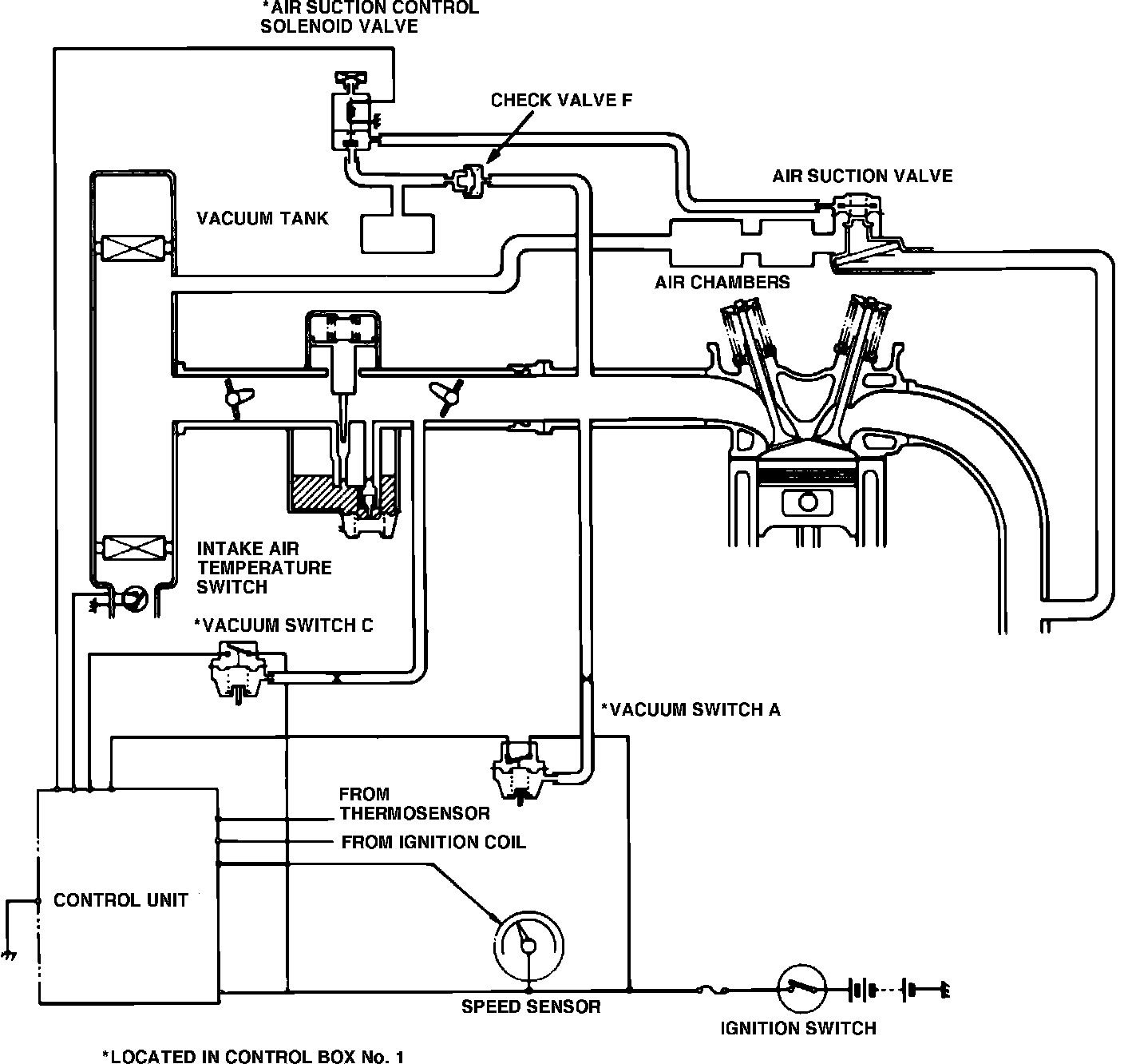
Air Injection: Description and Operation

Fig. 71 Secondary air supply system.:





This system, Fig. 71, uses vacuum pulses in the exhaust manifold to draw air from the air cleaner to the exhaust manifold to promote oxidation of hydrocarbons. The control unit actuates the air suction control solenoid valve which applies manifold vacuum to the air suction cut-off diaphragm valve, opening the secondary air passage. When vacuum, created by exhaust pulses, opens the air suction reed valve, fresh air pours into the exhaust manifold. The air chambers act as silencers to reduce exhaust noise and the delay valve maintains the proper air/fuel ratio mixture after shifting gears or during deceleration.