Operation CHARM: Car repair manuals for everyone.
Manuals through 2025 now available!

Our trusted friends have launched a new website named LEMON, which has newer manuals. It also contains all the CHARM manuals.

LEMON is the spiritual successor to CHARM, I recommend you try it!

Link: lemon-manuals.la or lemon-manuals.org.ua

(Some people have issue connecting. LEMON is investigating. For now, use Firefox or change your DNS server)

Or, hide this message: temporarily or permanently

Deceleration Valve: Description and Operation

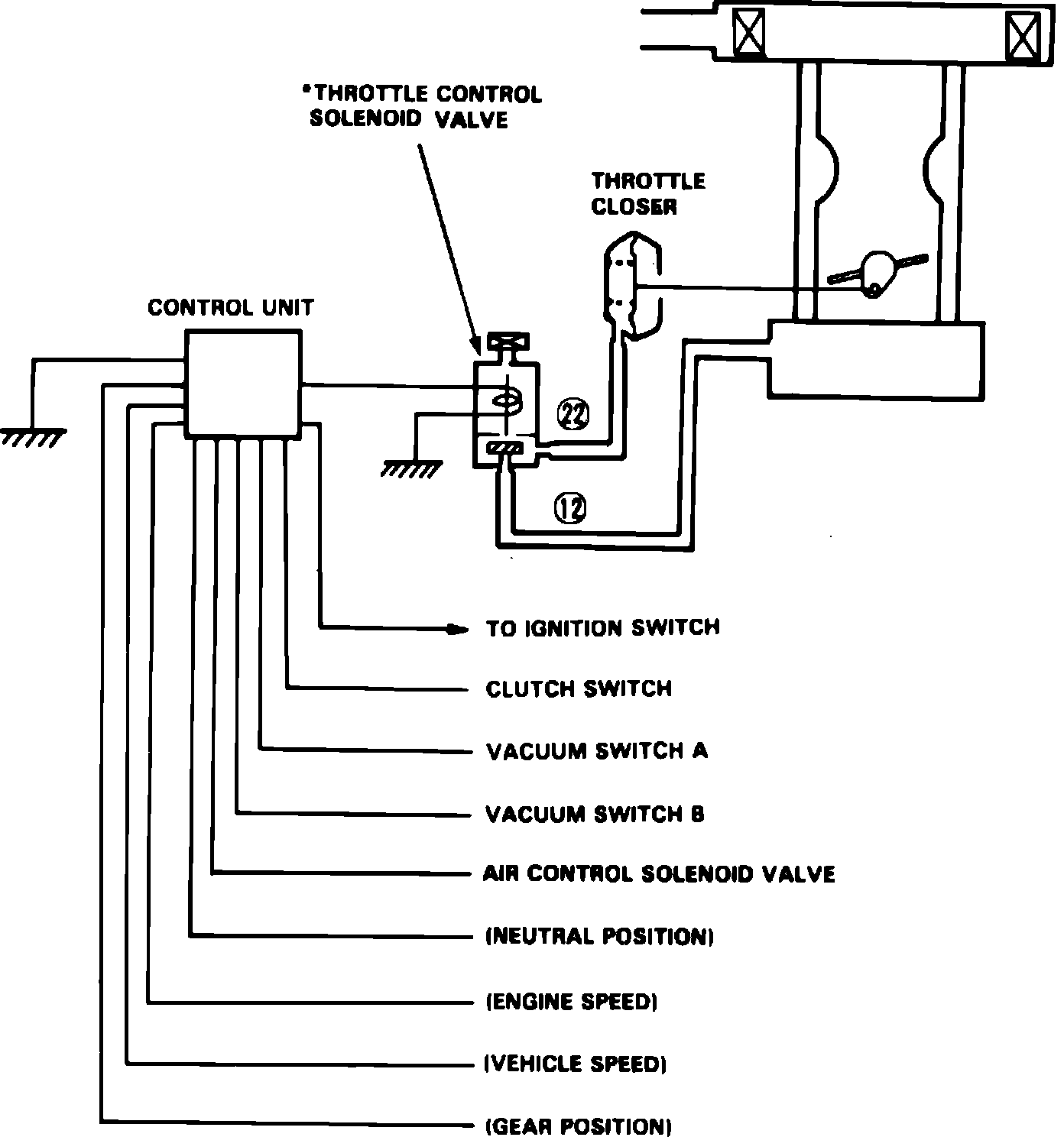
Fig. 78 Throttle closer system.:




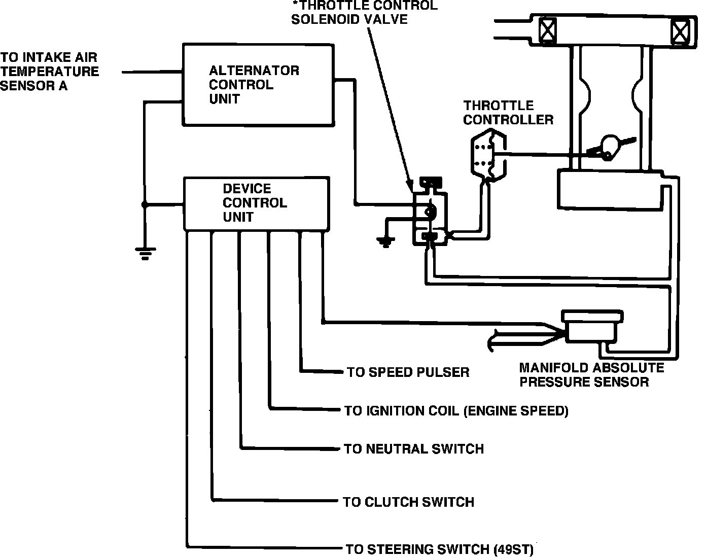
Fig. 79 Throttle closer system.:




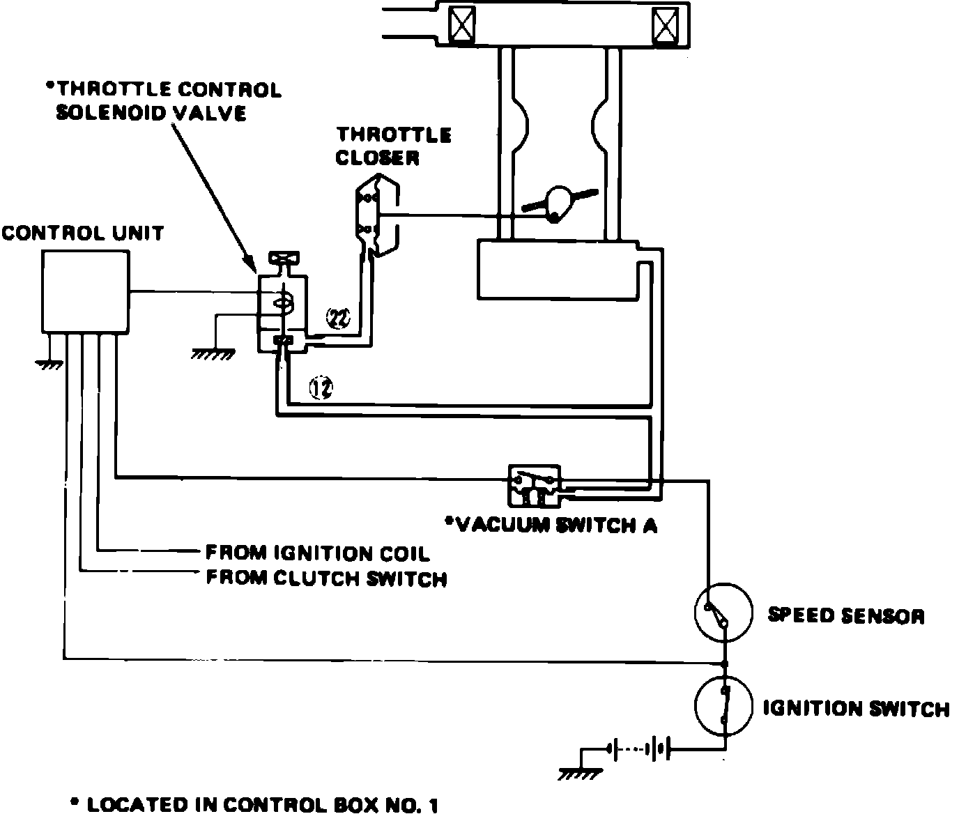
Fig. 80 Throttle closer system.:




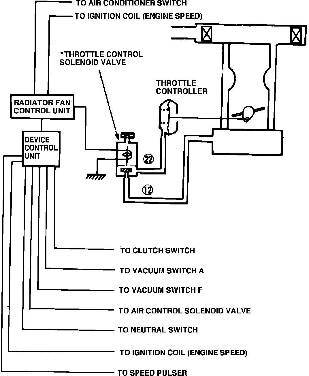
Fig. 81 Throttle closer system.:





This system, Figs. 78 through 81, is used on CRX HF with 5 speed manual transmission. This system closes the throttle valve below its idle position when vehicle is decelerated under certain conditions.
When engine speed is above normal curb idle speed, vehicle speed is above 10 mph, clutch pedal is not depressed and manifold vacuum is high the throttle control valve is activated by the control unit. Vacuum is then routed through the throttle control solenoid valve and into the throttle closer, which retracts the carburetor throttle stop screw.