Operation CHARM: Car repair manuals for everyone.
Manuals through 2025 now available!

Our trusted friends have launched a new website named LEMON, which has newer manuals. It also contains all the CHARM manuals.

LEMON is the spiritual successor to CHARM, I recommend you try it!

Link: lemon-manuals.la or lemon-manuals.org.ua

(Some people have issue connecting. LEMON is investigating. For now, use Firefox or change your DNS server)

Or, hide this message: temporarily or permanently

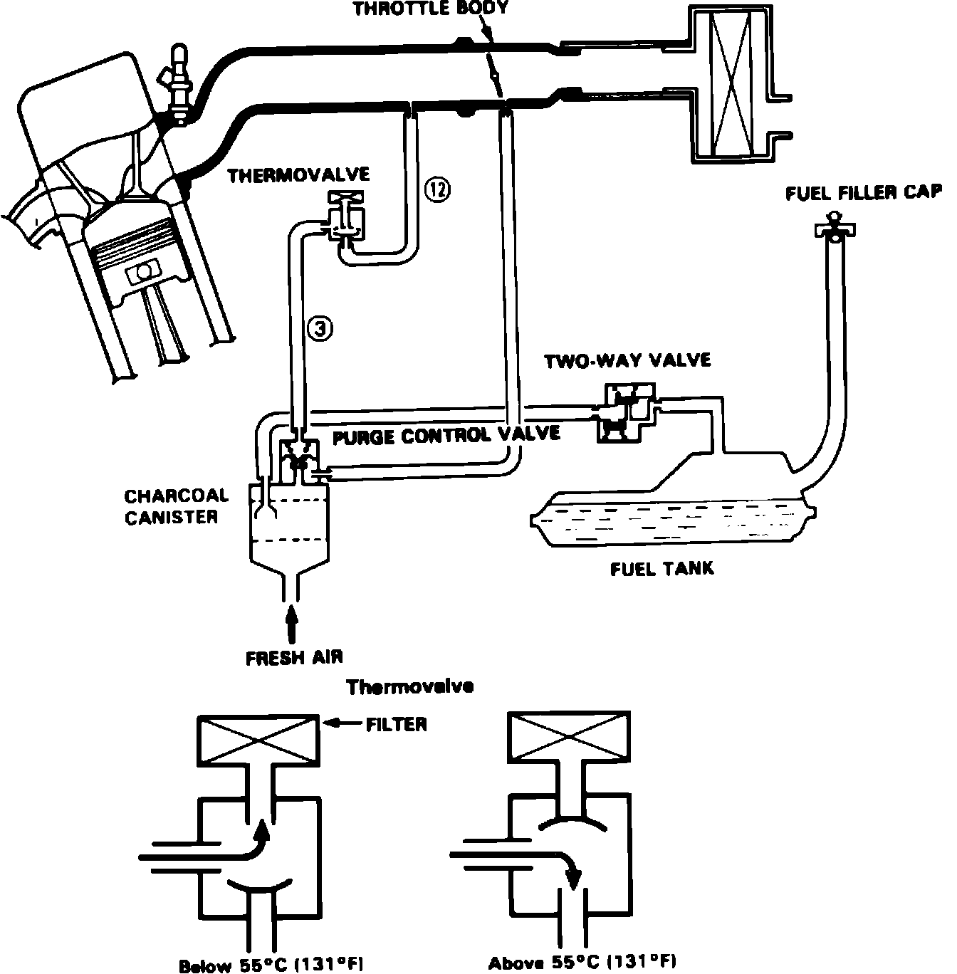
Evaporative Emissions System: Description and Operation

Fig. 20 Evaporative emission control system.:




Fig. 21 Evaporative emission control system.:




Fig. 22 Evaporative emission control system.:




Fig. 23 Evaporative emission control system.:





ACCORD & PRELUDE

This system, Figs. 20 through 23, prevents the escape of gasoline vapors from the fuel tank into the atmosphere. A two-way valve regulates pressure or vacuum in the fuel tank caused by changes in temperature and/or fuel level inside tank. Fuel vapor is allowed to escape as pressure increases and vacuum is relieved when temperature decreases or fuel is pumped out to the carburetor. The vapor flows through a vent line to the charcoal canister, where it is absorbed by activated charcoal. A liquid/vapor separator permits liquid fuel to return to tank through a return line. A two-way valve in the fuel filler cap acts as a safety device if this system malfunctions.
The purge control diaphragm valve in the canister is opened by intake manifold vacuum, and vapor is purged from the charcoal canister through the purge control diaphragm valve when the throttle plate moves past the purge port on the throttle body. On 1986---88 models a thermo valve is included in the manifold vacuum signal line to prevent the purge valve valve from opening during cold engine operation. When coolant temperature is below 158°F on 1988 Prelude, or below 131°F on other models, the thermo valve vents the manifold vacuum signal to atmosphere and the purge control valve does not open. When coolant temperature exceeds 158°F on 1988 Prelude or 131°F on other models, the vent in the thermo valve is blocked and manifold vacuum is applied to the purge control valve.