Operation CHARM: Car repair manuals for everyone.
Manuals through 2025 now available!

Our trusted friends have launched a new website named LEMON, which has newer manuals. It also contains all the CHARM manuals.

LEMON is the spiritual successor to CHARM, I recommend you try it!

Link: lemon-manuals.la or lemon-manuals.org.ua

(Some people have issue connecting. LEMON is investigating. For now, use Firefox or change your DNS server)

Or, hide this message: temporarily or permanently

Fuel Injected Engine


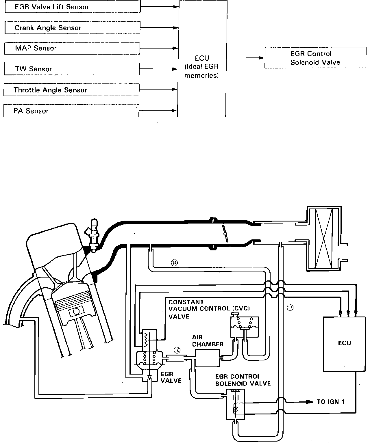
Fig. 269 EGR Control System:






The Exhaust Gas Recirculation (EGR) System is designed to reduce Oxides of Nitrogen emissions (NOx), by recirculating exhaust gas through the EGR valve and the intake manifold into the combustion chambers. It is composed of the EGR valve, Constant Vacuum Control (CVC) valve, EGR control solenoid valve, Electronic Control Unit (ECU) and various sensors.

The ECU contains memories for ideal EGR valve lifts for varying operating conditions. The EGR valve lift sensor detects the amount of EGR valve lift and sends the information to the ECU. The ECU then compares it with the ideal EGR valve lift which is determined by data sent from the other sensors. If there is any difference between the two, the ECU triggers the EGR control solenoid valve to reduce vacuum applied to the EGR valve.

Vacuum regulated by the CVC valve is directed to the EGR valve by the EGR control solenoid valve. When the EGR control solenoid valve is energized from the ECU, vacuum is supplied to the EGR valve.