Operation CHARM: Car repair manuals for everyone.
Manuals through 2025 now available!

Our trusted friends have launched a new website named LEMON, which has newer manuals. It also contains all the CHARM manuals.

LEMON is the spiritual successor to CHARM, I recommend you try it!

Link: lemon-manuals.la or lemon-manuals.org.ua

(Some people have issue connecting. LEMON is investigating. For now, use Firefox or change your DNS server)

Or, hide this message: temporarily or permanently

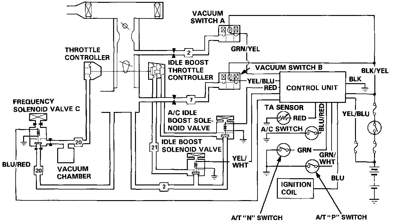
Idle Control System





Idle Control System (A/T only)
This system maintains a stable idle speed under different engine loads.
Idle control is accomplished using two throttle controllers, the idle boost throttle controller (with A/C, this controller has a dual diaphragm) and the throttle controller.
The solenoid valve [1][2]control unit monitors the inputs shown and directs voltage to the three solenoid valves:

1. The Idle Boost Solenoid Valve is energized when the transmission is in gear or the air temperature is below 19°C (66°F), applying vacuum to the idle boost throttle controller.
2. The A/C Idle Boost Solenoid Valve is energized when the A/C compressor is energized, applying vacuum to the outer diaphragm of the idle boost throttle controller.
3. The Frequency Solenoid Valve C is energized when the engine speed is above or below 730 rpm or the coolant temperature is above 60°C (140°F).