Operation CHARM: Car repair manuals for everyone.
Manuals through 2025 now available!

Our trusted friends have launched a new website named LEMON, which has newer manuals. It also contains all the CHARM manuals.

LEMON is the spiritual successor to CHARM, I recommend you try it!

Link: lemon-manuals.la or lemon-manuals.org.ua

(Some people have issue connecting. LEMON is investigating. For now, use Firefox or change your DNS server)

Or, hide this message: temporarily or permanently

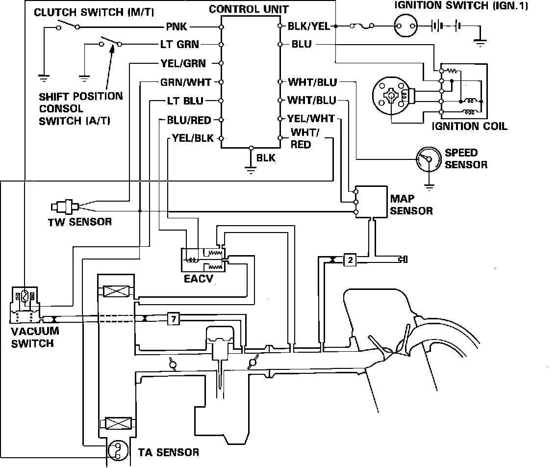
Feedback Control System

Fig. 43 Feedback Control Wiring and Vacuum hose Diagram:





FEEDBACK CONTROL SYSTEM

The air/fuel mixture control on this vehicle is performed using the oxygen sensor, the electronic air control valve (EACV), and the electronic control unit. The ECU recieves inputs from the speed sensor, coolant temp (TW) sensor, vacuum switch, ignition coil, manifold absolute pressure (MAP) sensor, and the air temperature (TA) sensor. Based on these inputs, the control unit determines the engine operating conditions. The oxygen sensor sends the signal to the control unit in order to determine if the air/fuel ratio is richer or leaner than optimum. The ECU then alters the air/fuel mixture using the EACV.
The EACV opens and closes an air passage from the air cleaner housing to the intake manifold allowing additional air to create a leaner or richer mixture.

This feedback system has four functions:
1. Air/fuel ratio control
2. Shot air (anti-afterburn) control
3. Deceleration air supply
4. Hot engine starting control

AIR/FUEL RATIO CONTROL

The system is designed to achieve a stiochiometric air/fuel ratio, allowing the catalytic converter to most efficiently reduce hydrocarbons (HC), carbon monoxide (CO), and oxides of nitrogen (NOx). The carburetor air/fuel mixture is basically calibrated on the richer side of the stoichiometric ratio, and the air supply through the EACV dilutes the mixture for controlling the mixture close to the stoichiometric.
The system operates during most driving conditions based on the output from the oxygen sensor. However, the system is over-ridden when the engine needs richer or leaner mixture for the opperating condition, such as in a power mode , or during warm up.

SHOT AIR CONTROL

The system provides air into the intake manifold to improve emissions performance and prevent afterburning due to an over-rich mixture during short deceleration.
The control unit recieves signals of vehicle speed, engine coolant temperature, intake manifold vacuum, and engine speed. Shot air is induced from the EACV when the intake manifold vacuum increases suddenly. The shot air function is over-ridden by the ECU when the vehicle is moving at a very low speed with the engine coolant temperature below the normal operating level.
The amount of air supplied into the intake manifold depends on the amount of the manifold vacuum increase.