Operation CHARM: Car repair manuals for everyone.
Manuals through 2025 now available!

Our trusted friends have launched a new website named LEMON, which has newer manuals. It also contains all the CHARM manuals.

LEMON is the spiritual successor to CHARM, I recommend you try it!

Link: lemon-manuals.la or lemon-manuals.org.ua

(Some people have issue connecting. LEMON is investigating. For now, use Firefox or change your DNS server)

Or, hide this message: temporarily or permanently

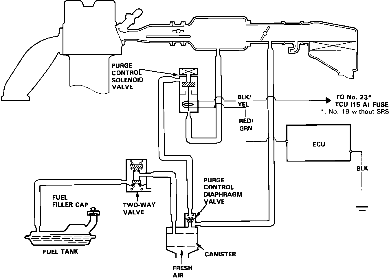
Evaporative Emissions System: Testing and Inspection

Evaporative Emission Control System:






EVAP SYSTEM DIAGRAM

�37,=g7,EVAP Test Chart:






EVAP SYSTEM TEST


TWO-WAY VALVE TEST:
1. Remove the fuel filler cap.
2. Remove vapor line from the fuel tank and connect a vacuum/pressure gauge and pump via a T-fitting.

Two Way Valve Testing:






3. Apply vacuum slowly and continuously while watching the gauge.
Vacuum should stabilize momentarily at 5 to 15 mmHg (0.2 to 0.6 in.Hg).
If vacuum stabilizes (valve opens) below 5 mmHg (0.2 in.Hg) or above 15 mmHg (0.6 in.Hg), install new valve and retest.
4. Move vacuum pump hose from vacuum to pressure side.

Two Way Valve Testing:






5. Slowly pressurize the vapor line while watching the gauge.
Pressure should momentarily stabilize at 10 to 35 mmHg (0.4 to 1.4 in.Hg).
If pressure stabilizes (valve opens) below 10 mmHg (0.4 in.Hg) or above 35 mmHg (1.4 in.Hg), install new valve and retest.