Operation CHARM: Car repair manuals for everyone.
Manuals through 2025 now available!

Our trusted friends have launched a new website named LEMON, which has newer manuals. It also contains all the CHARM manuals.

LEMON is the spiritual successor to CHARM, I recommend you try it!

Link: lemon-manuals.la or lemon-manuals.org.ua

(Some people have issue connecting. LEMON is investigating. For now, use Firefox or change your DNS server)

Or, hide this message: temporarily or permanently

Models Less A/C

Without A/C:





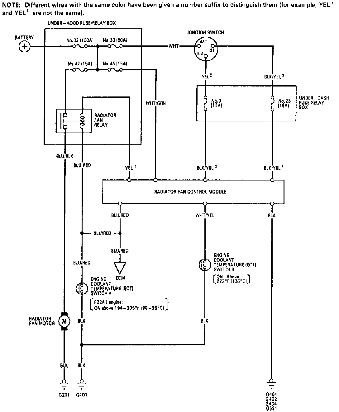
Refer to Fig. 9 when diagnosing electric cooling fan systems.

1. Start engine and run until it reaches normal operating temperature.
2. Monitor coolant temperature using suitable thermometer and observe cooling fan operation.
3. Cooling fan should begin to operate when coolant temperature reaches approximately 191-197°F. Fan should stop running when coolant temperature drops to approximately 182-188°F. When coolant temperature is above approximately 220°F, the condenser fan runs until the coolant temperature drops to approximately 214°F.
4. Using suitable gauge to monitor underhood temperature, stop engine and listen for cooling fan operation.
5. With engine stopped and underhood temperature above 220°F, cooling fan should run for a maximum of ten minutes or until temperature drops below 220°F.
6. If system fails to operate as outlined, inspect fan circuit for blown fuses, loose connections and damaged wiring, and repair as needed.
7. If fan circuit wiring is satisfactory, test components individually and replace as needed. If all other components are satisfactory but system still does not perform as outlined, replace timer module and recheck system operation. Do not attempt to perform resistance measurements between module terminals, as timer module may be damaged.