Operation CHARM: Car repair manuals for everyone.
Manuals through 2025 now available!

Our trusted friends have launched a new website named LEMON, which has newer manuals. It also contains all the CHARM manuals.

LEMON is the spiritual successor to CHARM, I recommend you try it!

Link: lemon-manuals.la or lemon-manuals.org.ua

(Some people have issue connecting. LEMON is investigating. For now, use Firefox or change your DNS server)

Or, hide this message: temporarily or permanently

Antilock Brakes / Traction Control Systems: Description and Operation

System Description

VSA Modulator-control Unit Inputs and Outputs for 47P Connector (Part 1):




VSA Modulator-control Unit Inputs and Outputs for 47P Connector (Part 2):





ABS Features
When the brake pedal is pressed while driving, the wheels can lock before the vehicle comes to a stop. In such an event, the maneuverability of the vehicle is reduced if the front wheels are locked, and the stability of the vehicle is reduced if the rear wheels are locked, creating an extremely unstable condition. The ABS precisely controls the slip rate of the wheels to ensure maximum grip force from the tires, and it thereby ensures maneuverability and stability of the vehicle.
The ABS calculates the slip rate of the wheels based on the vehicle speed and the wheel speed, then it controls the brake fluid pressure to reach the target slip rate.





TCS Features
The TCS provides low-speed traction. When a drive wheel loses traction on a slippery road surface and starts to spin, the VSA modulator-control unit applies brake pressure to slow the spinning wheel. At that time, the VSA modulator-control unit sends a traction control signal to the ECM/PCM to reduce engine power.





VSA System Features








Electronic Brake Distribution (EBD)
Electronic brake distribution (EBD) has been added to the VSA system. EBD eliminates the need for an external, mechanical proportioning valve and improves overall braking performance.
When the vehicle is heavily loaded, most of the increase in weight is born by the rear wheels, increasing braking capability. Proportioning valves maintain a fixed distribution of brake pressure between the front and the rear wheels, making it very difficult to fully utilize increased rear wheel braking capability. EBD varies brake pressure distribution according to load, using input from the wheel speed sensors, which improves overall braking performance.





Normal Braking
Under normal braking conditions, brake pressure is evenly distributed between the front and rear brakes, and EBD is not used.

Firm Braking
Under hard braking conditions, the VSA modulator-control unit monitors wheel speed in order to allow a maximum amount of brake distribution individually to the rear wheels. Once the VSA modulator-control unit detects that one or both rear wheels are nearing their maximum braking potential, the inlet valve closes for one or both rear wheels, maintaining the current pressure. If the traction is improved, and the wheels) is no longer nearing its limits, the VSA modulator-control unit will open the inlet solenoid allowing additional pressure to be distributed to the rear wheel. The rear wheels are controlled independently of each other during EBD function.
If during EBD function the VSA modulator-control unit determines that the wheels are beginning to slip more than a predetermined amount, the control unit abandons EBD control and shifts to select low 3-channel ABS control.

Brake Assist
Brake assist has been added to the VSA system. Brake assist helps ensure that any driver can achieve the full braking potential of the vehicle by increasing brake system pressure in a panic situation, bringing the vehicle into a full ABS stop.
Each time the ignition switch is turned ON (II), the VSA modulator-control unit learns the current driver's normal braking characteristics by monitoring the brake pressure sensor and the brake pedal position switch at each stop. Using these inputs and their values, the VSA modulator-control unit is able to learn the driver's normal braking habits, and then determine the difference between a normal stop and a panic stop for the individual driver of the vehicle. If during a panic stop the VSA modulator-control unit determines that the brake system pressure increases above a learned threshold in less than a learned amount of time, the VSA modulator-control unit engages brake assist.
Because the brake system pressure crossed the threshold before the time threshold had expired, the VSA modulator-control unit goes into brake assist mode.





Normal Braking
During normal braking conditions, brake assist does not affect brake system pressure.

Panic Stop
During a panic stop, the control unit turns the VSA pump ON, and opens the inlet valve. This brings the brake system pressure up high enough to cause a full ABS stop. As soon as the brake pedal is released, brake assist is stopped and the brake system returns to normal operation.

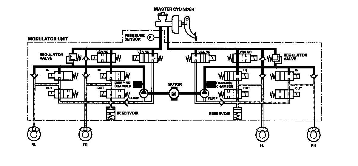
Modulator Unit
The modulator unit consists of the inlet solenoid valve, outlet solenoid valve, VSA normally open (NO) solenoid valve, VSA normally closed (NC) solenoid valve, reservoir, pump, pump motor, and the damping chamber. The modulator controls the caliper fluid pressure directly. It is a circulating-type modulator because the brake fluid circulates through the caliper, the reservoir, and the master cylinder.
The hydraulic control has three modes: Pressure intensifying, pressure retaining, and pressure reducing. The hydraulic circuit is an independent four channel type, one channel for each wheel.

ABS Control

Pressure Intensifying Mode
VSA NO valve open, VSA NC valve closed, inlet valve open, outlet valve closed. Master cylinder fluid is pumped out to the caliper.

Pump Motor
When starting the pressure reducing mode, the pump motor is ON. When stopping ABS operation, the pump motor is OFF.
The reservoir fluid is pumped out by the pump, through the damping chamber, to the master cylinder.





Pressure Retaining Mode
VSA NO valve open, VSA NC valve closed, inlet valve closed, outlet valve closed. Caliper fluid is retained by the inlet valve and outlet valve.





Pressure Reducing Mode
VSA NO valve open, VSA NC valve closed, inlet valve closed, outlet valve open. Caliper fluid flows through the outlet valve to the reservoir.





TCS Control

Pressure Intensifying Mode
VSA NO valve closed, VSA NC valve open, inlet valve open, outlet valve closed, pump motor ON.
The reservoir and master cylinder fluid is pumped out by the pump, through the damping chamber, to the front caliper.





Pressure Retaining Mode
VSA NO valve closed, VSA NC valve open, inlet valve closed, outlet valve closed, pump motor ON. Front caliper fluid is retained by the inlet valve and outlet valve.





Pressure Reducing Mode
VSA NO valve open, VSA NC valve closed, inlet valve closed, front outlet valve open, pump motor ON. Caliper fluid flows through the outlet valve to the reservoir.





VSA Control

Pressure Intensifying Mode
VSA NO valve closed, VSA NC valve open, inlet valve open, outlet valve closed, pump motor ON.
The reservoir and master cylinder fluid is pumped out by the pump, through the damping chamber, to the front and rear calipers.





Pressure Retaining Mode
VSA NO valve closed, VSA NC valve open, inlet valve closed, outlet valve closed, pump motor ON. Front and rear caliper fluid is retained by the inlet valve and outlet valve.





Pressure Reducing Mode
VSA NO valve open, VSA NC valve closed, inlet valve closed, outlet valve open, pump motor ON. Caliper fluid flows through the outlet valve to the reservoir.