Operation CHARM: Car repair manuals for everyone.
Manuals through 2025 now available!

Our trusted friends have launched a new website named LEMON, which has newer manuals. It also contains all the CHARM manuals.

LEMON is the spiritual successor to CHARM, I recommend you try it!

Link: lemon-manuals.la or lemon-manuals.org.ua

(Some people have issue connecting. LEMON is investigating. For now, use Firefox or change your DNS server)

Or, hide this message: temporarily or permanently

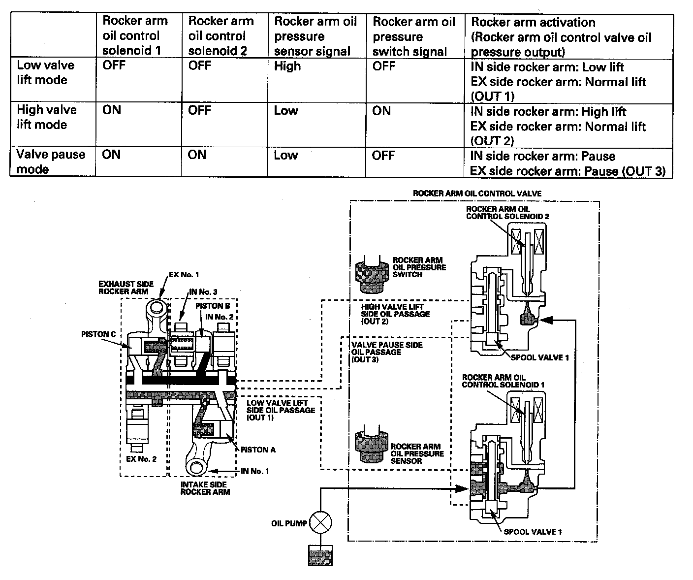
3 Stage i-VTEC System

3 Stage i-VTEC System

The 3 stage i-VTEC system changes the intake valve lift (low lift, high lift, pause) and exhaust valve lift (normal lift, pause) characteristics to improve fuel economy and power output. There are two rocker arm oil control solenoids in this system to control the engine oil passage that leads to the intake and exhaust rocker arms and controls the intake and the exhaust valve lift. The engine oil pressure is monitored with the rocker arm oil pressure sensor and the rocker arm oil pressure switch.

Operating Condition

Vehicle stop mode (Idle stop)
The engine stops idling if the IMA battery is sufficiently charged.

Start running mode (Engine and IMA motor)
The engine runs on the low lift cam. The IMA motor increases torque.

Slow acceleration mode (Engine only)
The engine runs on the low lift cam. The IMA motor does not assist.

Low speed cruise mode (IMA motor only)
The IMA motor runs the vehicle by itself if the IMA battery is sufficiently charged. The intake and exhaust valves pause to reduce valve spring compression and pumping loss.

Acceleration from low speed mode (Engine and IMA motor)
The engine runs on the low lift cam. The IMA motor increases torque.

High acceleration from low speed mode (Engine and IMA motor)
The engine runs on the high lift cam. The IMA motor increases torque.

High speed cruise mode (Engine only)
The engine runs on the low lift cam. The IMA motor does not assist.

Deceleration mode (IMA battery charge)
The intake and exhaust valves pause and reduce engine braking force. The IMA motor simulates engine braking force by regenerative charging of the IMA battery.






System Operation

Low Lift Operation
Rocker arm oil control solenoids 1 and 2 are both OFF. Engine oil pressure from the oil pump is lead to OUT 1 and pushes piston A (inside the intake rocker arm No.1 and No.2) to the right side. This makes intake rocker arms No.1 and No.2 unified and the intake valve will lift with the low camshaft specification.

High Lift Operation
Rocker arm oil control solenoid 1 is ON, and rocker arm oil control solenoid 2 is OFF. The engine oil pressure from the oil pump is lead to OUT 2 and pushes piston B (inside the intake rocker arm No.2 and No.3) to the left side. This makes intake rocker arms No.2 and No.3 unified and the intake valve will lift with the high camshaft specification.

Valve pause operation
Rocker arm oil control solenoids 1 and 2 are both ON. The engine oil pressure from the oil pump is lead to OUT 3 and pushes piston A (inside the intake rocker arm No.1 and No.2) to the left side and piston C (inside the exhaust rocker arm No.1 and No.2) to the right side. This separates intake rocker arms No.1 and No.2 and exhaust rocker arms No.1 and No.2 causing the intake valve and the exhaust valve to stop.